Honda 2001 Body Electrical22A-1
Hatch Glass Opener 22A-179
Previous Page Next Page



Hatch Glass Opener 22A-179

Component Location Index

NOTE: LHD type is shown, RHD type is similar.



1

KEYLESS RECEIVER UNIT

Input Test, page 22A-184

2

REAR WIPER CONTROL UNIT

Input Test, page 22A-246

3

HATCH GLASS LATCH SWITCH

Test, page 22A-203

4

HATCH GLASS OPENER ACTUATOR

Test, page 22A-200

5

MULTIPLEX CONTROL UNIT

Input Test, page 22A-269

6

HATCH GLASS OPENER SWITCH

Test, page 22A-203 Replacement, page 22A-203




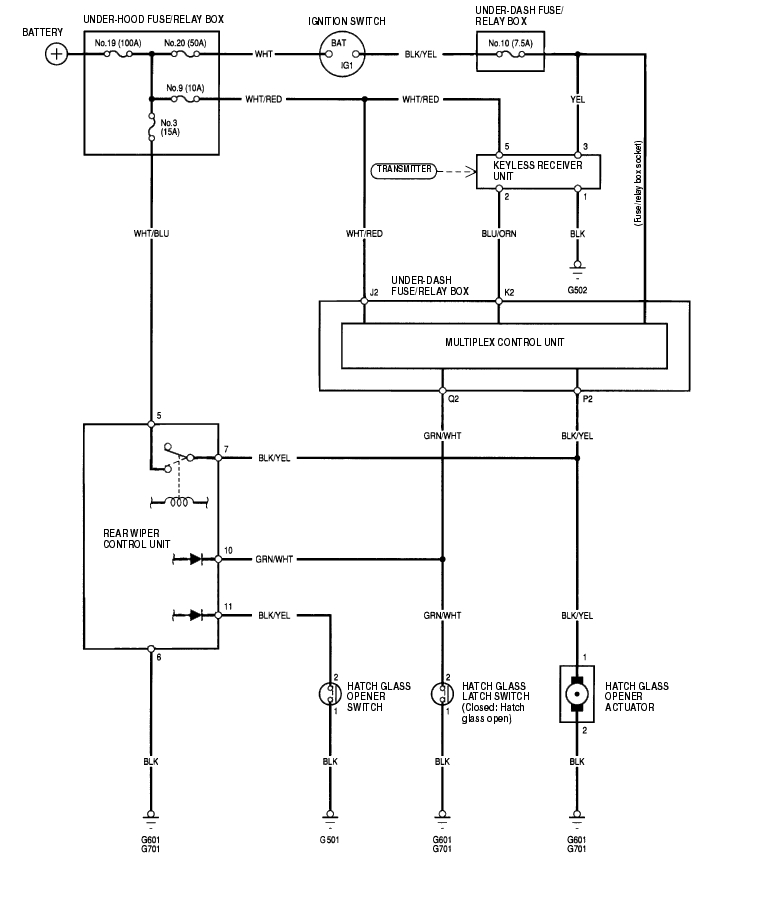
Circuit Diagram 22A-180


Hatch Glass Latch Switch Test 22A-181

  1. Remove the tailgate lower trim panel (see page 20-80) .
  2. Disconnect the 2P connector (A) from the latch switch (B).


  3. Check for continuity between the No. 1 and No. 2 terminals.
  4. There should be continuity when the hatch glass is open.
  5. There should be no continuity when the hatch glass is closed.
  6. If the continuity is not as specified, replace the latch switch.

Hatch Glass Opener Switch Test/Replacement 22A-181

  1. Remove the driver's door panel (see page 20-76) .
  2. Disconnect the 2P connector from the opener switch.


  3. Check for continuity between the No. 1 and No. 2 terminals.
  4. There should be continuity when the opener switch is pushed.
  5. There should be no continuity when the opener switch is released.
  6. If the continuity is not as specified, replace the opener switch.


Honda 2001 Body Electrical22A-1
Hatch Glass Opener 22A-179
Previous Page Next Page