Honda 2001 Body Electrical22A-1
Wipers/Washers 22A-206
Previous Page Next Page



Wipers/Washers 22A-206

Component Location Index

NOTE: LHD type is shown, RHD type is similar.


1

UNDER-DASH FUSE/RELAY BOX

2

INTERMITTENT WIPER RELAY CIRCUIT

(in the multiplex control unit)

Input Test, page 22A-242

3

WIPER/WASHER SWITCH

Test, page 22A-240 ; Replacement, page 22A-240

4

HEADLIGHT WASHER CONTROL UNIT

Input Test, page 22A-244

5

WINDSHIELD WIPER MOTOR

Test, page 22A-248 ; Replacement, page 22A-250

6

WINDSHIELD WIPER ARMS and LINKAGE

Replacement, page 22A-250




22A-207

NOTE: LHD type is shown, RHD type is similar.


1

WASHER TUBE

Replacement, page 22A-254

2

REAR WINDOW WASHER MOTOR

Test, page 22A-239

3

WINDSHIELD WASHER MOTOR

Test, page 22A-239

4

HEADLIGHT WASHER MOTOR

Test, page 22A-239

5

WASHER RESERVOIR

Replacement, page 22A-253




Component Location Index (cont'd) 22A-208


1

REAR WIPER ARM/LINKAGE

Replacement, page 22A-250

2

REAR WINDOW WIPER MOTOR

Test, page 22A-248 ; Replacement, page 22A-250

3

REAR WINDOW WIPER CONTROL UNIT

Input Test, page 22A-246




System Description 22A-209

Intermittent operation:

Rear window wiper switch ON: The wiper operates every seven seconds after completing two sweeps.

Rear window wiper switch OFF: The wiper returns to the park position.


Washer/Wiper combined system:

Rear window wiper switch ON: The wiper operates continuously while the washer switch is ON.

Rear window wiper switch OFF: After switching OFF the washer switch, the wiper returns to the park position after completing two sweeps.

Failsafe Function:

Lock Function: The rear window wiper will not operate if the hatch glass is open.

Emergency Stop Function: If the hatch glass is opened while the rear window wiper is operating, it will automatically stop.

Automatic Park Function: If the ignition switch is turned OFF while the rear window wiper is operating, the wiper will return to the park position.

NOTE: To avoid interference with the vehicle's spare tire, the rear wiper does not fold out as on previous models.

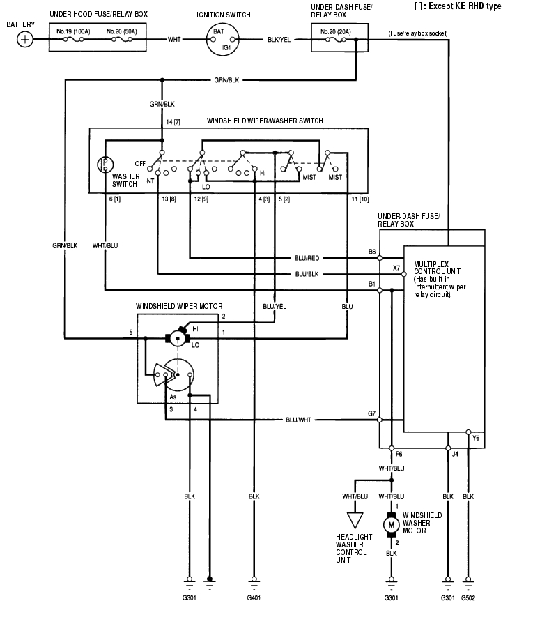
Circuit Diagram - Windshield 22A-210


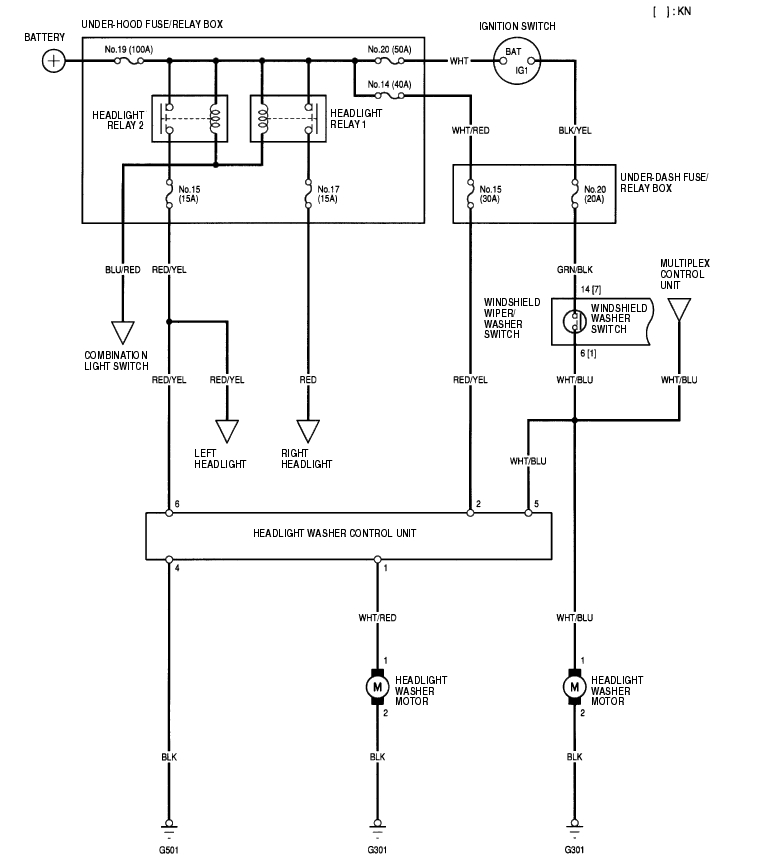
Circuit Diagram - Headlight Washer 22A-211


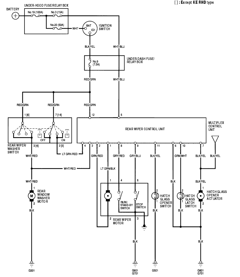
Circuit Diagram - Rear Window 22A-212


Washer Motor Test 22A-213

  1. Remove the left inner fender (see page 20-155) .
  2. Disconnect the 2P connector (A) from the washer motor (B).


  3. Test the motor by connecting battery power to the No. 1 terminal and ground the No. 2 terminal of the washer motor. The motor should run.
  4. If the motor does not run or fails to run smoothly, replace it.
  5. If the motor runs smoothly, but little or no washer fluid is pumped, check for a disconnected or blocked washer hose, or a clogged pump outlet in the motor.

Wiper/Washer Switch Test/Replacement 22A-214

  1. Remove the driver's dashboard lower cover (see page 20-88) .
  2. Remove the steering column covers (see page 17-24) .
  3. Disconnect the 14P connector (A) from the wiper/washer switch (B).

LHD type and KE model:


RHD type:


  1. Remove the two screws, then pull out the wiper/washer switch.

22A-215

  1. Inspect the connector terminals to be sure they are all making good contact.
  2. If the terminals are bent, loose or corroded, repair them as necessary, and recheck the system.
  3. If the terminals look OK, check for continuity between the terminals in each switch position according to the tables. If the continuity is not as specified, replace the switch.

Windshield:


Rear Window:


Control Unit Input Test 22A-216

  1. Before testing, troubleshoot the multiplex control system (see page 22A-261) .
  2. Remove the dashboard lower cover.
  3. Disconnect the under-dash fuse/relay box connectors B, F, G, J, X and Y.
  4. NOTE: All connectors are wire side of female terminals.


  5. Inspect the connector and socket terminals to be sure they are all making good contact.
  6. If the terminals are bent, loose or corroded, repair them as necessary, and recheck the system.
  7. If the terminals are OK, go to step 5.

22A-217

  1. Reconnect the connectors, and make these input tests at the connector.
  2. If any test indicates a problem, find and correct the cause, then recheck the system.
  3. If all the input tests prove OK, go to step 6.
  4. If all the input tests prove OK, the multiplex control unit must be faulty; replace the under-dash fuse/relay box assembly.

    Cavity

    Wire

    Test condition

    Test: Desired result

    Possible cause if result is not obtained

    J4 BLK Under all conditions Check for voltage to ground: There should be 1 V or less.
  5. Poor ground (G301)
  6. An open in the wire
  7. Y6 BLK Under all conditions Check for voltage to ground: There should be 1 V or less.
  8. Poor ground (G502)
  9. An open in the wire
  10. B1 · F6 WHT/BLU Ignition switch ON (II) and washer switch ON Check for voltage to ground: There should be battery voltage. Check windshield washer motor operation: The washer motor should run.
  11. Poor ground (G301)
  12. Blown No. 20 (20 A) fuse in the under-dash fuse/relay box
  13. Faulty wiper/washer switch
  14. Faulty windshield washer motor
  15. An open in the wire
  16. B6 BLU/RED Ignition switch ON (II), wiper switch in OFF or INT, jump B6 to ground. Check for voltage to ground: There should be battery voltage. Check wiper motor operation: The wiper motor should run at low speed.
  17. Blown No. 20 (20 A) fuse in the under-dash fuse/relay box
  18. Faulty wiper/washer switch
  19. Faulty windshield wiper motor
  20. An open in the wire
  21. G7 BLU/WHT Ignition switch ON (II) and wipers in park position. Check for voltage to ground: There should be battery voltage.
  22. Blown No. 20 (20 A) fuse in the under-dash fuse/relay box
  23. Faulty windshield wiper motor
  24. An open in the wire
  25. X7 BLU/BLK Ignition switch ON (II) and wiper switch in INT Check for voltage to ground: There should be battery voltage.
  26. Blown No. 20 (20 A) fuse in the under-dash fuse/relay box
  27. Faulty wiper/washer switch
  28. An open in the wire



Headlight Washer Control Unit Input Test 22A-218

  1. Remove the dashboard lower cover.
  2. Disconnect the 6P connector (A) from the headlight washer control unit (B).


  3. Inspect the connector and socket terminals to be sure they are all making good contact.
  4. If the terminals are bent, loose or corroded, repair them as necessary, and recheck the system.
  5. If the terminals look OK, go to step 4.

22A-219

  1. With the connector still disconnected, make these input tests at the connector.
  2. If any test indicates a problem, find and correct the cause, then recheck the system.
  3. If all the input tests prove OK, replace the headlight washer control unit.

    Cavity

    Wire

    Test condition

    Test: Desired result

    Possible cause if result is not obtained

    2 RED/YEL Under all conditions Check for voltage to ground: There should be battery voltage.
  4. Blown No. 14 (40A) fuse in the under-hood fuse/relay box
  5. Blown No. 15 (30A) fuse in the under-dash fuse/relay box
  6. An open in the wire
  7. 5 WHT/BLU Ignition switch ON (II) and washer switch ON Check for voltage to ground: There should be battery voltage.
  8. Blown No. 20 (20A) fuse in the under-dash fuse/relay box
  9. Faulty washer switch
  10. An open in the wire
  11. 6 RED/YEL Headlight switch ON Check for voltage to ground: There should be battery voltage.
  12. Blown No. 15 (15A) fuse in the under-hood fuse/relay box
  13. Faulty headlight relay 2
  14. Faulty combination light switch
  15. An open in the wire
  16. 4 BLK Under all conditions Check for continuity to ground: There should be continuity.
  17. Poor ground (G501)
  18. An open in the wire
  19. 1 WHT/RED Connect the No. 1 terminal to the No. 2 terminal with a jumper wire. Check motor operation: The headlight washer motor should run.
  20. Faulty headlight washer motor
  21. An open in the wire



Rear Wiper Control Unit Input Test 22A-220

  1. Remove the right rear side trim panel (see page 20-77) .
  2. Disconnect the 12P connector (A) from the control unit (B).


  3. Inspect the connector and socket terminals to be sure they are all making good contact.
  4. If the terminals are bent, loose or corroded, repair them as necessary, and recheck the system.
  5. If the terminals look OK, go to step 4.
  6. Reconnect the connector, and make these input tests at the connector.
  7. If any test indicates a problem, find and correct the cause, then recheck the system.
  8. If all the input tests prove OK, go to step 5.

    Cavity

    Wire

    Test condition

    Test: Desired result

    Possible cause if result is not obtained

    6 BLK Under all conditions Check for voltage to ground: There should be less than 1 V.
  9. Poor ground (G601, G701)
  10. An open in the wire
  11. 5 WHT/BLU Under all conditions Check for voltage to ground: There should be battery voltage.
  12. Blown No. 3 (15 A) fuse in the under-hood fuse/relay box
  13. An open in the wire
  14. 12 RED/GRN Ignition switch ON (II) Check for voltage to ground: There should be battery voltage.
  15. Blown No. 9 (7.5 A) fuse in the under-dash fuse/relay box
  16. An open in the wire



22A-221

Cavity

Wire

Test condition

Test: Desired result

Possible cause if result is not obtained

4 LT GRN/ RED Ignition switch ON (II) and rear wiper switch ON Check for voltage to ground: There should be battery voltage.
  • Blown No. 9 (7.5 A) fuse in the under-dash fuse/relay box
  • Faulty wiper/washer switch
  • An open in the wire
  • 8 GRY/RED Rear wiper in park position Check for voltage to ground: There should be less than 1 V.
  • Poor ground (G601, G701)
  • Faulty rear wiper motor
  • An open in the wire
  • Rear wiper in stand by position
    9 GRY/BLU Rear wiper in park position Check for voltage to ground: There should be less than 1 V.
    Rear wiper in stand by position Check for no voltage to ground: There should be 5 V or more.
    10 GRN/WHT Hatch glass open Check for voltage to ground: There should be less than 1 V.
  • Poor ground (G601, G701)
  • Faulty hatch glass latch switch
  • An open in the wire
  • Hatch glass closed Check for voltage to ground: There should be 5 V or more.
  • Short to ground
  • Faulty hatch glass latch switch
  • 11 BLK/YEL Hatch glass opener switch pushed Check for voltage to ground: There should be less than 1 V.
  • Poor ground (G501)
  • Faulty hatch glass opener switch
  • An open in the wire
  • Hatch glass opener switch released Check for voltage to ground: There should be 5 V or more
  • Short to ground
  • Faulty hatch glass opener switch



    1. Disconnect the connector, and make these input tests at the connector.
    2. If all the input tests prove OK, the control unit must be faulty; replace the rear wiper control unit.

      Cavity

      Wire

      Test condition

      Test: Desired result

      Possible cause if result is not obtained

      3 WHT/RED Connect the No. 5 terminal to No. 3 terminal Check rear washer motor operation: The rear washer should come on.
    3. Blown No. 3 (15 A) fuse in the under-dash fuse/relay box
    4. Poor ground (G301)
    5. Faulty rear washer motor
    6. An open in the wire
    7. 1 LT GRN/ BLK Connect the No. 3 terminal to No. 2 terminal, and No. 1 terminal to No. 6 terminal Check rear wiper motor operation: The rear wiper should come on.
    8. Blown No. 3 (15 A) fuse in the under-dash fuse/relay box
    9. Poor ground (G601, G701)
    10. Faulty rear wiper motor
    11. An open in the wire
    12. 2 GRN/RED
      7 BLK/YEL Rear wiper park position, connect the No. 5 terminal to No. 7 terminal Check hatch glass opener actuator operation: The hatch glass should open.
    13. Poor ground (G601, G701)
    14. Faulty hatch glass opener actuator
    15. An open in the wire



    Wiper Motor Test 22A-222

    Windshield:

    1. Remove the wiper arms, hood seals, and cowl covers (see page 22A-250) .
    2. Disconnect the 5P connector (A) from the wiper motor (B).


    3. Test the motor by connecting battery power to the No. 5 terminal and ground the No. 1 terminal of the wiper motor 5P connector. The motor should run. If the motor does not run or fails to run smoothly, replace the motor.
    4. Connect an analog voltmeter between the No. 3 (+) and No. 4 (-) terminals, and run the motor at low or high speed. The voltmeter should indicate 12 V and 4 V or less alternately.

    Rear Window:

    1. Open the tailgate, and remove the tailgate lower trim panel (see page 20-9) .
    2. Disconnect the 4P connector (A) from the wiper motor (B).


    3. Test the motor by connecting battery power to the No. 2 terminal and ground the No. 1 terminal of the wiper motor. The motor should run. If the motor does not run or fails to run smoothly, replace the motor.
    4. Connect an ohmmeter between No. 3 and No. 6 terminal and between No. 3 terminal and No. 4 terminal.
    5. There should be continuity when the wiper is in the park position.
    6. Connect an ohmmeter between No. 3 terminal and No. 6 terminal.
    7. There should be no continuity when the wiper is in the stand-by position.
    8. Connect an ohmmeter between No.3 terminal and No. 4 terminal.
    9. There should be continuity when the wiper is in the stand-by position.

    Wiper Motor Replacement 22A-223

    Windshield Wiper Motor:

    1. Open the hood. Remove the nuts (A) and the windshield wiper arms (B).


    2. Remove the hood seals (C) and cowl covers (D).
    3. Disconnect the 5P connector (A) from the wiper motor (B).


    4. Remove the four bolts and wiper linkage assembly (C).
    5. Remove the three mounting bolts and nut from the wiper linkage (A) to remove the wiper motor (B).


    6. Install in the reverse order of removal, and note these items:
    7. Grease the moving parts.
    8. Before reinstalling the wiper arms, turn the wiper switch ON, then OFF to return the wiper shafts to the park position.
    9. If necessary, replace any damaged clips.
    10. Check the wiper motor operation.

    Wiper Motor Replacement (cont'd) 22A-224

    Rear Window Wiper Motor:

    1. Remove the mounting nut (A) and the wiper arm (B).


    2. Disconnect the 6P connector (A) from the wiper motor (B).


    3. Remove the three bolts and the wiper motor.
    4. Install in the reverse order of removal.
      Check the wiper motor operation.

    Washer Reservoir Replacement 22A-224

    1. Open the hood.
    2. Remove the bolt, then separate and remove the filler neck (A) from the washer reservoir (B).


    3. Remove the left inner fender (see page 20-155) .
    4. Disconnect the 2P connectors (A) and washer tubes (B).


    5. Remove the bolt and washer reservoir (C).
    6. Install the reservoir in the reverse order of removal. Check the the washer motor operation.

    Washer Tubes Replacement 22A-225

    1. Remove the left inner fender (see page 20-155) .
    2. Remove the windshield washer nozzles and clips, then remove the tubes.


    Washer Tubes Replacement (cont'd) 22A-226


    1. Install in the reverse order of removal. Take care not to pinch the washer tubes. Check the windshield washer operation.


    Honda 2001 Body Electrical22A-1
    Wipers/Washers 22A-206
    Previous Page Next Page