Honda 2001 Wiring diagrams78-1
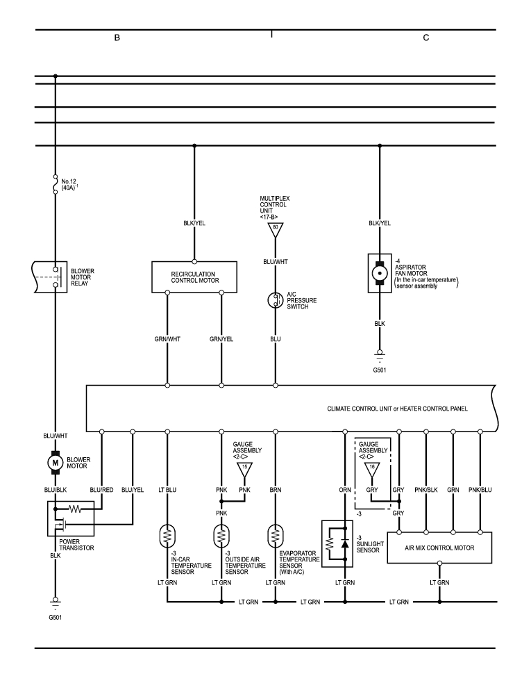
Fan Controls, HVAC (cont'd) 78-96
Previous Page Next Page



Fan Controls, HVAC (cont'd) 78-96




Honda 2001 Wiring diagrams78-1
Fan Controls, HVAC (cont'd) 78-96
Previous Page Next Page