Inspection Procedure 5: Front passenger’s and/or rear power Window(s) do not work by means of the power window main switch.



|
|
COMMENTS ON TROUBLE SYMPTOM
|
|
|
If the front passenger’s and/or rear power window does not work by means of the power window main switch, the power window main switch or the respective power window sub switch(es) may be defective.
|
|
|
- Malfunction of the power window main switch
- Malfunction of the power window sub switch (front), power window sub switch (rear: RH) or power window sub switch (rear: LH)
- Damaged harness wires and connectors
|
|
|
STEP 1. Check the power window main switch.
|
|
|
Check that the driver’s power window works by means of the power window main switch.
|
|
|
Q.
Is the check result normal?
|
|
|
Go to Step 2.
|
|
|
|
|
|
Refer to <LH drive vehicles> or <RH drive vehicles>.
|
|
|
|
|
|
STEP 2. Check the power window sub switch.
|
|
|
Check that each power window works by means of the respective power window sub switch when the power window lock switch is turned off.
|
|
|
Q.
Is the check result normal?
|
|
|
Go to Step 3.
|
|
|
|
|
|
Refer to .
|
|
|
|
|
|
STEP 3. Determine a trouble spot.
|
|
|
Q.
Which power window does not work when the power window main switch is operated?
|
|
|
Front passenger’s door <LH drive vehicles> : Go to Step 4.
|
|
|
|
|
|
Front passenger’s door <RH drive vehicles> : Go to Step 7.
|
|
|
|
|
|
Rear right door <Vehicles with rear power window> : Go to Step 10.
|
|
|
|
|
|
Rear left door <Vehicles with rear power window> : Go to Step 13.
|
|
|
|
|
|
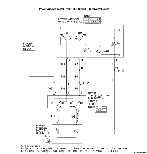
STEP 4. Connector check: D-04 power window main switch connector and D-14 power window sub switch (front) connector
|


|
Q.
Is the check result normal?
Go to Step 5.
Repair the connector.
|
|
|
STEP 5. Check the wiring harness between D-04 power window main switch connector terminal Nos.12, 14 and D-14 power window sub switch (front) connector terminal Nos.8, 5.
|


|
| note |
Prior to the wiring harness inspection, check intermediate connectors B-104 and B-119, and repair if necessary.
|
- Check the communication lines for open circuit.
Q.
Is the check result normal?
Go to Step 6.
Repair the wiring harness.
|
|
|
STEP 6. Retest the system.
|
|
|
(1)Replace the power window sub switch (front).
|
|
|
(2)Check that the front passenger’s power window works by means of the power window main switch.
|
|
|
Q.
Is the check result normal?
|
|
|
The trouble can be an intermittent malfunction (Refer to GROUP 00, How to use Troubleshooting/inspection Service Points - How to Cope with Intermittent Malfunction ).
|
|
|
|
|
|
Replace the power window main switch.
|
|
|
|
|
|
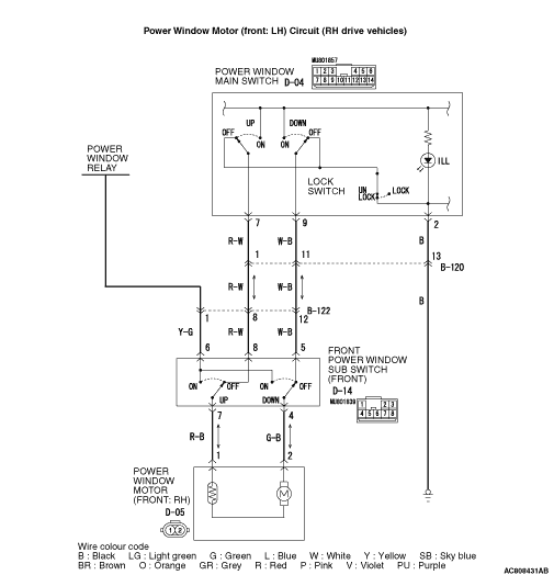
STEP 7. Connector check: D-04 power window main switch connector and D-14 power window sub switch (front) connector
|


|
Q.
Is the check result normal?
Go to Step 8.
Repair the connector.
|
|
|
STEP 8. Check the wiring harness between D-04 power window main switch connector terminal Nos.7, 9 and D-14 power window sub switch (front) connector terminal Nos.8, 5.
|


|
| note |
Prior to the wiring harness inspection, check intermediate connectors B-120 and B-122, and repair if necessary.
|
- Check the communication lines for open circuit.
Q.
Is the check result normal?
Go to Step 9.
Repair the wiring harness.
|
|
|
STEP 9. Retest the system.
|
|
|
(1)Replace the power window sub switch (front).
|
|
|
(2)Check that the front passenger’s power window works by means of the power window main switch.
|
|
|
Q.
Is the check result normal?
|
|
|
The trouble can be an intermittent malfunction (Refer to GROUP 00, How to use Troubleshooting/inspection Service Points - How to Cope with Intermittent Malfunction ).
|
|
|
|
|
|
Replace the power window main switch.
|
|
|
|
|
|
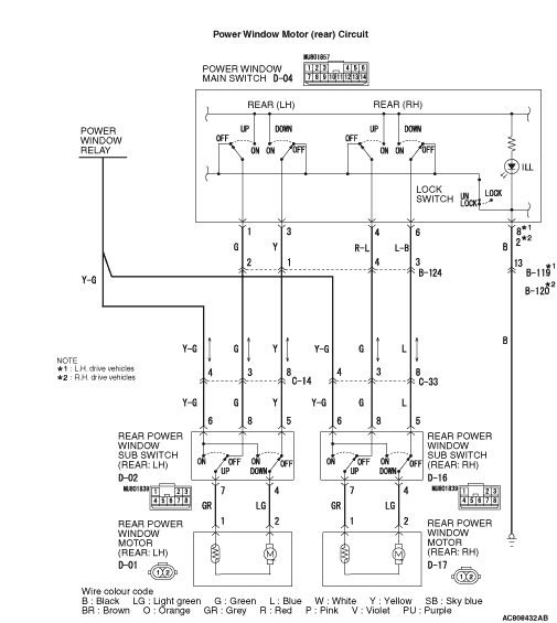
STEP 10. Connector check: D-04 power window main switch connector and D-16 power window sub switch (rear: RH) connector
|



|
Q.
Is the check result normal?
Go to Step 11.
Repair the connector.
|
|
|
STEP 11. Check the wiring harness between D-04 power window main switch connector terminal Nos.4, 6 and D-16 power window sub switch (rear: RH) connector terminal Nos.8, 5.
|



|
| note |
Prior to the wiring harness inspection, check intermediate connectors B-124 and C-33, and repair if necessary.
|
- Check the communication lines for open circuit.
Q.
Is the check result normal?
Go to Step 12.
Repair the wiring harness.
|
|
|
STEP 12. Retest the system.
|
|
|
(1)Replace the power window sub switch (rear: RH).
|
|
|
(2)Check that the rear right power window works by means of the power window main switch.
|
|
|
Q.
Is the check result normal?
|
|
|
The trouble can be an intermittent malfunction (Refer to GROUP 00, How to use Troubleshooting/inspection Service Points - How to Cope with Intermittent Malfunction ).
|
|
|
|
|
|
Replace the power window main switch.
|
|
|
|
|
|
STEP 13. Connector check: D-04 power window main switch connector and D-02 power window sub switch (rear: LH) connector
|



|
Q.
Is the check result normal?
Go to Step 14.
Repair the connector.
|
|
|
STEP 14. Check the wiring harness between D-04 power window main switch connector terminal Nos.1, 3 and D-02 power window sub switch (rear: LH) connector terminal Nos.8, 5.
|



|
| note |
Prior to the wiring harness inspection, check intermediate connectors B-124 and C-14, and repair if necessary.
|
- Check the communication lines for open circuit.
Q.
Is the check result normal?
Go to Step 15.
Repair the wiring harness.
|
|
|
STEP 15. Retest the system.
|
|
|
(1)Replace the power window sub switch (rear: LH).
|
|
|
(2)Check that the rear left power window works by means of the power window main switch.
|
|
|
Q.
Is the check result normal?
|
|
|
The trouble can be an intermittent malfunction (Refer to GROUP 00, How to use Troubleshooting/inspection Service Points - How to Cope with Intermittent Malfunction ).
|
|
|
|
|
|
Replace the power window main switch.
|
|
|
|