|
|
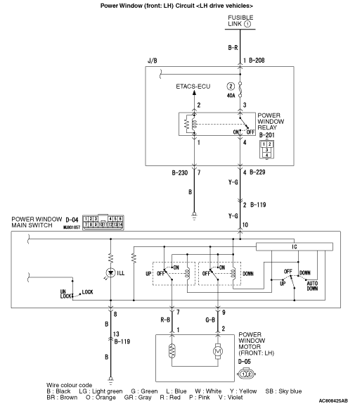
If the driver’s power window does not work by means of the power window main switch, the power window main switch or the driver’s door power window motor may be defective.
|
|
|
- Malfunction of the power window main switch
- Malfunction of the power window motor (front: LH)
- Damaged harness wires and connectors
|
|
|
Check that all of the front passenger’s and rear door power windows can operate by means of the power window main switch.
|
|
|
Q.
Is the check result normal?
|

|
Q.
Are the check result normal?
Go to Step 3.
Repair the connector.
|

|
- Check the input and output lines for open or short circuit.
Q.
Is the check result normal?
Go to Step 4.
Repair the wiring harness.
|
|
|
(1)Replace the power window main switch.
|
|
|
(2)Check that the driver’s power window works by means of the power window main switch.
|
|
|
Q.
Is the check result normal?
|
|
|
The trouble can be an intermittent malfunction (Refer to GROUP 00, How to use Troubleshooting/inspection Service Points - How to Cope with Intermittent Malfunction ).
|
|
|
|
|
|
Replace the power window motor (front: LH).
|
|
|
|