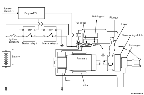
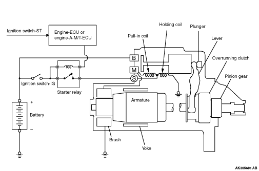
GENERAL INFORMATION


If the ignition switch is turned to the "START" position, engine-ECU or engine automated manual transmission electronic control unit (engine-A-M/T-ECU) turns ON the starter relay, current flows in the pull-in and holding coils provided inside magnetic switch, attracting the plunger, When the plunger is attracted, the lever connected to the plunger is actuated to engage the overrunning clutch with the pinion gear.
On the other hand, attracting the plunger will turn on the magnetic switch, allowing the "B" terminal and "M" terminal to conduct. Thus, current flows to engage the starter motor.
When the ignition switch is returned to the "ON" position after starting the engine, engine-ECU or engine-A-M/T-ECU turns OFF the starter relay, the pinion gear is disengaged from the ring gear.
An overrunning clutch is provided between the pinion and the armature shaft, to prevent damage to the starter.

SYSTEM DIAGRAM


<Vehicles without AS&G system>

<Vehicles with AS&G system>


STARTER MOTOR SPECIFICATIONS


Item
Vehicles without AS&G system
Vehicles with AS&G system
Type
Direct drive
Reduction drive with planetary gear
Rated output kW/V
0.9/12
1.2/12
Number of pinion teeth
8
11