
|
Q.
Is the check result normal?
Go to Step 2 .
Repair or replace the connector.
|

|
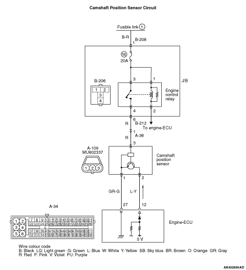
- Disconnect connector, and measure at harness side.
- Ignition switch: ON
- Voltage between terminal No. 3 and earth.
OK: System voltage
Q.
Is the check result normal?
Go to Step 4 .
Go to Step 3 .
|


|
Q.
Is the check result normal?

Check intermediate connector A-36 and B-212,
and repair if necessary. If intermediate connector is normal, check and repair harness between
A-109 (terminal No. 3) camshaft position sensor connector and B-206 (terminal No. 4) engine control
relay connector.
- Check power supply line for open/short circuit.
Repair or replace the connector.
|

|
- Disconnect connector, and measure at harness side.
- Ignition switch: ON
- Voltage between terminal No. 2 and earth.
OK: 4.9 -
5.1 V
Q.
Is the check result normal?
Go to Step 10 .
Go to Step 5 .
|


|
- Disconnect engine-ECU connector, and connect special tool power plant ECU
check harness (MB991987), and then measure the voltage on the check connector.
- Disconnect A-109 camshaft position sensor connector.
- Ignition switch: ON
- Voltage between terminal No. 12 and earth.
OK: 4.9 -
5.1 V
Q.
Is the check result normal?
Go to Step 6 .
Go to Step 7 .
|


|
Q.
Is the check result normal?

Check and repair harness between A-109 (terminal No.
2) camshaft position sensor connector and A-34 (terminal No. 12) engine-ECU connector.
- Check output line for open circuit.
Repair or replace the connector.
|

|
Q.
Is the check result normal?
Go to Step 8 .
Repair or replace the connector.
|


|
- Check output line for short circuit.
Q.
Is the check result normal?
Go to Step 9 .
Repair the damaged harness wire.
|
|
|
- Reconfirmation of diagnosis code.
|
|
|
Q.
Is the diagnosis code set?
|
|
|
Replace the engine-ECU then perform the variant coding (Refer to GROUP 00 -
Precautions
Before Service -
How to Perform Variant Coding ).
|
|
|
|
|
|
Intermittent malfunction (Refer to GROUP 00 -
How to Use Troubleshooting/Inspection
Service Points -
How to Cope with Intermittent Malfunctions ).
|
|
|
|

|
- Disconnect connector, and measure at harness side.
- Resistance between terminal No. 1 and earth.
OK: Continuity (2 Ω or less)
Q.
Is the check result normal?
Go to Step 13 .
Go to Step 11 .
|

|
Q.
Is the check result normal?
Go to Step 12 .
Repair the damaged harness wire.
|


|
- Check earthing line for open circuit and damage.
Q.
Is the check result normal?
Go to Step 9 .
Repair the damaged harness wire.
|

|
- Use special tool test harness (MB991709) to connect connector, and measure
at pick-up harness.
- Engine: Idling
- Transmission: Neutral
- Voltage between terminal No. 2 and earth.
OK: Waveforms should be displayed on Inspection procedure using an oscilloscope
(Refer to ), its maximum value should be 4.8 V or more, and
its minimum value should be 0.6 V or less with no noise in waveform.
Q.
Is the check result normal?
Go to Step 9 .
Go to Step 14 .
|

|
Q.
Is the check result normal?
Go to Step 15 .
Repair or replace the connector.
|


|
| note |
Before checking harness, check intermediate connector A-36 and B-212, and repair if necessary.
|
- Check power supply line for damage.
Q.
Is the check result normal?
Go to Step 16 .
Repair the damaged harness wire.
|

|
Q.
Is the check result normal?
Go to Step 17 .
Repair.
|


|
- Check output line for damage.
Q.
Is the check result normal?
Go to Step 18 .
Repair the damaged harness wire.
|


|
- Check earthing line for damage.
Q.
Is the check result normal?
Go to Step 19 .
Repair the damaged harness wire.
|
|
|
Q.
Is the check result normal?
|
|
|
Replace the camshaft position sensing cylinder.
|
|
|
|
|
|
- Reconfirmation of diagnosis code.
|
|
|
Q.
Is the diagnosis code set?
|
|
|
Replace the camshaft position sensor.
|
|
|
|
|
|
Intermittent malfunction (Refer to GROUP 00 -
How to Use Troubleshooting/Inspection
Service Points -
How to Cope with Intermittent Malfunctions ).
|
|
|
|