
|
Q.
Is the check result normal?
Go to Step 2 .
Repair or replace the connector.
|
|
|
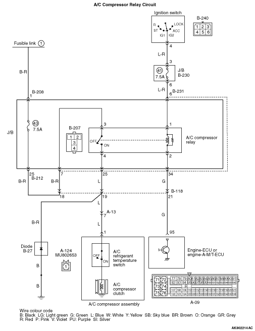
- Check A/C compressor relay itself (Refer to GROUP 55A - On-vehicle
Service - Relay Check
).
|
|
|
Q.
Is the check result normal?
|
|
|
Replace the A/C compressor relay.
|
|
|
|

|
- Disconnect connector, and measure at J/B side.
- Voltage between terminal No. 3 and earth.
OK: System voltage
Q.
Is the check result normal?
Go to Step 4 .

Check intermediate connectors B-231, B-118,
B-212 and B-208, and repair if necessary. If intermediate connectors are normal, check and repair
harness between battery and B-207 (terminal No. 3) A/C compressor relay connector.
- Check power supply line for open/short circuit.
|

|
| note |
Before checking harness, check intermediate connectors B-231, B-118, B-212 and B-208,
and repair if necessary.
|
- Check power supply line for damage.
Q.
Is the check result normal?
Go to Step 5 .
Repair the damaged harness wire.
|

|
- Disconnect connector, and measure at harness side.
- Voltage between terminal No. 1 and earth.
OK: System voltage
Q.
Is the check result normal?
Go to Step 7 .
Go to Step 6 .
|


|
Q.
Is the check result normal?

Check intermediate connectors B-231 and B-230,
and repair if necessary. If intermediate connectors are normal, check and repair harness between
B-240 ignition switch connector (terminal No. 4) and B-207 (terminal No. 1) A/C compressor relay connector.
- Check power supply line for open/short circuit.
Repair or replace the connector.
|


|
| note |
Before checking harness, check intermediate connectors B-231 and B-230, and repair if
necessary.
|
- Check power supply line for damage.
Q.
Is the check result normal?
Go to Step 8 .
Repair the damaged harness wire.
|

|
Q.
Is the check result normal?
Go to Step 9 .
Repair or replace the connector.
|


|
- Disconnect connector, and measure at harness side.
- Voltage between terminal No. 95 and earth.
OK: System voltage
Q.
Is the check result normal?
Go to Step 10 .

Check intermediate connectors B-231 and B-118,
and repair if necessary. If intermediate connectors are normal, check and repair harness between
B-207 (terminal No. 2) A/C compressor relay connector and A-09 (terminal No. 95) engine-ECU
or engine-A-M/T-ECU connector.
- Check signal line for open/short circuit.
|


|
| note |
Before checking harness, check intermediate connectors B-231 and B-118, and repair if
necessary.
|
- Check signal line for damage.
Q.
Is the check result normal?
Go to Step 11 .
Repair the damaged harness wire.
|

|
Q.
Is the check result normal?
Go to Step 12 .
Repair or replace the connector.
|


|
| note |
Before checking harness, check intermediate connectors B-231, B-118 and A-13, and repair
if necessary.
|
- Check power supply line for open/short circuit and damage.
Q.
Is the check result normal?
Go to Step 13 .
Repair the damaged harness wire.
|


|
| note |
Before checking harness, check intermediate connectors B-231 and B-118, and repair if
necessary.
|
- Check power supply line for short circuit.
Q.
Is the check result normal?
Go to Step 14 .
Repair the damaged harness wire.
|
|
|
- Disconnect A-09 engine-ECU or engine-A-M/T-ECU connector, and short-circuit
terminal No. 95 to the earth.
|
|
|
OK: A/C compressor clutch operates.
|
|
|
Q.
Is the check result normal?
|
|
|
Replace the engine-ECU or engine-A-M/T-ECU.
|
|
|
|
|
|
Replace the A/C compressor assembly.
|
|
|
|