
|
Q.
Is the check result normal?
Go to Step 2 .
Repair or replace the connector.
|
|
|
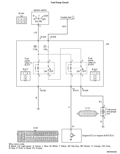
- Fuel pump relay, continuity check (Refer to
).
|
|
|
Q.
Is the check result normal?
|
|
|
Replace the fuel pump relay.
|
|
|
|

|
- Remove relay, and measure at J/B side.
- Resistance between terminal No. 2 and earth.
OK: Continuity (2 Ω or less)
Q.
Is the check result normal?
Go to Step 4 .

Check intermediate connector B-230, and repair
if necessary. If intermediate connector is normal, check and repair harness between B-217 (terminal
No. 2) fuel pump relay (1) connector and body earth.
- Check earthing line for open circuit and damage.
|

|
- Remove relay, and measure at J/B side.
- Ignition switch: ON
- Voltage between terminal No. 1 and earth.
OK: System voltage
Q.
Is the check result normal?
Go to Step 6 .
Go to Step 5 .
|


|
Q.
Is the check result normal?

Check intermediate connector B-229, and repair
if necessary. If intermediate connector is normal, check and repair harness between B-217 (terminal
No. 1) fuel pump relay (1) connector and B-240 (terminal No. 2) ignition switch connector.
- Check power supply line for open/short circuit and damage.
Repair or replace the connector.
|

|
- Remove relay, and measure at J/B side.
- Voltage between terminal No. 3 and earth.
OK: System voltage
Q.
Is the check result normal?
Go to Step 7 .

Check intermediate connector B-208, and repair
if necessary. If intermediate connector is normal, check and repair harness between B-217 (terminal
No. 3) fuel pump relay (1) connector and battery.
- Check power supply line for open/short circuit.
|

|
- Remove relay, and measure at J/B side.
- Ignition switch: ON
- Voltage between terminal No. 1 and earth.
OK: System voltage
Q.
Is the check result normal?
Go to Step 9 .
Go to Step 8 .
|


|
Q.
Is the check result normal?

Check intermediate connector B-229, and repair
if necessary. If intermediate connector is normal, check and repair harness between B-240 (terminal
No. 2) ignition switch connector and B-203 (terminal No. 1) fuel pump relay (2) connector.
- Check power supply line for open circuit.
Repair or replace the connector.
|

|
Q.
Is the check result normal?
Go to Step 10 .
Repair or replace the connector.
|


|
- Disconnect connector, and measure at harness side.
- Ignition switch: ON
- Voltage between terminal No. 81 and earth.
OK: System voltage
Q.
Is the check result normal?
Go to Step 11 .

Check intermediate connector B-210, and repair
if necessary. If intermediate connector is normal, check and repair harness between B-203 (terminal
No. 2) fuel pump relay (2) connector and A-09 (terminal No. 81) engine-ECU connector or engine-A-M/T-ECU
connector.
- Check earthing line for open/short circuit.
|

|
Q.
Is the check result normal?
Go to Step 12 .
Repair or replace the connector.
|

|
- Disconnect connector, and measure at harness side.
- Ignition switch: ON
- Using a jumper wire, connect A-09 (terminal No. 81) engine-ECU connector or engine-A-M/T-ECU connector
and earth.
- Voltage between terminal No. 2 and earth.
OK: System voltage
Q.
Is the check result normal?
Go to Step 15 .
Go to Step 13 .
|

|
- Check power supply line for open/short circuit.
Q.
Is the check result normal?
Go to Step 14
Repair the damaged harness wire.
|


|
| note |
Before checking harness, check intermediate connector B-228, and repair if necessary.
|
- Check power supply line for open/short circuit and damage.
Q.
Is the check result normal?
Replace the engine-ECU or engine-A-M/T-ECU then perform the variant coding
(Refer to GROUP 00 - Precautions Before Service - How to Perform Variant Coding ).
Repair the damaged harness wire.
|

|
- Disconnect connector, and measure at harness side.
- Resistance between terminal No. 3 and earth.
OK: Continuity (2 Ω or less)
Q.
Is the check result normal?
Go to Step 16 .

Check and repair harness between C-13 (terminal No.
3) fuel pump connector and body earth.
- Check earthing line for open circuit and damage.
|

|
Q.
Is the check result normal?
Go to Step 17 .
Repair or replace the connector.
|


|
| note |
Before checking harness, check intermediate connector B-229, and repair if necessary.
|
- Check power supply line for damage.
Q.
Is the check result normal?
Go to Step 18 .
Repair the damaged harness wire.
|

|
| note |
Before checking harness, check intermediate connector B-208, and repair if necessary.
|
- Check power supply line for damage.
Q.
Is the check result normal?
Go to Step 19 .
Repair the damaged harness wire.
|

|
- Check power supply line for damage.
Q.
Is the check result normal?
Go to Step 20 .
Repair the damaged harness wire.
|


|
| note |
Before checking harness, check intermediate connector B-229, and repair if necessary.
|
- Check power supply line for damage.
Q.
Is the check result normal?
Go to Step 21 .
Repair.
|


|
| note |
Before checking harness, check intermediate connector B-228, and repair if necessary.
|
- Check power supply line for damage.
Q.
Is the check result normal?
Go to Step 22 .
Repair the damaged harness wire.
|


|
| note |
Before checking harness, check intermediate connector B-210, and repair if necessary.
|
- Check earthing line for damage.
Q.
Is the check result normal?
Replace the fuel pump.
Repair the damaged harness wire.
|