|
|
- Measure battery voltage during cracking.
|
|
|
Q.
Is the check result normal?
|
|
|
Check battery (Refer to GROUP 54A - Battery - On-vehicle Service - Battery
test ).
|
|
|
|
|
|
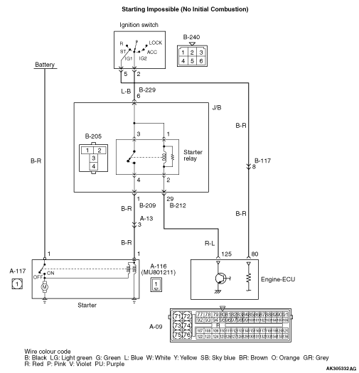
- Item No. 27: Cranking signal
|
|
|
OK:
ON (Ignition switch: ST) OFF (Ignition switch: ON)
|
|
|
Q.
Is the check result normal?
|

|
Q.
Is the check result normal?
Go to Step 4 .
Repair or replace the connector.
|

|
- Disconnect connector, and measure at the harness side.
- Ignition switch: ST
- Voltage between terminal No. 80 and earth.
OK: System voltage
Q.
Is the check result normal?
Go to Step 7 .
Go to Step 5 .
|

|
Q.
Is the check result normal?
Go to Step 6 .
Repair or replace the connector.
|


|
- Check ignition switch (Refer to GROUP 54A - Ignition Switch - Ignition
Switch - Inspection
).
Q.
Is the check result normal?

Check intermediate connector B-117 and repair
if necessary. If intermediate connector is normal, check and repair harness between A-09 (terminal No.
80) engine-ECU connector and B-240 (terminal No. 5) ignition switch connector.
- Check power supply line for open/short circuit.
Replace ignition switch.
|

|
Q.
Is the check result normal?
Go to Step 8 .
Repair or replace the connector.
|


|
| note |
Before checking harness, check intermediate connectors B-117 and repair if necessary.
|
- Check output line for damage.
Q.
Is the check result normal?
Replace the engine-ECU then perform the variant coding (Refer to GROUP 00 - Precautions Before
Service - How to Perform Variant Coding ).
Repair.
|

|
Q.
Is the check result normal?
Go to Step 10 .
Repair or replace the connector.
|
|
|
- Check starter relay (Refer to GROUP 16 - Starting System-Starter
Relay Check
).
|
|
|
Q.
Is the check result normal?
|
|
|
Replace the starter relay.
|
|
|
|


|
- Remove relay, and measure at J/B side.
- Ignition switch: ON
- Voltage between terminal No. 1 and earth, also between terminal No. 3 and earth.
OK: System voltage
Q.
Is the check result normal?
Go to Step 12 .

Check intermediate connector B-229, and repair
if necessary. If intermediate connector is normal, check and repair harness between B-205 (terminal
No. 1 and terminal No. 3) starter relay connector and B-240 (terminal No. 2) ignition switch
connector.
- Check power supply line for open/short circuit.
|

|
Q.
Is the check result normal?
Go to Step 13 .
Repair.
|


|
- Disconnect connector, and measure at harness side.
- Ignition switch: ON
- Voltage between terminal No. 125 and earth.
OK: System voltage
Q.
Is the check result normal?
Go to Step 14 .

Check intermediate connector B-212, and repair
if necessary. If intermediate connector is normal, check and repair harness between B-205 (terminal
No. 2) starter relay connector and A-09 (terminal No. 125) engine-ECU connector.
- Check earthing line for open/short circuit.
|

|
Q.
Is the check result normal?
Go to Step 15 .
Repair or replace the connector.
|

|
- Disconnect connector, and measure at harness side.
- Ignition switch: ON
- Using a jumper wire, connect A-09 (terminal No. 125) engine-ECU connector and earth.
- Voltage between terminal No. 1 and earth.
OK: System voltage
Q.
Is the check result normal?
Go to Step 17 .
Go to Step 16 .
|


|
| note |
Before checking harness, check intermediate connectors A-13 and B-212, and repair if necessary.
|
- Check power supply line for open/short circuit and damage.
Q.
Is the check result normal?
Replace the engine-ECU then perform the variant coding (Refer to GROUP 00 - Precautions Before
Service - How to Perform Variant Coding ).
Repair the damaged harness wire.
|

|
Q.
Is the check result normal?
Go to Step 18 .
Repair or replace the connector.
|

|
- Disconnect connector, and measure at the harness side.
- Voltage between terminal No. 1 and earth.
OK: System voltage
Q.
Is the check result normal?
Go to Step 19 .

Check and repair harness between A-117 (terminal No.
1) starter connector and battery.
- Check power supply line for open/short circuit.
|

|
- Check power supply line for damage.
Q.
Is the check result normal?
Replace the starter.
Repair the damaged harness wire.
|