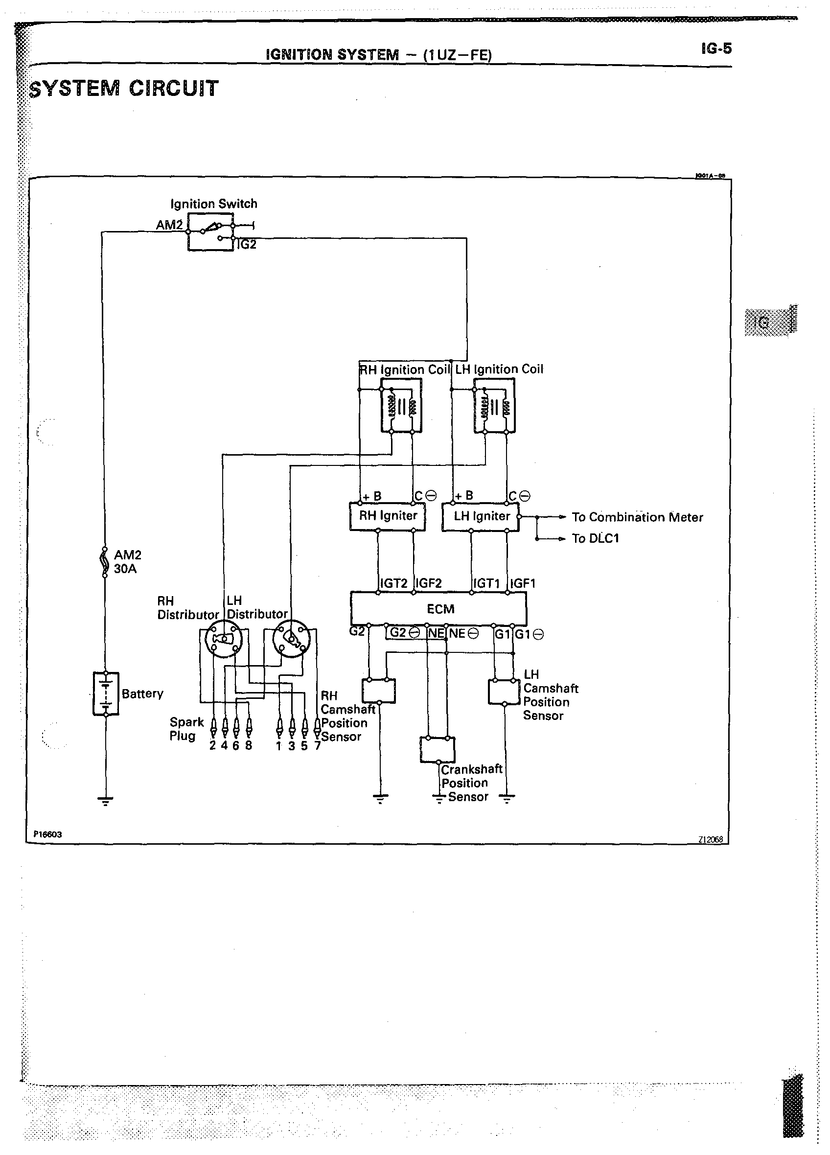
previous next zoom Main Index Topic Index