
| Wire No. | Color | Description |
|---|---|---|
| 1 | Red | Connect to + 12V constant ( 15A fuse) |
| 2 | Black | Connect to ground |
| 3 | Green/White | Connect to ACC of ignition key switch + 12V, 9V (min.) |
| 4 | Red/Black | +VE output connect to LED NO. 4 wire |
| 15 | Orange | -VE output (1A) for siren or horn |
| 18,19 | Green | With 7.5A X 2 fuse output connect to indicator |
| 21 | White | Negative/or close loop door pin switch (see programmable feature) -Ve 6.0V (max.) |
| 22 | Grey/ Black | -VE signal input connect to bonnet, -Ve 0.7V (max.) |
| 23 | White/Red | -VE trigger input connect to optional detector, -Ve 0.7V (max.) |
| 28 | White/Black | -VE signal output (300mA) for trunk release |
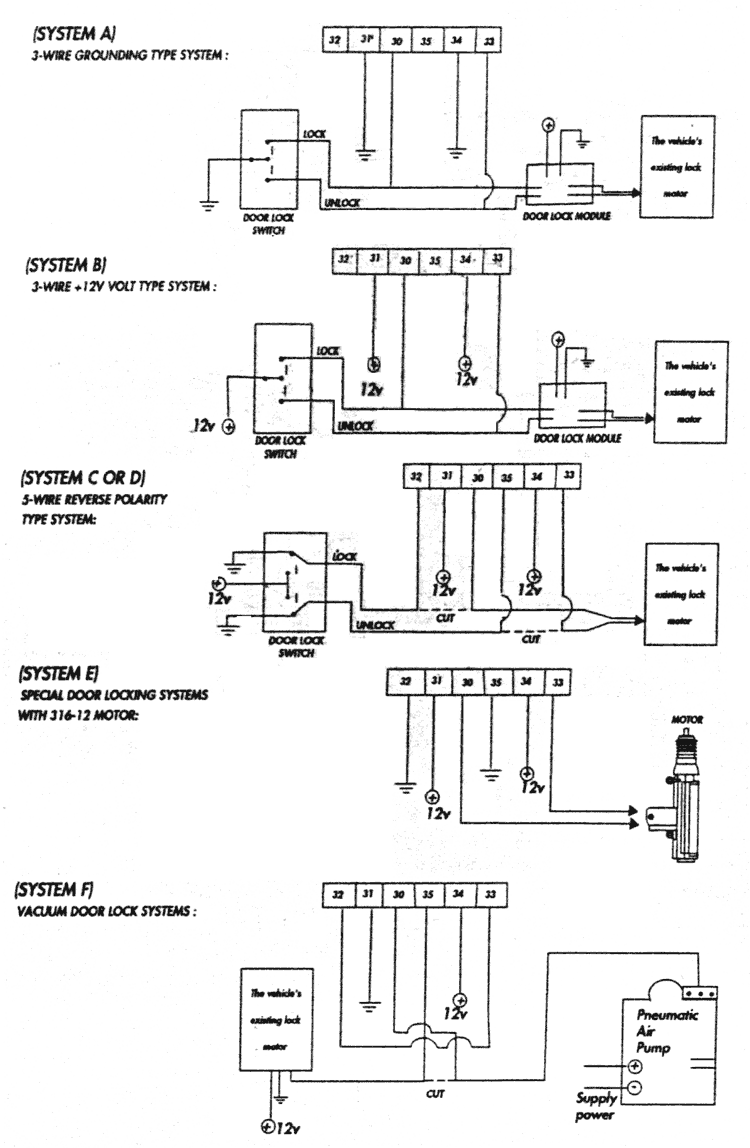
| 30 | Green/Yellow | #30 to #35, these 6 wires are interface to existing central door locking from manually to remote activate when you arm & disarm (15A lock/unlock output). To submit many different existing central floor locking , please refer to the wiring diagram |
| 31 | Red/Green | |
| 32 | Black/Green | |
| 33 | Blue/Yellow | |
| 34 | Red/Blue | |
| 35 | Black/Blue | |
| 10,11 | Blue | Connect to start motor cut out |
| 4pin connector Connect to 318-072 or 318-052 dual zone sensor | ||
1. Remove the driver's master door lock switch assembly from the driver's door panel. You may have to remove the driver's door panel. In some can this switch is on the center console.
NOTE: DO NOT DISCONNECT THE WIRES FROM THIS SWITCH.
2. Examine the wires coming out of the switch assembly. You should find one of the following type systems by checking the functions of each wire with using a test light or volt/ohm test meter.
One wire is grounded àll the time.
One wire is grounded only when switch is moved to the lock position.
One wire is grounded only when switch is moved to the unlock position.
One wire has + 12 volts all the time.
One wire has + 12 volts only when switch is moved to the lock position
One wire has + 12 volts only when switch is moved to unlock position.
One wire has + 12 volts àll the time.
One wire is grounded all the time.
One wire has + 12 volts înló when switch is moved to lock position.
One wire has + 12 volts only when switch a moved to unlock position.
One wire has +12 volts àll the time.
Two wires are grounded all the time.
One wire is grounded normally but will switch to + 12 volts when switch is moved to the lock position.
One wire is grounded normally but will switch to + 12 volts when switch is moved to the unlock position.
If the driver's door key unlocks & locks. All the doors and when the key is used to lock or unlock the passenger's door the driver's door remains unchanged then you need to install model VAE-316-12 motor to the driver's door.
If when you lock or unlock the doors you see or hear each door locking one after the other (not all at the same time) then you should have a vacuum system.

The system provides software selectable feature to match your requirements.
The system has several selectable features which are listed in TABLE A. To program these features, please refer TABLE B.
| Turn ignition of times | Selectable Feature | Ðrå-set |
|---|---|---|
| 5 | Over-ride ON/OFF | OFF |
| 6 | Arm/Disarm Chirp ON/OFF | ON |
| 8 | Last door auto arm ON/OFF | OFF |
| 9 | Horn/Siren | Siren |
| 10 | Rearm ON/OFF | ON |
| 11 | C.D.L pulse 0.5 sec./ 5.0 sec. | 0.5 sec. |
| 12 | Door trigger -Ve/+Ve | -Ve |
| 15 | Auto arming option ACC/Full alarm | ACC |
| 17 | Exterior illumination ON/OFF | OFF |
| 20 | Programming transmitter |
| What function you want to do | What you need to do | Response |
|---|---|---|
| Programming features (If any features of Table A want to be changed) | Disarm the system | Same response as active disarm |
| Turn the ignition key OFF-ACC-OFF the required number of times within 20 seconds (Please refer to Table A) then press CH-1 | Indicator will flash the same number of turning to confirm the selection has been changed |
The System provides Master Over-ride function for user to be àblå to temporarily turn off the alarm when vehicle is being serviced. This is only available to remote Central Door Locking and trunk release.
You may enter master over-ride by "Selectable feature" process, please refer to "Selectable feature" chart.
The following reasons are you may program transmitter:
| What function you want to do | What you need to do | Response |
|---|---|---|
| Programming new transmitter | Disarm the system | Same response as active disarm |
| Turn the ignition key OFF-ACC-OFF 20 times | Indicator flashes 20 times to confirm enter transmitter programming mode | |
| Press each pre-programming transmitter CH-1 once, within 10 sec. |
|
|
| Turn ignition to ACC position, or 10 seconds are elapsed. | The system will go back disarm |
In the event that the transmitter are lost, me system can be reset by using the key switch. Open me doors turn the ignition form OFF to ACC 10 times within 15 seconds, the system will emit three chirps and the indicators wit flash thress times to confirm the system has rest.
24.12.2001