НАЗАД

Silicon

R4A, R2A, R1A, R-A.

Инструкция по установке и эксплуатации

Отличие моделей:

Модель R4A - в комплекте четыре дверных привода.
Модель R2A - в комплекте два дверных привода.
Модель R1A - в комплекте один дверной привод.
Модель R-A - в комплекте универсальный конвертор для систем Ц.З.

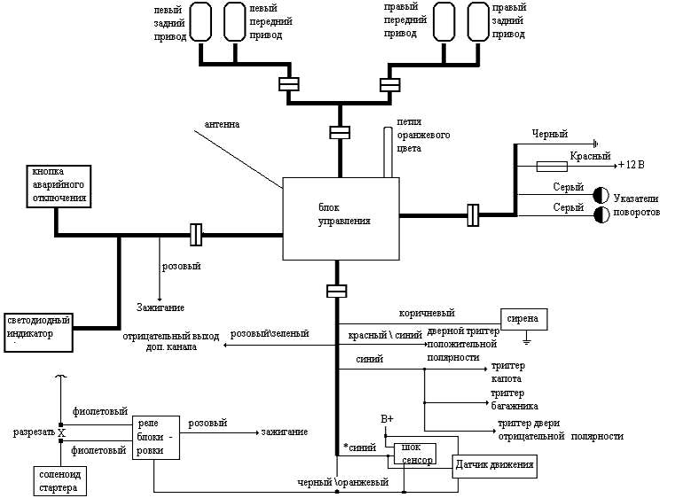
Схема подключения модели Silicon R4A.

Рис. 1

Внимание. В момент подачи питания на систему происходит закрытие замков дверей и включение режима Тревоги, поэтому , убедитесь в том , что ключи от автомобиля не находятся в салоне, или хотя бы одно стекло полностью опущено!!

Функциональная проверка ( после того , как произведены все необходимые подключения и установлены дверные приводы)

  1. Потяните правую переднюю тягу замка вверх или вниз несколько раз. Все остальные дверные тяги должны двигаться в ту же сторону.
  2. Сделайте то же самое с левой передней тягой. Если ничего не нормального не обнаружено, значит, система работает должным образом.

    Примечание. Поменяйте местами Зеленый и Желтый провода Привода , если направление движения тяги данного Привода происходит в обратном направлении.

  3. Закройте все двери, капот , багажник. Нажмите и отпустите кнопку Lock (Зеленая). Замки дверей должны запереться, указатели поворотов мигнут один раз, сирена прозвучит также один раз. LED индикатор начнет мигать.

    Примечание: ранние версии сигнализации имеют прямоугольный брелок-передатчик с двумя кнопками, более поздние версии имеют брелок-передатчик овальной формы с тремя кнопками, при этом , средняя кнопка никаких функций не выполняет.

  4. Система автоматически войдет в режим Охраны через 10/30 сек. Для проверки нажмите и держите кнопку Lock , сирена будет звучать, пока нажата кнопка. Эту функцию можно использовать для поиска автомобиля на стоянке.
  5. Нажмите и отпустите кнопку Unlock (Красная). Замки дверей должны отпереться, указатели поворотов мигнут два раза, сирена прозвучит два раза, LED-индикатор погаснет.
  6. Нажатие и удержание кнопки Unlock в течение 2 сек. позволяет управлять соленоидом открытия замка багажника.

    Примечание: не все сигнализации имеют данную функцию, вернее , не все сигнализации имеют установленные электронные компоненты , необходимые для реализации данной функции.

  7. Нажмите кнопку Lock для запирания замков дверей и включения режима Охраны ( через 10 /30 сек.) Откройте дверь , используя ключ. Указатели поворотов замигают и непрерывно зазвучит сирена .( примерно 90 сек. )
  8. Система автоматически вернется в режим Охраны через 90 сек, но если дверь останется открытой, то 90 сек. цикл Тревоги будет повторяться. (количество циклов программно не ограничено)
  9. Режим Охраны может быть отключен нажатием кнопки Unlock.
  10. Включите режим Охраны еще раз и проверьте срабатывание системы при открытии багажника и капота.
  11. Режим Охраны может быть отключен , при включенном Зажигании, нажатием кнопки Аварийного отключения.
  12. Включите зажигание и нажмите кнопку Lock. Ничего не должно произойти, так как системе запрещено принимать сигнал Постановки на Охрану при включенном зажигании.
  13. Проверьте блокировку двигателя, если произведены необходимые подключения. При включенном режиме Охраны, двигатель не должен запускаться.
  14. Проверьте работу дополнительных датчиков , если они установлены.

Схема подключения Универсального конвертора Ц.З. модели R-A.

Рис. 2
9.07.2002