Silicon
Classic SLC-4, SLC-2
Инструкция по установке и эксплуатации
В комплект Silicon Classic входит следующее:
- Два двухканальных передатчика
- Компьютеризированный блок управления
- 125 dB сирена
- Комплект дверных приводов и набор проводов.
Особенности:
- Радиус действия передатчиков до 100 метров.
- Анти-сканирование.
- Встроенный модуль Центрального Замка с комплектом дверных приводов.
- Вход для подключения дополнительных датчиков, с возможностью программного отключения.
- Вход дверных триггеров, с возможностью программного отключения.
- Программируемые звуковые сигналы при постановке системы на Охрану и снятии системы с Охраны.
- Режимы "Поиск автомобиля" \ "Паника"
- Автоматическое повторное запирание замков дверей и повторная постановка на Охрану .
- Предупредительный сигнал при неплотно закрытой двери.
- LED индикатор с памятью на срабатывание системы.
- Кнопка Аварийного отключения системы.
- Предупредительный сигнал сирены если , при постановке на Охрану, фары включены.
- Возможность блокировки запуска двигателя.
- Дополнительный канал для дистанционного отпирания замка багажника.
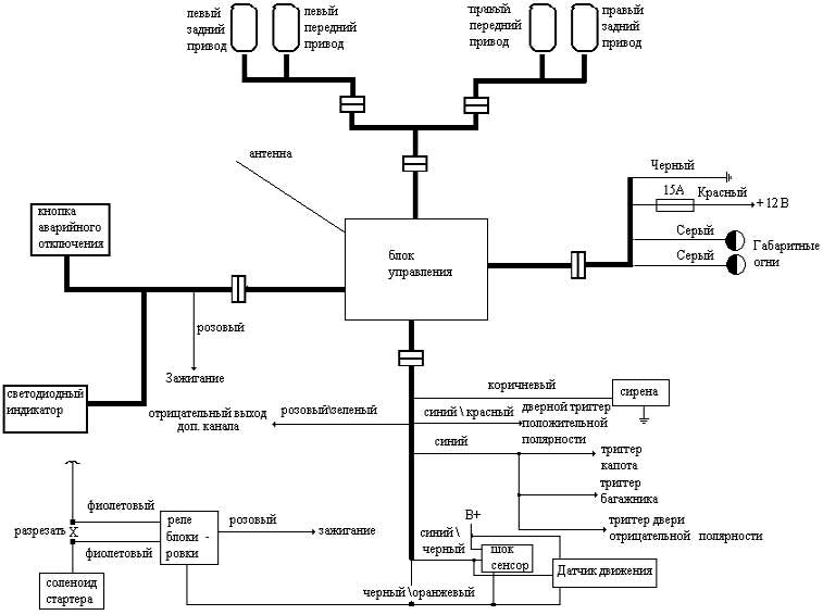
Схема подключения модели Silicon Classic SLC -4
Примечания.
- Установите блок управления системы под панелью приборов как можно выше и недоступнее. Не устанавливайте блок управления рядом с компьютерными блоками автомобиля, дефлекторами системы отопления или кондиционирования воздуха.
- Не укорачивайте и не подключайте к корпусу Черный провод Антенны.
- В целях безопасности, система автоматически запирает замки дверей при подаче на нее питания, поэтому очень важно, чтобы Красный провод системы был подключен в последнюю очередь. При этом желательно, чтобы ключи от автомобиля не находились в салоне или хотя бы одно из боковых стекол автомобиля было полностью опущено.
- Не подключайте зеленый \ розовый провод дополнительного канала непосредственно к соленоиду отпирания замка багажника. Используйте дополнительное реле.
- Если устанавливается реле блокировки запуска двигателя, мы рекомендуем блокировать цепь стартера.
- Силикон Классик улучшенная версия 'R' серии Силикона. Строго следуйте рекомендациям по установке . Синий \ черный провод используется только для подключения дополнительных датчиков. Подключение этого провода к дверным триггерам может вызвать неисправность системы. Проверьте программное отключение дополнительных датчиков , описанное в п. 7. Затем, проверьте программное отключение , при открытых дверях, дверных триггеров, описанное в п. 8. Если что-либо работает не так, как описано, проверьте подключение Синего и Синего \ черного проводов.
Работа системы.
1. Ручное запирание \ отпирание замков дверей. ( только для моделей SLC-2 и SLC-4)
Silicon Classic содержит комплект дверных приводов для централизованного запирания \ отпирания замков дверей. После установки приводов, автомобильным ключом заприте , а затем отоприте водительскую дверь. Все остальные замки дверей должны также запереться и отпереться.
2. Снятие системы с Охраны с помощью передатчика.
2. Снятие системы с Охраны с помощью передатчика.
Нажмите кнопку
(UNLOCK) передатчика для снятия системы с режима Охраны.
3. Постановка системы на Охрану с помощью передатчика.
Нажмите кнопку
(LOCK) передатчика для постановки системы на Охрану. (Система войдет в режим Охраны через 10 - 30 сек.)
- Габаритные огни мигнут один раз.
- Сирена прозвучит один раз. ( если звуковое подтверждение запрограммировано)
- Замки дверей запрутся.
- Запуск двигателя будет заблокирован, если установлено реле блокировки.
- Через 10 - 30 сек. замигает LED индикатор.
Примечание 2. Если при постановке на Охрану одна из дверей осталась не закрытой, сирена будет звучать 2 сек .
Примечание 3. При включенном Зажигании система не должна реагировать на нажатие кнопки LOCK.
4. LED индикатор.
5. Кнопка Аварийного отключения системы.
В случае неисправности передатчика или его утраты, режим Охраны может быть отключен следующим образом:
- Включите зажигание.
- Нажмите кнопку Аварийного отключения.
Рекомендуем скрытно установить кнопку Аварийного отключения.
6. Режим Тревоги.
При включенном режиме Охраны режим Тревоги включается в следующих случаях:
- Дверные триггеры
При срабатывании дверных триггеров сирена и габаритные огни будут работать полный цикл - 60 сек. Система автоматически вернется в режим Охраны . если двери будут закрыты. LED - индикатор начнет мигать сериями - по 3 вспышки.
- Капот \багажник.
При срабатывании триггеров капота или багажника (если они установлены) произойдет то же самое, что и при срабатывании дверных триггеров.
- Дополнительные датчики.
Silicon Classic имеет сигнальный вход (синий \ черный провод ) для подключения дополнительных датчиков (шок сенсор, датчик движения и т.д.) При первом срабатывании датчиков сирена и габаритные огни будут работать только 4 сек. , последующие срабатывания датчиков, в течение 30 сек, увеличивают время работы сирены и габаритных огней до 8 сек., 16, 24, и максимум до 28 сек. LED индикатор начнет мигать сериями коротких вспышек 1,2 или 3 , в зависимости от интенсивности "вторжения".
7. Постановка на Охрану с отключенными дополнительными датчиками. (синий \ черный провод)
Шок сенсор, датчики движения обеспечивают Вашему автомобилю дополнительную защиту. Но иногда есть необходимость поставить систему на Охрану с отключенными датчиками.
Для этого, после выхода из автомобиля, нажмите и держите кнопку LOCK примерно 3 сек. Габаритные огни мигнут второй раз, подтверждая отключение датчиков. Режим "обхода" датчиков отменяется сразу после нажатия кнопки UNLOCK .
Примечание 5. Режим "обхода" датчиков программируется при первом нажатии на кнопку LOCK. Вы не сможете включить этот режим, если режим Охраны уже включен. Если Вы не смогли включить режим "обхода" при первой попытке , нажмите кнопку UNLOCK и повторите процедуру , до тех пор, пока Габаритные огни не мигнут второй раз (около 3 сек.), подтверждая отключение датчиков.
8. Постановка на Охрану с отключенными дверными триггерами. (синий провод)
Иногда это желательно при неисправных дверных выключателях.
- Закройте все двери.
- Нажимайте кнопку LOCK в течение 3 сек. Не обращайте внимания на то, что во время нажатия кнопки сирена будет звучать 2 сек., указывая на неисправность дверного триггера. (см. Примечание № 2) Преднамеренно удерживайте кнопку LOCK 3 сек. до тех пор , пока не мигнут габаритные огни и не прозвучит сирена, подтверждая отключение дверных триггеров. Затем произойдет запирание замков дверей . Несмотря на то, что дверные триггеры отключены, автомобиль останется под охраной оставшихся датчиков.
9. Поиск автомобиля.
При включенном режиме Охраны, нажатие и удержание кнопки LOCK вызывает однократное мигание Габаритных огней и непрерывное звучание сирены. "Поиск" автомобиля может быть немедленно прекращен отпусканием кнопки LOCK.
10. Автоматическое повторное запирание замков и повторная постановка на Охрану.
Если произошло срабатывание системы и сирена звучала более 16 сек. , произойдет повторное запирание замков дверей и повторная , после задержки, постановка системы на Охрану .
- Если, в течение 30 сек, после отключения Охраны передатчиком двери не открывались , замки дверей снова запрутся и снова включится режим Охраны . Повторного запирания дверей и включения режима Охраны не произойдет , если в течение 30 сек. периода двери были открыты.
11. Дистанционное отпирание замка багажника. (зеленый \розовый провод)
Эта функция доступна только после установки дополнительного реле и соленоида открытия замка багажника. При отключенном режиме Охраны, нажимайте кнопку UNLOCK в течение 3 сек. Габаритные огни мигнут один раз, подтверждая выполнение команды.
12. Звуковое предупреждение о не выключенных фарах.
Если при включенных фарах нажать кнопку LOCK , сирена, вместо одного короткого звучания, будет звучать 2 сек .
Примечание 6. Эта функция применима только к автомобилям с отрицательными дверными триггерами, при этом , Синий \красный провод должен быть подключен к фарам.
13. Программируемое звуковое подтверждение при постановке системы на Охрану и при снятии системы с Охраны.
Заводская установка - звуковое подтверждение включено.
Для изменения установки сделайте следующее:
- Включите Зажигание
- Нажмите и держите кнопку Аварийного отключения системы.
- Нажмите кратковременно кнопку UNLOCK для включения или выключения звукового подтверждения. Отпустите кнопку Аварийного отключения системы и выключите Зажигание. Проверьте результаты программирования. Система запоминает состояние данной функции до следующего программирования или до отключения питания.
9.07.2002