ВАЖНО!
Система имеет шесть независимых (два из них - дистанционно управляемые) функционально перепрограммируемых каналов. Это шесть физических проводных линий с программируемой логикой работы, обеспечивающих гибкое изменение функций системы для управления выключением турбированных двигателей (турботаймер), поиск авто на паркинге, дистанционное отключение сирены системы в "НОЧНОМ" режиме с каналом управления дополнительным пейджером или устройством мобильной связи, сервис охраны авто с запущенным двигателем без ключа зажигания, управление дополнительными устройствами с заданным временным интервалам.
Интерактивный пейджер обеспечивает реальный прием сигналов подтверждения выполнения команды системой. В течение одного цикла охраны система обеспечивает вывод информации о каждом сработавшем датчике на светодиодный дисплей брелока двусторонней связи одновременно!
Для обеспечения самого высокого уровня защиты вашего автомобиля данная охранная система имеет программируемую, функцию ручного отключения. В некоторых случаях, например, когда брелок-передатчик дистанционного управления системой потерян или не работает (или, возможно, Ваш брелок-передатчик блокирован мощным радиоизлучением устройства типа "глушилка"), Вам может потребоваться вручную поставить или вручную снять систему с охраны. Прочитайте разделы "Ручная постановка системы на охрану" и "Ручное отключение охранной системы", в которых подробно описаны процедуры постановки и снятия системы с охраны в такой ситуации. Кроме того, в данном руководстве приведена таблица, в одной из секций которой указаны используемые функции системы, включая выбранный метод отключения системы, и дополнительное оборудование, установленное в автомобиле. Хотя по умолчанию не запрограммирована функция "Секретный код" (для отключения системы необходимо ввести персональный код), для отключения системы может быть выбран и переключатель Valet. Посмотрите, какой метод был запрограммирован для выключения вашей системы, и ознакомьтесь с ним в соответствующем разделе данного руководства.
Если запрограммирована функция F13 "Секретный код", то запись кодов новых брелоков, изменение секретного кода, изменение статуса запрограммированных функции с F12 по F27, аварийное снятие системы с охраны, отключение системы при срабатывании в режимах Anti-Hi-Jack возможны только после ввода секретного кода! Изменение параметров функций с F1 по F11 не требует ввода секретного кода и доступно всегда.
В брелоках-передатчиках, входящих в комплект данной охранной системы, используется наиболее совершенная и надежная форма радиочастотной передачи из всех выпускаемых в настоящий момент автомобильных охранных систем. Некоторые из современных опытных угонщиков автомобилей используют устройства, известные как перехватчики кодов (code grabber), которые позволяют принять и сохранить в памяти сигнал, передаваемый устройством дистанционного управления охранной системой автомобиля. После ухода водителя данный код используется угонщиком для снятия системы с охраны.
В отличие от описанных выше устройств дистанционного управления брелоки-передатчики, входящие в комплект вашей охранной системы, изменяют код передаваемого сигнала каждый раз, когда нажимается кнопка, поэтому, когда угонщик воспроизведет перехваченный сигнал вашего брелока-передатчика, охранная система на него просто не отреагирует.
Если кнопку на вашем брелоке-передатчике нажимать более 30 раз, когда он находится вне пределов управления охранной системой (например, с ним играют дети), система не будет реагировать на вызов брелока-передатчика, когда вы снова решите им воспользоваться. Вам необходимо синхронизировать ваш брелок-передатчик с приемником охранной системы. Для этого просто два раза в течение одной секунды нажмите кнопку постановки системы на охрану/снятия системы с охраны на брелоке передатчике. После этого система снова будет реагировать на все команды дистанционного управления.

Рис. 1
При нажатии кнопок передатчика двухсторонней связи и рабочем состоянии элемента питания индикация посланной команды сопровождается свечением пиктограммы антенны зеленого цвета.
В случае разряда батарейки индикация пиктограммы антенны сменится на красный цвет.
По мере разряда батарейки Вы можете заметить уменьшение дальности действия передатчика.
Для замены батареек в брелоках передатчиках:
Таблица 1
| ФУНКЦИЯ | ОПИСАНИЕ ДЕЙСТВИЙ | ||
|---|---|---|---|
| Постановка на охрану |
Нажать и отпустить кнопку 1 (см. рис. 1).
|
||
| Снятие с охраны |
Нажать и отпустить кнопку 2 (см. рис. 1).
Примечание Если включена функция F5-автоматическая перепостановка на охрану, то при снятии системы с охраны светодиодный индикатор начнет быстро мигать, указывая на то, что если в течение 20 сек не будет открыта ни одна из дверей, система включит режим охраны. Если в течение 20 сек будет открыта хотя бы одна дверь, светодиодный индикатор погаснет и режим постановки системы на охрану будет отменен. Если включена функция F25-функция пассивной постановки системы на охрану, a F5 выключена, то светодиодный индикатор погаснет. Система переходит в режим ожидания открытия/закрытия любой из дверей. Если вы откроете, а затем закроете любую из дверей автомобиля, включится 30-секундный таймер автоматической постановки системы на охрану. Светодиодный индикатор начнет быстро мигать. Примечание Попытка снять систему с охраны после того, как система сработала (включилась сирена сигнализации), приведет только к отключению звуковой сигнализации. Система не будет снята с охраны. Для того чтобы снять систему с охраны, необходимо еще раз нажать кнопку постановки на охрану/снятия с охраны на брелоке-передатчике, когда система не подает звуковую сигнализацию. |
||
| Закрыть/открыть двери в режиме Valet или при ВКЛ зажигании | Нажать и отпустить кнопки 1 или 2 (см. рис. 1).
Если имеется дополнительная цепь запирания/отпирания замков дверей, то двери автомобиля будут заблокированы/разблокированы. |
||
| Постановка на охрану при запущенном двигателе |
Нажать и удерживать кнопку 1 в течение 3 сек до получения подтверждающего сигнала (см. рис. 1).
|
||
| Снятие с охраны при запущенном двигателе |
Кратковременно нажать и отпустить кнопку 2 (см. рис. 1).
Светодиодный индикатор погаснет. Если сигнализация срабатывала в Ваше отсутствие, светодиодный индикатор будет мигать по коду, указывая на ту охраняемую системой зону, которая срабатывала в Ваше отсутствие. Габаритные огни автомобиля мигнут два раза. Сирена подаст два коротких звуковых сигнала. Если имеется дополнительная цепь запирания/отпирания замков дверей, то замки дверей автомобиля будут открыты. |
||
| Паника (включение/выключение) |
Нажать одновременно и удерживать кнопки 3 и 4 более 2 сек.
Если вы не отключите режим Паника, система выключится автоматически через 30 сек. |
||
| Долговременное выключение/включение сирены на один цикл | Дважды |
Дважды |
Два кратковременных одновременных нажатия на кнопки 3 и 4 в течение 2 сек в режиме охраны (см. рис. 1).
|
| Управление каналом 2 (ch2) | Нажать и удерживать более 1,2 сек. | ||
| Временное отключение пассивной постановки на охрану | Дважды |
Дважды |
В течение 7 сек после выключения ЗАЖИГАНИЯ два коротких одновременных нажатия на кнопки 1 и 3 в течение 1 сек (см. рис.1).
Примечание |
| Экстренное отключение режима ТУРБОТАЙМЕРА | Дважды |
Дважды |
Два коротких одновременных нажатия на кнопки 1 и 3 (см. рис.1) в течение 1 сек, если функции F22/2, F23/3 включены.
Сброс АКТИВНОГО СОСТОЯНИЯ турботаймера при помощи передатчика.
|
| Беззвучная постановка на охрану | Кратковременно нажать кнопку 3, затем в течение 4 сек - кнопку 1 (см. рис. 1). | ||
| Беззвучное снятие с охраны | Кратковременно нажать кнопку 3, затем в течение 4 сек - кнопку 1 (см. рис. 1). | ||
| Постановка на охрану с выключенными зонами предупредительного срабатывания обоих датчиков | |
Кратковременно нажать кнопку 1 и в течение 4 сек нажать кнопку 3 (см. рис. 1). | |
| Постановка на охрану с полностью выключенными датчиками | Кратковременно нажать кнопку 1 и в течение 4 сек нажать кнопку 3, после сигнала подтверждения нажать кнопку 3 еще раз (см. рис. 1). | ||
| Беззвучная постановка на охрану с выключенными зонами предупредительного срабатывания обоих датчиков | Кратковременно нажать кнопку 3, затем, в течение 4 сек, кнопку 1, затем - кнопку 3 (см. рис. 1). | ||
| Беззвучная постановка на охрану с полностью выключенными датчиками | Кратковременно нажать кнопку 3, затем - кнопку 1 и в течение 4 сек кнопку 3, после сигнала подтверждения нажать кнопку 3 еще раз (см. рис. 1). | ||
| Запуск функции Anti-Hi-Jack |
Одновременно нажать и удерживать в течение более 3 сек кнопки 2 и 3 при включенном зажигании и включенной функции F18/2.
|
||
| Поиск авто/управление каналом 3 (СНЗ) | Дважды |
Дважды |
Кратковременно в течение 1 сек нажать кнопку 3 дважды (см. рис. 1). Поиск авто: если установлены F10/1 или F10/2 или F10/3, то система подтвердит запрос пятью короткими вспышками габаритных огней. Управление СНЗ: если установлены F10/4 или F10/5, то на линии канала СНЗ появятся управляющие сигналы, соответствующие состоянию функций F10/4, F10/5. |
| ФУНКЦИЯ | ОПИСАНИЕ ДЕЙСТВИЙ | ||
|---|---|---|---|
| --- |
Одновременно нажимать кнопки 2 и (F4) для последовательной смены режимов работы брелока.
"Динамик без транспондера" - один писк. |
||
| Отключение звука, виброзвонка и LED-индикатора при срабатывании системы | --- | Однократное нажатие на кнопку F4 отключает звук и/или виброзвонок. Повторное нажатие отключает индикатор LED. |
Таблица 2
| Звук без подтв. транспондера | Звук с подтв. транспондера | Звук с подтв. виброзвонка | LED2 (двери) | LED3 (капот, багажник) | LED1 (ТХ) | LED5 (зажигание) | LED5 (датчики) | |
|---|---|---|---|---|---|---|---|---|
| Постановка на охрану (от брелока двусторонней связи, обычного брелока или при пассивной постановке на охрану) (беззвучная постановка, без датчиков, постановка с запущенным двигателем) | 1 бип | 1 бип | 1 бип | зеленая вспышка при нажатии на кнопку | ||||
| Блокировка дверей в режиме VALET | 1 бип | 1 бип | 1 бип | зеленая вспышка при нажатии на кнопку | ||||
| Постановка на охрану сблокированными концевыми выключателями дверей | 3 бипа | 3 бипа | 3 бипа | 3 красные вспышки | зеленая вспышка при нажатии на кнопку | |||
| Постановка на охрану сблокированными концевыми выключателями капота/багажника | 3 бипа | 3 бипа | 3 бипа | 3 красные вспышки | зеленая вспышка при нажатии на кнопку | |||
| Постановка на охрану сблокированными основными зонами обоих датчиков | 3 бипа | 3 бипа | 3 бипа | зеленая вспышка при нажатии на кнопку | 3 красные вспышки | |||
| Снятие с охраны (от брелка двухсторонней связи, обычного брелка, беззвучное снятие, снятие с охраны при запущенном двигателе) | 2 бипа | 2 бипа | 2 бипа | зеленая вспышка при нажатии на кнопку | ||||
| Разблокирование дверей в режиме VALET | 2 бипа | 2 бипа | 2 бипа | зеленая вспышка при нажатии на кнопку | ||||
| Предупреждение о срабатывании системы от дверных кнопок при снятии с охраны | 4 бипа | 4 бипа | 4 бипа | 4 красные вспышки | зеленая вспышка при нажатии на кнопку | |||
| Предупреждение о срабатывании системы от кнопок капота/багажника при снятии с охраны | 4 бипа | 4 бипа | 4 бипа | 4 красные вспышки | зеленая вспышка при нажатии на кнопку | |||
| Предупреждение о срабатывании системы от включения зажигания при снятии с охраны | 4 бипа | 4 бипа | 4 бипа | зеленая вспышка при нажатии на кнопку | 4 красные вспышки | |||
| Предупреждение о срабатывании системы от первого датчика удара при снятии с охраны | 4 бипа | 4 бипа | 4 бипа | зеленая вспышка при нажатии на кнопку | 4 красные вспышки | |||
| Предупреждение о срабатывании системы от второго датчика удара при снятии с охраны | 4 бипа | 4 бипа | 4 бипа | зеленая вспышка при нажатии на кнопку | 4 красные вспышки | |||
| Сигнал подтверждения выключения звуковой и световой сигнализации при срабатывании системы | набор бипов 1 | набор бипов 1 | набор бипов 1 | зеленая вспышка при нажатии на кнопку | ||||
| Срабатывание системы от концевых выключателей дверей | набор бипов 3 15 сек | набор бипов 3 15 сек | набор бипов 3 15 сек и вибро 6 сек | красные вспышки 20 сек | ||||
| Срабатывание системы от концевых выключателей капота/багажника | набор бипов 3 15 сек | набор бипов 3 15 сек | набор бипов 3 15 сек и вибро 6 сек | красные вспышки 20 сек | ||||
| Срабатывание системы при включении зажигания | набор бипов 3 15 сек | набор бипов 3 15 сек | набор бипов 3 15 сек и вибро 6 сек | красные вспышки 20 сек | ||||
| Срабатывание системы по каналу предупреждения внешних датчиков | 2 бипа | 2 бипа | 2 бипа 2 вибросигнала | 2 красные вспышки | ||||
| Срабатывание системы по основному каналу первого внешнего датчика | З бипа | З бипа | З бипа | 3 красные вспышки | ||||
| Срабатывание системы по основному каналу второго (главного) внешнего датчика | набор бипов 3 15 сек | набор бипов 3 15 сек | 3 вибросигнала | красные вспышки 20 сек | ||||
| Батарея разряжена | --- | --- | красная вспышка | |||||
| Нет сигнала связи с главным блоком в течении 3 сек | длинный бип + короткий бип | длинный бип + короткий бип | длинный бип + короткий бип | красная вспышка 1 сек | ||||
| Предупреждение о включении зажигания в состоянии снято с охраны (если включена функция F15/2) | набор бипов 2 | набор бипов 2 | Набор бипов 2 2 вибросигнала | 4 красные вспышки | ||||
| Дополнительный вызов с пейджера (нажать и удерживать кнопку "CALL" более 2 сек) | частые бипы в течение 5 сек | частые бипы в течение 5 сек | бипы в течение 5 сек + вибро 5 сек | |||||
| Подтверждение регистрации транспондера | набор бипов 4 | 2 вибросигнала |
| Частое мигание | Пассивная постановка системы на охрану |
| Медленное мигание | Система поставлена на охрану |
| Выключен | Система снята с охраны |
| Горит постоянно | Режим Valet |
| Одна вспышка... пауза | Сработала основная зона первого датчика удара |
| Две вспышки... пауза | Сработала основная зона второго датчика удара |
| Три вспышки... пауза | Сработал триггер капота/багажника. INST1(-), INST2(-) = INST1(-) |
| Четыре вспышки... пауза | Сработал триггер концевых выключателей дверей, DOOR(-), DOOR(+) |
| Одна длинная вспышка и три коротких | Подтверждение регистрации транспондера |
| 1 звуковой сигнал * | Система поставлена на охрану |
| 2 звуковых сигнала * | Система снята с охраны |
| 3 звуковых сигнала | Система находится на охране, но открыты дверь, капот или багажник автомобиля |
| 4 звуковых сигнала | Предупреждение о срабатывании системы при снятии с охраны |
* Данные звуковые сигналы могут быть отключены.
| 1 вспышка | Система поставлена на охрану |
| 2 вспышки | Система снята с охраны |
| 3 вспышки | Система находится на охране, но открыты дверь, капот или багажник автомобиля |
| 4 вспышки | Предупреждение о срабатывании системы при снятии с охраны |
| 5 вспышек | Поиск автомобиля на паркинге |
Примечание Если сигнализация срабатывала в ваше отсутствие, то при снятии системы с охраны прозвучат четыре коротких звуковых сигнала и четыре раза мигнут габаритные огни или указатели поворотов, а светодиодный индикатор будет мигать по коду, который соответствует той зоне, которая срабатывала в ваше отсутствие.
Перед запуском двигателя автомобиля посмотрите, как мигает светодиодный индикатор на приборной панели автомобиля. Количество вспышек светодиодного индикатора указывает на ту охраняемую системой зону, которая вызывала срабатывание системы в ваше отсутствие. Более подробная информация приводится в разделе "Сигналы предупреждения о попытке проникновения в автомобиль" данного руководства.
Попытка снять систему с охраны после того, как система сработала (включилась сирена сигнализации], приведет только к отключению звуковой сигнализации. Система не будет снята с охраны. Для того чтобы снять систему с охраны, необходимо нажать кнопку постановки на охрану/снятия с охраны на брелоке-передатчике, когда система не подает звуковую сигнализацию.
Если имеется дополнительная цепь запирания/отпирания замков дверей и включена программируемая функция F26 (блокировка замков дверей при автоматической постановке на охрану), то двери автомобиля будут заперты.
Примечание Если во время работы таймера пассивной постановки на охрану будут открыты дверь, капот или багажник автомобиля, работа таймера пассивной постановки системы на охрану будет приостановлена. Когда все двери, капот, багажник будут закрыты, система начнет цикл пассивной постановки на охрану сначала. По окончании 30-секундного интервала времени включится режим охраны.
Если Вы по какой-либо причине не можете воспользоваться брелоком-передатчиком для постановки системы на охрану, Вы можете сделать это с помощью кнопки Valet в любое время, даже при отсутствии ключа зажигания.
Если имеется дополнительная цепь запирания/отпирания замков дверей и включена программируемая функция F2B (блокировка замков дверей при автоматической постановке на охрану), то двери автомобиля будут заперты.
Примечание Ручная постановка в режим охраны выполняется только на один цикл до снятия системы с охраны.
После выключения зажигания, ручная постановка в режим охраны может быть выполнена только после 5-секундной задержки.
Если в Ваше отсутствие предпринималась попытка проникновения в автомобиль, охранная система проинформирует вас об этом.
При снятии системы с охраны прозвучат четыре коротких звуковых сигнала и четыре раза мигнут габаритные огни или указатели поворотов.
Сядьте в автомобиль и перед тем, как повернуть ключ в замке зажигания, посмотрите, как мигает светодиодный индикатор на приборной панели автомобиля.
Сигналы предупреждения о попытке проникновения в автомобиль хранятся в памяти системы и стираются при включении зажигания.
Данная система позволяет использовать два независимых или одновременных варианта включения функции Anti-Hi-Jack.
Дистанционное включение функции Anti-Hi-Jack с помощью второго канала передатчика (Тх) (программируемая функция F18).
Функции Anti-Hi-Jack при включении зажигания (IGN) и срабатывании концевых выключателей дверей или датчика скорости автомобиля (программируемые функция F19, F20) работают следующим образом:
Примечание После того как включена тревожная сигнализация в режиме Anti-Hi-Jack, звуковая и световая сигнализации будут работать до полного разряда аккумулятора автомобиля.
Отключение системы в режиме Anti-Hi-Jack возможно только при помощи кнопки Valet в режиме простого нажатия кнопки Valet или посредством ввода секретного кода.
Отключение функции Anti-Hi-Jack в течение 40 сек после ее включения (т. е. в течение предупредительного цикла, до включения сирены, габаритных огней, внутрисалонного освещения и цепей блокировки двигателя) производится однократным нажатием на кнопочный выключатель Valet.
Пассивная блокировка двигателя (функция иммобилайзера) обеспечивает автоматическое включение цепей блокировок ARM, DISARM по истечении 20 сек после выключения зажигания.
При этом система не будет срабатывать от открывания дверей, капота или багажника или от датчиков, подключенных к системе, а СИД будет медленно мигать.
Выключение пассивной блокировки двигателя может осуществляться при помощи передатчика и кнопки VALET/Секретный код или при помощи кнопки VALET/Секретный код, ТОЛЬКО! Режим программируется.
Если в течение 20 сек после выключения зажигания зажигание будет вновь включено или будет запущен двигатель, то действие функции пассивной блокировки будет отменено.
Если активировалась функция пассивной блокировки двигателя, то при включении зажигания сирена системы начнет подавать короткие предупредительные сигналы в течение 10 сек, после чего включится режим тревоги на 30 сек. Если зажигание будет выключено, а затем опять включено, то процесс повторится. Если зажигание останется включенным, сирена будет продолжать работать в течение шести циклов по 30 сек.
В любой момент времени Вы можете включить "полный" режим охраны, нажав кнопку 1 (см. рис. 1) передатчика. При этом Вы услышите один сигнал сирены, габаритные огни мигнут один раз.
Отключение системы в случае, если включилась функция пассивной блокировки двигателя
Обратите внимание на то, что если система не будет отключена в течение 10 сек после включения зажигания, включится режим тревоги. Функция пассивной блокировки работает независимо от того, включена ли функция пассивной постановки на охрану, и обычно используется как дополнительный уровень защиты к функции пассивной постановки системы на охрану. Функция пассивной постановки на охрану в этом случае будет "приоритетной".
Однако если после выключения зажигания одна из дверей, капот или багажник остались открытыми или одна из этих цепей неисправна, пассивная постановка на охрану не начнется.
Пассивная же блокировка двигателя в этом случае включится через 20 сек после выключения зажигания независимо оттого, открыта ли одна из дверей или неисправна ли одна из цепей. В этом случае двигатель автомобиля будет надежно заблокирован.
Если Вы не используете функцию пассивной постановки на охрану или не хотите включать "полный" режим охраны во избежание возможных срабатываний системы (например, на парковке, во дворе офиса и т. д.), функция пассивной блокировки двигателя в этом случае будет работать как иммобилайзер и обеспечит необходимую защиту Вашего автомобиля.
Для включения функции пассивной блокировки двигателя обратитесь к мастеру-установщику или смотрите раздел "Программируемые функции" (функция F17).
Примечание Если включены функции F18, F19, F20 (функции Anti-Hi-Jack) и система включила тревожную сигнализацию, то выключение системы производится по правилу отключения режима Anti-Hi-Jack.
Снятие системы с охраны в два этапа позволяет еще более повысить противоугонную защиту вашего автомобиля от "электронного вскрытия" устройствами типа 409 и т. д. Если включена функция AV-триггер (F21) постановка системы на охрану брелоком-передатчиком или с помощью кнопки Valet установит в состояние охраны все блокирующие цепи ARM, DISARM. При выполнении операции "СНЯТЬ С ОХРАНЫ" брелоком-передатчиком система разблокирует двери, отключит входные триггеры дверей, капота, багажника, но не выключит цепи блокировок. Для окончательного разблокирования системы воспользуйтесь кнопкой Valet или введите Ваш Секретный код разблокирования системы, при этом цепи блокировок будут замкнуты и двигатель можно завести.
Система активной защиты от угона и захвата автомобиля реализуется включением функции F14 в одно из двух состояний:
F14/2 - режим скрытой охраны первой ступени,
F14/3 - режим скрытой охраны второй ступени.
включает в себя элементы постоянного мониторинга работающего двигателя, состояния концевых выключателей дверей, линии педали тормоза (если запрограммирована F27) и активного противоразбойного транспондера.
Противоразбойный активный транспондер предназначен для повышения эффективности защитных свойств охранной системы, обеспечения возврата машины и безопасности автовладельца. Встроенная функция F14 позволяет выбрать один из трех режимов работы.
F14/1 - состояние "выключено".
Активная защита от угона и захвата автомобиля выключена.
F14/2 - режим скрытой охраны первой ступени.
Система определяет наличие транспондера при каждом включении зажигания, подтверждая вспышками светодиодного индикатора (одна длинная и три коротких), а также сигналами брелока двухсторонней связи - звуковым сигналом или виброзвонком в зависимости от запрограммированного режима. В случае открывания/закрывания двери при работающем двигателе (открывания/закрывания двери и нажатия педали тормоза, если включена функция F27) система возобновляет проверку наличия транспондера в зоне действия связи.
Транспондер в рабочей зоне (или включено питание транспондера) - нормальная работа системы. Транспондер вне рабочей зоны (или питание транспондера выключено) - система включает блокирующие цепи с задержкой в 2,5 мин. Размещение (включение питания) транспондера в рабочей зоне обеспечивает восстановление цепей разрыва в любое время.
F14/3 - режим скрытой охраны второй ступени.
Система определяет наличие транспондера, при каждом включении зажигания, подтверждая вспышками светодиодного индикатора (одна длинная и три коротких), а также сигналами брелока двухсторонней связи - звуковым сигналом или виброзвонком в зависимости от запрограммированного режима. В случае открывания/закрывания двери при работающем двигателе (открывания/закрывания двери и нажатия педали тормоза, если включена функция F27) система возобновляет проверку наличия транспондера в зоне действия связи. Последующие охранные действия выполняются в режиме включения алгоритма блокирования по типу ANTI-HI-JACK если система "потеряла" траспондер. Транспондер в рабочей зоне - нормальная работа системы. Транспондер вне рабочей зоны - система запускает режим ANTI-HI-JACK Последующее размещение (включение) транспондера в рабочей зоне до начала безопасного блокирования двигателя обеспечивает восстановление нормальной работы системы. Если начата процедура безопасной блокировки двигателя и далее - размещение (включение) транспондера в рабочей зоне не обеспечивает восстановления цепей разрыва. Система может быть "восстановлена" только с помощью кнопки Valet или вводом Секретного кода.

Кнопочный переключатель Valet позволяет Вам временно отключить все функции охраны данной системы, что исключает необходимость отдавать передатчик управления Вашей системой служителю парковки или механику станции технического обслуживания. Когда система находится в режиме Valet, отключаются все функции охраны, кроме функции дистанционного управления режимом Паника и функции дистанционного управления запиранием и отпиранием замков дверей автомобиля.
Включение режима Valet
Примечание В режиме Valet каждое выключение зажигания будет сопровождаться кратковременным звуковым сигналом. Не забудьте отключить сервисный режим Valet, этот режим вам больше не нужен. Это обеспечит полную защиту вашего автомобиля.
Выключение режима Valet
Данная охранная система может быть снята с охраны и без использования брелока-передатчика дистанционного управления. Эта функция предусмотрена на тот случай, если Вам нужно снять систему с охраны и воспользоваться автомобилем, но брелок-передатчик потерян или неисправен. Если при программировании системы для ручного отключения системы выбран переключатель Valet, то для отключения системы проделайте следующее: откройте дверь автомобиля - сработает охранная система и включится сирена; включите зажигание; в течение 10 сек кратковременно нажмите кнопку Valet.
Обратите внимание, что при этом система не будет находиться в режиме Valet!
Выбор кодированного режима отключения системы осуществляется функцией F13. Для этого обратитесь к Вашему мастеру-установщику или смотрите раздел "Программируемые функции" и инструкцию по установке системы. Обратите внимание, что выбор данной функции также определяет способ отключения режима Anti-Hi-Jack (Valet или кодированный).
В том случае, если включен кодированный режим снятия с охраны, Вы можете использовать фабричный код (11) или, для обеспечения максимальной защиты Вашего автомобиля, Вы можете запрограммировать свой персональный код отключения в любое время.
Код состоит из двух цифр, каждая из которых может быть любым числом от 1 до 9.
Для отключения системы с помощью персонального кода
Примечание Если 3 раза подряд был введен неправильный код, система перестанет воспринимать дальнейшие попытки ввода кода в течение некоторого времени.
Если в Вашем автомобиле установлены дополнительные электроприводы замков дверей, данная система может быть запрограммирована на автоматическое запирание дверей при включении зажигания. Каждый раз при включении зажигания через 3 сек двери автомобиля будут заперты для обеспечения Вашей безопасности. Если какая-либо из дверей будет в этот момент открыта, двери запираться не будут. Если Вы хотите включить данную функцию, обратитесь к Вашему мастеру-установщику или смотрите раздел "Программируемые функции".
Если в Вашем автомобиле установлены электронный датчик скорости и дополнительные электроприводы замков дверей, данная система может быть запрограммирована на автоматическое запирание дверей при начале движения автомобиля - через 3 секунды двери автомобиля будут заперты для обеспечения Вашей безопасности. Если какая-либо из дверей будет в этот момент открыта, двери запираться не будут. Если Вы хотите включить данную функцию, обратитесь к Вашему мастеру-установщику или смотрите раздел "Программируемые функции".
Если запрограммирована функция F27 назначающая линиям триггеров концевых выключателей дверей DOOR(+) или DOOR(-) использоваться в качестве линий управления от сигнала "СТОП" в Вашем автомобиле, то при включенном зажигании, закрытых дверях - нажатие на педаль "СТОП" вызовет автоматическое блокирование замков дверей автомобиля через 3 сек.
Если в Вашем автомобиле установлены дополнительные электроприводы замков дверей, то каждый раз при выключении зажигания двери автомобиля будут автоматически отпираться.
Если Вы хотите отключить данную функцию, обратитесь к Вашему мастеру-установщику или смотрите раздел "Программируемые функции".
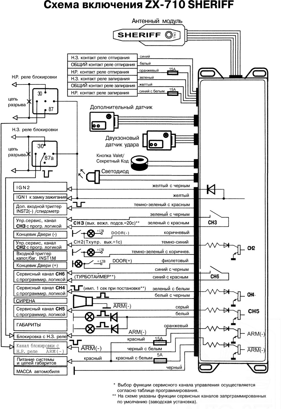
Данная система имеет канал СН2 (темно-синий провод) управления различными дополнительными устройствами, подключаемыми к системе. Этот канал можно использовать (программируется) для:
Для подачи управляющего сигнала на дополнительное устройство по каналу СН2 используйте брелоки-передатчики согласно табл. 1, табл. 2 команд управления системой, а также используйте таблицу программируемых функций для выбора требуемых параметров.
Выход канала СН2 соединяется с "массой" в течение времени активации канала.
Выход канала СН2 - слаботочный выход, предназначенный для управления обмоткой дополнительного реле или эквивалентной слаботочной нагрузкой.
Данная система имеет канал СНЗ (зеленый с красной полосой, зеленый с черной полосой провода) управления различными дополнительными устройствами, подключаемыми к системе.
Данный канал можно использовать (программируется) для
Для подачи управляющего сигнала на дополнительное устройство по каналу СНЗ используйте брелоки-передатчики согласно табл. 1, табл. 2 команд управления системой, а также используйте таблицу программируемых функций для выбора требуемых параметров.
Выход канала СНЗ - два вывода нормально разомкнутого реле с током нагрузки не более 1 А.
Примечание Если выход канала СНЗ был активизирован в то время, когда система находилась в режиме охраны, то система одновременно на некоторое время отключит датчик удара и триггер капота/багажника для того, чтобы открывание багажника не вызвало срабатывания системы. После того как багажник будет закрыт, система опять, автоматически, возьмет эту цепь под охрану.
Данная система имеет канал СН4 (зеленый с белой полосой провод) управления различными дополнительными устройствами, подключаемыми к системе. Данный канал можно использовать (программируется) для:
Выход канала СН4 соединяется с "массой" в течение времени активации канала.
Выход канала СН4 - слаботочный выход, предназначен для управления обмоткой дополнительного реле или эквивалентной слаботочной нагрузкой.
Данная система имеет канал СН5 (серый провод) управления различными дополнительными устройствами, подключаемыми к системе. Данный канал можно использовать (программируется) для:
Выход канала СН5 соединяется с "массой" в течение времени активации канала.
Выход канала СН5 - слаботочный выход, предназначенный для управления обмоткой дополнительного реле или эквивалентной слаботочной нагрузкой.
Данная система имеет канал СН6 (провода синий с красной полосой и синий с черной полосой) управления различными дополнительными устройствами, подключаемыми к системе.
Данный канал программируется как:
Выход канала CH6 - два вывода нормально разомкнутого реле с током нагрузки не более 1 А.
Примечание Если выход канала СН6 был активизирован в то время, когда система находится в режиме охраны, то система одновременно на некоторое время отключит датчик удара и триггер капота/багажника для того, чтобы открывание багажника не вызвало срабатывания системы. После того как багажник будет закрыт, система опять, автоматически, возьмет эту цепь под охрану.
Функция турботаймера может быть активирована на физических линиях каналов СН5 и СН6 посредством программирования функций F22/2 и F23/3. Линии активируются поворотом ключа зажигания в положение "Зажигание ВКЛЮЧЕНО" и остаются в этом состоянии неограниченно долго, пока включено зажигание. ВЫКЛЮЧЕНИЕ ЗАЖИГАНИЯ приводит к включению таймера задержки деактивации линий, программируемого функцией F1 (на 1 /3/10/20/40 мин). Таким образом, по истечении заданного в F1 времени линии турботаймеров перейдут в неактивное состояние.
Возможно экстренное прерывание работы турботаймера с помощью брелока-передатчика в любое время.
Сброс АКТИВНОГО СОСТОЯНИЯ турботаймера при помощи передатчика
Если условия эксплуатации системы требуют соблюдения тишины или подачи тревожных сигналов при помощи иных дополнительных устройств (пейджера) Вы можете временно отключить сирену в режиме охраны. Световая тревожная сигнализация и сигналы дополнительных каналов сохраняются.
Два кратковременных одновременных нажатия на кнопки 3 и 4 в течение 2 сек в режиме охраны (см. рис. 1).
Снятие системы с охраны автоматически возобновит работу сирены в обычном режиме.
НЕ ВЫБИРАЙТЕ В КАЧЕСТВЕ ПЕРВОЙ ЦИФРЫ СЕКРЕТНОГО КОДА ЧИСЛО 3!
Фабричный код отключения системы - 11.
Для программирования вашего персонального кода введите действующий персональный код для разрешения операции смены секретного кода:
Обязательно запишите или хорошо запомните Ваш персональный код. Обратите внимание, что если функция F12 запрограммирована как СЕКРЕТНЫЙ КОД, персональный код также будет необходим для отключения функции Anti-Hi-Jack.
Примечание Если система не подтверждает ввод секретного кода звуковым сигналом, поставьте систему в охрану с помощью брелока-передатчика, затем снимите систему с охраны и повторите процедуру ввода секретного кода.
ВАЖНО!
Обратите внимание, что при программировании нового передатчика в память системы все ранее запрограммированные коды передатчиков и транспондера стираются, поэтому при программировании дополнительных передатчиков и транспондера имеющиеся передатчики (транспондеры) должны быть запрограммированы заново.
Система поддерживает в памяти до четырех кодов брелоков и транспондеров независимо от того, коды четырех разных брелоков или один и тот же код записывается в систему 4 раза.
ВАЖНО!
Так как в передатчиках используется постоянно меняющийся (динамический) код, в некоторых ситуациях (например, при нажатии кнопок брелока более 30 раз вне зоны действия системы) может произойти рассинхронизация брелоков и системы. В этом случае подойдите к автомобилю и в течение 1 сек дважды нажмите кнопку 1 (рис. 1) передатчика.
Синхронизация будет восстановлена, и брелок вновь сможет управлять системой.
Запись кодов новых передатчиков (F13 - состояние "Valet").
ВАЖНО!
Помните, что каждая операция должна быть выполнена в течение 5 сек после предыдущей операции. Если 5-секундный интервал превышен, система автоматически выйдет из режима программирования, что будет подтверждено одним коротким и одним длинным сигналами сирены. Если в процессе программирования было выключено зажигание, система немедленно выйдет из режима программирования, подтвердив это одним коротким и одним длинным сигналами сирены.
Если в систему предполагается запись кода противоразбойного транспондера, его питание должно быть выключено до начала процедуры программирования передатчиков!
Вы услышите один короткий и один длинный сигналы сирены, подтверждающие выход из режима программирования передатчиков, а СИД системы погаснет.
Если в систему предполагается запись кода противоразбойного транспондера, его питание должно быть выключено до начала процедуры программирования передатчиков!
Снимите систему с охраны с помощью брелока или вводом секретного кода кнопкой "Valet" т. е.
Вы услышите один короткий и один длинный сигналы сирены, подтверждающие выход из режима программирования передатчиков, а СИД системы погаснет.
Перепрограммирование состояний функций с F1 по F11 доступно всегда независимо от состояния функции F13 без ввода "Секретного кода".
Если F13 установлена в режим Valet, перепрограммирование осуществляется обычным образом с F1 и до F27 включительно.
Если F13 установлена в режим "Секретный код", перепрограммирование состояний функций F12-F27 возможно только после ввода секретного кода.
Если секретный код не введен, возможно перепрограммирование функций только с F1 по F11, при попытке перейти к функции F12 система автоматически выходит из режима программирования.
Система автоматически выходит из режима перепрограммирования после 14 сек ожидания или сразу после выключения зажигания.
В режиме программирования той или иной функции количество вспышек СИД соответствует номеру программируемой функции, а один, два и т.д. сигналов сирены показывают состояние этой функции.
После сигналов сирены Вы можете либо
Примечание Не допускайте чтобы между Вашими действиями прошло больше 10 сек, иначе система автоматически выйдет из режима программирования, и Вы услышите один короткий и один длинный сигнал сирены.
В режиме программирования той или иной функции количество вспышек СИД соответствует номеру программируемой функции, а один или два сигнала сирены показывают состояние этой функции.
После сигналов сирены Вы можете либо
Примечание Не допускайте, чтобы между Вашими действиями прошло больше 10 сек, иначе система автоматически выйдет из режима программирования, и Вы услышите один короткий и один длинный сигналы сирены.
Таблица 3
| FN № | 1 тон | 2 тона | 3 тона | 4 тона | 5 тонов |
|---|---|---|---|---|---|
| 1 нажатие на ARM | 2 нажатия на ARM | 3 нажатия на ARM | 4 нажатия на ARM | 5 нажатий на ARM | |
| F1: Длительность импульса турботаймера | 1 мин | 3 мин | 10 мин | 20 мин | 40 мин |
| F2: Ограничение ложных срабатываний | ВЫКЛ. | ВКЛ. | |||
| F3: Автоматическое запирание дверей | ВЫКЛ. | ВКЛ. зажигания | От СПИДОМЕТРА | При нажатии педали СТОП (F27) | |
| F4: Автоматическое отпирание при ВЫКЛЮЧЕНИИ зажигания | ВЫКЛ. | ВКЛ. | |||
| F5: Автоматическая перепостановка на охрану | ВЫКЛ. | ВКЛ. | ВКЛ. с запир. ДВЕРЕЙ | ||
| F6:Задержка постановки на охрану | 5 сек | 10 сек | 35 сек | ||
| F7: Длительный импульс запирания/отпирания | 0,5 сек | 1 сек | 3,5 сек | Два имп. отпир.по 1 сек | |
| F8: Охрана при запущенном двигателе | ВЫКЛ. | ВКЛ. | ВКЛ. с мигающим светом | ВКЛ. с постоянным светом | |
| F9: Управляемый КАНАЛ СН2 | ВЫХОД (-) по мере удержания кнопки | ВЫХОДНОЙ ИМПУЛЬС (-) 1 сек | ВЫХОДНОЙ ИМПУЛЬС (-) 30 сек | ВЫХОД (-) ТРИГГЕРА 1 (работает всегда) | ВЫХОД (-) ТРИГГЕРА 2 (работает только при ВКЛ. зажигании) |
| F9: Управляемый КАНАЛ СН2 | ВЫХОД (-) по мере удержания кнопки | выходной ИМПУЛЬС (-) 1 сек | выходной ИМПУЛЬС (-) 30 сек | ВЫХОД (-) ТРИГГЕРА 1 (работает всегда) | ВЫХОД (-) ТРИГГЕРА 2 (работает только при ВКЛ. зажигании) |
| F10: Управляемый КАНАЛ СНЗ | ПОИСК АВТО (функция кнопки) 5 коротких световых вспышек | Двойной импульс (-) 1/0,5/1 сек (без задержки) | Отрицательный имп. 1 сек (без задержки) | ||
| Отрицательный импульс 20 сек при снятии системы с охраны (вежливая подсветка) | Отрицательный импульс 1 сек при снятии системы с охраны | Двойной импульс (-) 0,5/0,5/0,5 сек при снятии с охраны | |||
| F11: Программируемый КАНАЛ СН4 | Отрицательный импульс 1 сек при постановке на охрану | Отрицательный импульс 10 сек при постановке на охрану | Отрицательный импульс 20 сек при постановке на охрану | Отрицательный импульс 30 сек при постановке на охрану | Отрицательный импульс 20 сек при снятии системы с охраны (вежливая подсветка) |
| F12: Восстановление заводских настроек | ВЫКЛ. | ВОССТ. | |||
| F13: Отключение системы | Valet | Секретный код | |||
| F14: Активная защита (противоразбойная карта) | ВЫКЛ. | ВКЛ. | ВКЛ. с ANTI-HI-JACK | ||
| F15: Сигнал предупреждения включения зажигания в состоянии снято с охраны | ВЫКЛ. | ВКЛ. | |||
| F16: INST2(-) | INST1 (-) | ВХОД СПИДОМЕТРА | |||
| F17: Пассивная блокировка двигателя (функция иммобилайзера) | ВЫКЛ. | ВКЛ. (выключение блокировки трансмиттером или кнопкой Valet/Code) | ВКЛ. (выключение блокировки ТОЛЬКО кнопкой Valet/Code) | ||
| F18: Включение ANTI-HI-JACK с брелока-передатчика (ТХ) | ВЫКЛ. | ВКЛ. | |||
| F19: Включение ANTI-HI-JACK 1 при включении зажигания | ВЫКЛ. | ВКЛ. | ВКЛ. с DOOR (-) | ||
| F20: Включение ANTI-HI-JACK 2 при включении зажигания | ВЫКЛ. | ВКЛ. с DOOR (+) | От СПИДОМЕТРА | ||
| F21:AV-ТРИГГЕР для ARM, ARM | ВЫКЛ. | ВКЛ. | |||
| F22: Программируемый КАНАЛ СН5 | DISARM(-) | Выход (-) ТУРБОТАЙМЕРА | Двойной импульс (-) 1/0,3/1 сек при постановке на охрану | ||
| F23: Программируемый КАНАЛ СН6 | Отрицательный импульс 20 сек при снятии системы с охраны (вежливая подсветка) | ВЫХОД (-) ПЕЙДЖЕРА или другого исполнительного устройства | Выход(-) ТУРБОТАЙМЕРА | ||
| F24: Закрыть ВСЕ (функция комфорт) | ВЫКЛ. | 15 сек | 22 сек | ||
| F25: Пассивная постановка | ВЫКЛ. | ВКЛ. | |||
| F26: Блокировка дверей при пассивной постановке на охрану | ВЫКЛ. | ВКЛ. | |||
| F27: СТОП (+/-) функция концевиков дверей | ВЫКЛ. | DOOR (+) | DOOR (-) | ||
Серым цветом выделены заводские установки
ВАЖНО!
При подключении дополнительных реле к выходам охранной системы убедитесь в наличии демпфирующего диода на контактах управления реле. Подключайте выход охранной системы к дополнительному реле только со стороны анода демпфирующего диода. Делайте все подключения проводов охранной системы только со снятыми предохранителями цепей питания охранной системы. При отсутствии демпфирующего диода в составе дополнительного реле полярность его подключения произвольная.
Предупреждение
Непосредственное подключение слаботочных выходов каналов к исполнительному сильноточному входу цепи открывания замка багажника автомобиля, а также к входу некоторых устройств дистанционного запуска двигателя автомобиля приведет к повреждению основного блока охранной системы.
Подключите выбранный провод канала управления к контакту управления реле типа PIT 40 А 12 VDC (или эквивалентного автомобильного реле, рассчитанного на ток 30-40 А). Подключите провода к другим контактам реле в соответствии с Вашей схемой управления. Схема примерного использования канала 2 для управления открыванием багажника приведена ниже:

При установке системы в таких автомобилях темно-зеленый и темно-синий провода запирания/отпирания дверей автомобиля не используются.
Оранжевый провод и синий провод с белой полосой должны быть подключены к "массе" (металлической детали кузова автомобиля).
Желтый провод - это импульсный выход запирания отрицательной полярности, и он должен быть подключен к проводу управления штатным реле запирания отрицательной полярности.
Белый провод - это импульсный выход отпирания отрицательной полярности, и он должен быть подключен к проводу управления штатным реле отпирания отрицательной полярности.

При установке системы в таких автомобилях темно-зеленый и темно-синий провода запирания/отпирания дверей автомобиля не используются.
Оранжевый провод и синий провод с белой полосой должны быть подключены к источнику питания+12 В.
Желтый провод - это импульсный выход запирания положительной полярности, и он должен быть подключен к проводу управления штатным реле запирания положительной полярности.
Белый провод - это импульсный выход отпирания положительной полярности, и он должен быть подключен к проводу управления штатным реле отпирания положительной полярности.
Схема управления каналом центрального замка с положительным триггером приведена ниже.

При установке системы на таких автомобилях необходимо перерезать штатные провода управления электроприводами замков дверей автомобиля. Эти провода проложены от основного переключателя запирания/отпирания к дополнительным переключателям запирания/отпирания, а от них - к электроприводам дверных замков.
Перережьте штатный провод запирания и подключите желтый провод системы к тому концу перерезанного штатного провода, который идет к дополнительным переключателям (электроприводам замков дверей). Подключите зеленый провод к тому концу перерезанного штатного провода, который идет к основному переключателю.
Перережьте штатный провод отпирания и подключите белый провод системы к тому концу перерезанного штатного провода, который идет к дополнительным переключателям (электроприводам замков дверей). Подключите синий провод к тому концу перерезанного штатного провода, который идет к основному переключателю.
Оранжевый провод и синий провод с белой полосой должны быть подключены к источнику питания +12 В, защищенному предохранителем.
Эксплуатация. Мастер-установщик обязательно должен пометить в руководстве пользователя все установленные опции и запрограммированные настройки и полностью разъяснить владельцу автомобиля правила эксплуатации охранной системы.





Если в Вашем автомобиле установлен электронный датчик скорости, Вы можете использовать его в качестве инициатора автоматического запирания замков дверей в автомобиле или включения режима Anti-Hi-Jack. Для этого: