Автосигнализация MS-350N2 является новейшей модификацией известной сигнализации MS-350. В качестве компонентов в системе использованы самые передовые микропроцессоры американской фирмы Microchip, а технология изготовления и тестирования специально приспособлена для эксплуатации автосигнализаций в суровых российских климатических условиях.
MS-350N2 имеет суперсовершенную систему динамического кода с индивидуальным динамическим законом, подобрать, вычислить или перехватить который не сможет при желании даже разработчик.
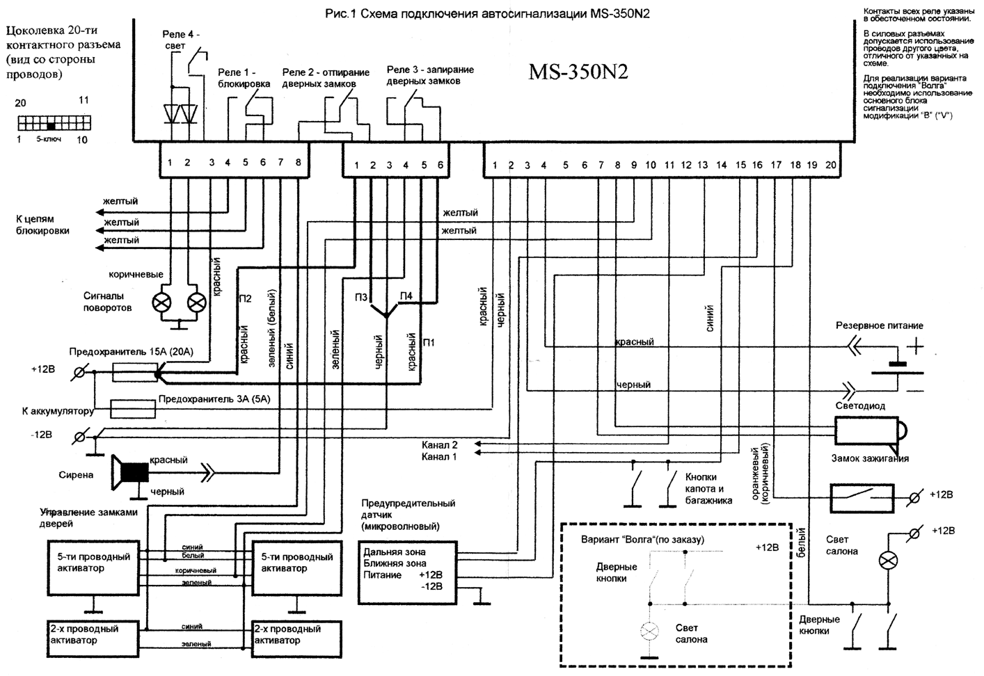
MS-350N2 имеет встроенный электронный вибродатчик с адекватной реакцией и дистанционно регулируемой чувствительностью, а также контроллер центрального замка с релейными выходами.
MS-350N2 позволяет, благодаря расширенным возможностям программирования и специальным дополнительным каналам по желанию управлять стеклоподъемниками, автоматическим замком багажника или другими устройствами по выбору владельца.
MS-350N2 не имеет органов управления на центральном блоке, поэтому его установка может быть осуществлена в самом недоступном для угонщика месте, а управление всеми функциями легко осуществляется дистанционно с брелка.
MS-350N2 может быть запрограммирована на интеллектуальный режим охраны, в котором встроенный вибродатчик и датчик приближения взаимодействуют по сложному алгоритму, исключающему ложные срабатывания и не ухудшающему охранных качеств.
MS-350N2 имеет 15 команд управления, память на 5 брелков, режимы программирования, в которых в общей сложности можно выполнить около 40 установок, обеспечив оптимальный режим работы сигнализации в конкретной машине.
Сигнализация в режиме охраны воспринимает сигналы тревоги по следующим каналам:
Автосигнализация MS-350N2 подает различные звуковые сигналы тревоги в зависимости от серьезности покушения и сработавшего датчика с помощью внешней сирены, подключаемой к соответствующим выходам сигнализации.
При нарушении этих охранных зон автосигнализация подает длинные сигналы в течение не менее 30 сек до тех пор, пока охранные зоны не будут восстановлены.
В зависимости от силы удара и выбранной чувствительности вибродатчик подает от одного до тридцати коротких прерывистых сигналов.
Все перечисленные сигналы тревоги могут быть прерваны снятием сигнализации с охраны.
Если сигнал тревоги продолжается более 50 сек, автосигнализация принудительно выключает его на 10 сек с целью диагностики зон и затем снова включает режим тревоги. Это позволяет избежать зацикливания сигналов тревоги при просадках питания от аккумулятора, помехах от пейджера и других случаях.
Сигнал тревоги от этих датчиков имеет предупредительный характер. При обнаружении срабатывания предупредительного датчика автосигнализация MS-350N2 подает один короткий и один длинный сигналы.
ВНИМАНИЕ! Если за период нахождения автосигнализации в режиме охраны было зафиксировано вторжение, то при снятии с охраны вместо двух прозвучат четыре звуковых сигнала, поворотные огни мигнут четыре раза, и светодиод проиндицирует зону по которой была тревога.
Автосигнализация MS-350N2 в процессе постановки на охрану производит диагностику контактных зон (двери и капот/багажник). Если какая-нибудь из этих зон неисправна, то она отключается из контура охраны и производится предупредительная звуковая и световая индикация тремя сигналами. После этого происходит включение режима охраны без неисправной зоны.
Автосигнализация MS-350N2 снабжена встроенным реле световой сигнализации и специальным выходом на включение света в салоне, совмещенного с входом контактного датчика дверей. Реле световой сигнализации имеет два раздельных выхода для подключения на два борта поворотных огней.
При поступлении сигнала тревоги по любому из вышеперечисленных каналов сигнализация выдает прерывистый сигнал тревоги на выходы фар в течении всего времени существования звукового сигнала и включает свет в салоне на время не менее 8с.
В случае использования 2-х проводных дверных активаторов для управления замками дверей сигнализация отпирает/запирает замки при снятии/постановке в режим охраны.
В случае использовании 5-и проводных активаторов дополнительно может быть реализована функция центрального замка - при отпирании/запирании одной из дверей, оборудованных таким активатором, сигнализация выдает сигнал на отпирание/запирание остальных замков.
В обоих случаях потребителем может быть самостоятельно запрограммирована еще одна функция - управление дверными замками с помощью ключа зажигания ( см. раздел 2-й режим программирования). Замки запираются при включении зажигания и отпираются при выключении зажигания.
При включении режима "охраны" импульс "+12В" подается на 4-й контакт шестиконтактного разъема. При снятии с "охраны" импульс "+12В" подается на 8-й контакт восьмиконтактного разъема.
Сигнализация MS-350N2 может использоваться также для управления центральным замком, уже установленным заводом изготовителем автомобиля. Для этого сначала определяется вид и длительность управляющих центральным замком импульсов. Затем, с помощью внешних перемычек жгута сигнализации П1 П2 П3 П4, организуются нужные выходные импульсы реле 2 (отпирание) и реле 3 (запирание). Длительность импульса может быть установлена путем программирования - 0,8 сек. или 3 сек (для электропривода - 0,8 сек., для пневмопривода - 3 сек).
Встроенное реле блокировки может запретить запуск двигателя по любой из цепей (стартера, зажигания, подачи топлива). Контакты реле выведены на контакты 4, 5, и 6 восьмиконтактного разъема. Возможны два программируемых варианта работы реле.
В режиме "снято с охраны" при включенном зажигании (подаче +12В на провод сигнализации, подключенный к замку зажигания. Убедитесь, что при включении стартера напряжение на этом проводе не исчезает) реле включено (замкнуты контакты 4 и 6 восьмиконтактного разъема). В режиме "охрана", а также при обрыве питания +12В реле обесточено (замкнуты контакты 6 и 5).
Реле обесточено в режиме "снято с охраны", а также при обрыве питания +12В (замкнуты контакты 6 и 5).
Реле обесточено в режиме "охрана" до момента включения зажигания (подачи +12В на провод сигнализации, подключенный к замку зажигания). После включения зажигания размыкаются контакты 6 и 5 и замыкаются контакты 4 и 6.
Сигнализация поставляется с запрограммированным первым вариантом блокировки. При желании перейти на второй вариант блокировки см. таблицу регистров второго режима программирования.
При необходимости заблокировать цепь с током нагрузки более 5-6 А (например стартер или катушка зажигания на некоторых автомобилях) рекомендуется использовать наружное реле блокировки, управляемое встроенным реле сигнализации.
Функция должна быть предварительно запрограммирована (1-й режим программирования, 2-й регистр) .После закрывания дверей при условии, что зажигание выключено, активизируется режим пассивной постановки, который индицируется частым перемигиванием красного и зеленого светодиодов. Теперь через 10-15 сек сигнализация автоматически перейдет в режим охраны с подтверждением всеми сигналами, как в обычной постановке. Любое открывание дверей, капота или багажника переустанавливает время задержки автоматической постановки на охрану. Появление напряжения на проводе от замка зажигания в течении действия задержки 10-15 сек приводит к деактивации режима пассивной постановки, о чем свидетельствуют переставшие перемигиваться светодиоды.
Данная функция должна быть предварительно запрограммирована (1-й режим программирования, 2-й регистр). Она необходима для предотвращения случайного снятия автомобиля с охраны владельцем. Если владелец снял автомобиль с охраны и при этом в течении 10-15 сек не открыл дверей, капота, багажника или не включил зажигания, то автосигнализация снова автоматически переводится в режим охраны. Функция защиты от рассеянности индицируется частым перемигиванием красного и зеленого светодиодов после снятия с охраны.
Если на оранжевый (коричневый) провод сигнализации, подключенный к замку зажигания, подано +12В, то сигнализация блокирует попытки включения режима охраны с брелка. Исключение - постановка на "охрану" с заведенным двигателем с помощью дополнительной команды 4.
В автосигнализации MS-350N2 предусмотрен специальный программируемый режим интеллектуальной охраны. Он позволяет организовать сложный алгоритм взаимодействия вибродатчика и микроволнового предупредительного датчика, при котором ложные срабатывания сводятся к минимуму, а охранные свойства не ухудшаются.
Интеллектуальный режим может быть организован различными способами по желанию владельца и установлен по выбору на основную или вспомогательную команду. Все эти установки производятся в режиме программирования. В качестве примера преимуществ интеллектуального способа охраны приведем один из вариантов: изначально сигнализация включает режим охраны с пониженной чувствительностью и не дает ложных тревог от порыва ветра, при приближении к автомобилю посторонних лиц микроволновый датчик приближения переключает чувствительность вибродатчика на нормальную и если в течение 2 минут срабатываний не было, возвращается в исходный режим. Интеллектуальный режим рекомендуется применять в случае использования дополнительного предупредительного датчика (микроволнового, ультразвукового и т.д.), регистрирующего перемещения вблизи машины и имеющего соответствующий выход, подключаемый к 16-му контакту 20-ти контактного разъема. Если дополнительный датчик не используется, то может быть запрограммирована функция перехода сигнализации в режим охраны с пониженной чувствительностью после 5-го срабатывания вибродатчика. Для реализации интеллектуального режима охраны надо включить нужный параметр в 3-м регистре 1-го режима программирования, выбрать алгоритм работы сигнализации, включив соответствующие биты в 1-м регистре 2-го режима программирования и, наконец, выбрать команду, с помощью которой сигнализация будет включаться в интеллектуальный режим охраны ( к.1 или к.3 ) во втором регистре 2-го режима программирования.
Если ток потребления предупредительного датчика во всех режимах не превышает 0,1А, то напряжение питания +12В может подаваться на него через 13-й контакт 20-контактного разъема сигнализации при условии выбора первого варианта блокировки двигателя. Это позволит избавиться от помех, создаваемых датчиком другим электронным устройствам (в частности, "антирадару") во время езды, поскольку сигнализация будет включать питание датчика в режиме охраны и отключать его при снятии с охраны после включения зажигания.
Автосигнализация MS-350N2 предусматривает независимое управление внешними устройствами по двум дополнительным каналам (канал 1, канал 2). Способ управления ( импульсный, потенциальный и др.) выбирается в 2-м режиме программирования. Возможны варианты организации управления стеклоподъемниками, замком багажника, пейджером, функцией комфорт и другими устройствами по желанию владельца.
С помощью автосигнализации MS-350N2 можно поставить машину на охрану с заведенным двигателем, не оставляя ключ в замке зажигания. Для этого необходимо установить дополнительное реле, подключив его обмотку между "+12В" и выходом канала 1. Включаясь, оно подает "+12В" в систему зажигания в обход замка зажигания. Необходимо также во 2-м режиме программирования включить 6-й бит в 3-м регистре.
Подробно об управлении этим реле рассказано в разделе Система команд - команда 4. Реализовать режим охраны с заведенным двигателем можно и без установки дополнительного реле. Для этого необходимо подать команду 4, после чего, не выключая зажигания, поставить машину на охрану любым способом. Встроенное реле блокировки в этом случае двигатель не блокирует.
Индикация в системе MS-350N2 имеет различный характер в зависимости от режима.
первые 80 сек: длинный красный, вспышки зеленого - номер чувствительности вибродатчика, вспышки красного - неисправная зона (если такая есть)
| красный | зеленый | красный | |
| Пример: | ---- | o o o o o | o |
сигнализация встала на охрану с чувствительностью вибродатчика, равной 5 и отключенной неисправной зоной капота/багажника
после 80 сек: индикация режима охраны в соответствии с выбором владельца (четыре вида индикации, имитирующие различные сигнализации). Выбор типа индикации осуществляется в 4 регистре 1-го режима программирования.
первые 80 сек: длинный зеленый, вспышки зеленого - номер чувствительности вибродатчика, вспышки красного - зона тревоги в режиме охраны.
Если была тревога по нескольким зонам, то индицируется старшая по числу красных вспышек.
| зеленый | зеленый | красный | |
| Пример: | ---- | o o o o o | o o |
сигнализация снята с охраны, чувствительность вибродатчика равна 5, во время охраны проходила тревога по каналу вибродатчика .
Режимы индикации при программировании см. в главе программирование.
Управление автосигнализацией осуществляется с помощью радиобрелка, который позволяет дистанционно передавать команду включения и выключения режимов охраны, управления сервисными функциями и управление режимом программирования.
Следует иметь в виду, что в некоторых районах например вблизи аэропортов, телерадиоцентров и т д достаточно высок уровень помех, которые могут сократить радиус действия брелка. В этих случаях следует управлять сигнализацией, находясь на более близком расстоянии от автомобиля.
Брелок дистанционного управления содержит две кнопки и красно-зеленый светодиод. Для того чтобы передать команду необходимо вначале набрать ее код с помощью нижней (четырехугольной) кнопки. Код команды - это комбинация коротких (менее 0,5c) и длинных (более 0,5с) нажатий. После набора кода можно не спешить - в течении примерно 20с ключ "помнит" его, а зеленый светодиод показывает Вам набранный код. Если количество нажатий на нижнюю кнопку при наборе превысило 3, то набранный код - сбрасывается.
Верхняя кнопка (основная) служит для передачи подготовленной команды, во время передачи на ключе загорается красный светодиод. Ниже приведен перечень команд и способ их формирования.
@ нажатие верхней кнопки
o короткое нажатие нижней кнопки
- длинное нажатие нижней кнопки
При знакомстве с системой команд MS-350N2 необходимо иметь ввиду, что подавляющее большинство из них могут понадобиться лишь на этапе установки сигнализации и поэтому не требуют запоминания - достаточно иметь перед собой таблицу программирования.
В процессе эксплуатации Вам скорее всего понадобится 1 - 2 команды.
Для выполнения команд 9, 10, 11, 13 на коричневый (оранжевый) провод сигнализации, подключенный к замку зажигания должно быть подано +12В.
Для быстрой отмены набранного кода нажмите на нижнюю кнопку столько раз, чтобы общее число нажатий на нее (вместе с неверно набранным кодом) стало равным 4. Например: для отмены кода 7-й команды нажмите на нижнюю кнопку еще 2 раза.
| № команды | Код | Описание |
|---|---|---|
| 1 | @ | вкл. охраны/выкл. охраны |
| 2 | o @ | вкл. охраны без звука/выкл. охраны без звука |
| 3 | - @ | вкл. охраны с пониженной чувствительностью |
| 4 | o o @ | включить зажигание (для вкл. режима охраны с заведенным двигателем) |
| 5 | o - @ | вкл. охраны с пониженной чувствительностью без звука |
| 6 | - o @ | программируемый режим управления 1 и 2 каналами (во 2-м режиме программирования) |
| 7 | - - @ | паника (действует до момента отпускания @) |
| 8 | o o o @ | выход из программирования |
| 9 | o o - @ | понижение чувств. на 1 (при вкл. зажигании) |
| 10 | - - - @ | повышение чувств на 1 (при вкл. зажигании) |
| 11 | o - - @ | вход в 1-й режим программирования (при включенном зажигании) |
| 12 | - o o @ | ввод ключа в систему ( в 1-м режиме программирования) |
| 13 | - o - @ | вход во 2-й режим программирования (при включенном зажигании) |
| 14 | - - o @ | постановка в режим грибника |
Команда 1 - постановка/снятие с охраны с подтверждением световыми и звуковыми сигналами. Управление постановкой/снятием с охраны производится последовательно коротким нажатием на верхнюю кнопку брелка. Например: первое нажатие верхней кнопки переводит сигнализацию в режим "охрана", второе нажатие в режим "снято с охраны", третье - "охрана" и т.д. При постановке на охрану сигнализация выдает один короткий звуковой и световой сигнал (если исправны зоны). При снятии с охраны - два коротких звуковых и световых сигнала (если не было тревоги).
Команда 2 - "бесшумная" постановка/снятие с охраны. Включает сигнализацию на охрану или выключает сигнализацию с охраны без звукового подтверждения постановки/снятия с охраны, но с подтверждением световыми сигналами. Указанный режим удобно использовать чтобы не причинять беспокойства окружающим. Если при "бесшумной" постановке на охрану сигнализация выдает три звуковых и световых сигнала, то это означает неисправность контактной зоны.
Команда 3 - настроив чувствительность вибродатчика на желаемый уровень, необходимый для охраны на "тихой" стоянке, Вы можете оперативно понизить чувствительность вибродатчика, ставя машину на охрану по команде 3. В этом случае чувствительность понижается на 3 деления, с соответствующим изменением индикации, и отключается внешняя зона предупредительного датчика. Если исходный уровень чувствительности был ниже 4, то по команде 3 вибродатчик - отключается. При снятии с охраны чувствительность вибродатчика возвращается к исходному уровню.
Команда 4 - для включения режима прогрева, перед тем как вынуть ключ из замка зажигания подайте команду 4. Сработает обходного реле (устанавливается дополнительно) и двигатель будет продолжать работать и после выключения замка зажигания. Выйдите из машины и включите режим охраны любым способом. Встроенное реле блокировки в этом случае не блокирует двигатель, вибродатчик и вход предупредительных датчиков - отключаются. Нарушение любой контактной охранной зоны немедленно приводит к включению режима полной охраны и отключению обоих реле.
Команда 5 - действует аналогично команде 3, но без "звука".
Команда 7 - для дистанционного включения тревоги наберите команду 7. Звуковой и световой сигналы тревоги будут подаваться до момента отпускания верхней кнопки ( @ ).
Команды 9 и 10 - при каждом введении команды чувствительность вибродатчика сигнализации понижается/повышается на 1, что сопровождается миганием "габаритов" и соответствующим изменением светодиодной индикации. Вибродатчик имеет всего 7 уровней чувствительности.
Команда 14 - после подачи команды сигнализация ставится на охрану, подавая через каждые 5 минут сигналы тревоги длительностью 3с.
Команды 6, 8, 11, 12, 13 - см. программирование.
Программирование функций и режимов осуществляется в режимах программирования. В системе MS-350N2 имеется два режима программирования: 1-й и 2-й.
В 1-м режиме программирования производятся :
Во 2-м режиме программирования можно произвести до 40 установок, влияющих на различные режимы и функции системы.
Для входа в режим программирования включите зажигание и передайте нужную команду (11 или 13). Вы попадете в 1-й регистр, 1-й бит. Включите нужный Вам регистр, передавая команду 1(@). Проверьте номер регистра, сосчитав количество миганий красного светодиода. Далее для 1-ого режима - включите нужный Вам параметр, передавая команду 2(o @). Проверьте номер параметра, сосчитав количество миганий зеленого светодиода. Для 2-ого режима - выберите нужный Вам бит, передавая команду 2(o @). Проверьте номер бита, сосчитав количество миганий зеленого светодиода после вспышек красного. Включите или отключите бит с помощью команд 7 или 6.
Проверьте результат по светодиодному индикатору (см. таблицу 2-ого режима программирования - примеры индикации).
Выйдите из режима программирования по команде 8 (o o o @).
1-й регистр:
ввод ключей - передайте команду 12 (- o o @ ) ключом, который нужно ввести, зеленый светодиод вспыхнет - ключ введен в память. Если Вы хотите, чтобы код какого-либо ключа ( например, потерянного или украденного) был стерт, возьмите любой из оставшихся у Вас ключей и введите его с помощью команды 12 не менее 5-и раз, после чего введите по одному разу остальные ключи, которыми Вы хотите пользоваться.
2-й регистр (3-й, 4-й)
После входа во 2-й регистр (3-й, 4-й) число вспышек зеленого светодиода показывает Вам, какой способ постановки на охрану (режим охраны, режим индикации) действует в данный момент. Измените его, передавая команду 2 ( o @ ) нужное количество раз.
Регистр 1:
1-й бит - устанавливает длительность импульса на управление приводов дверных замков в зависимости от их типа. Для электропривода - 0,8 сек., для пневмопривода - 3 сек.
2-й бит - понижается общая чувствительность вибродатчика. Сигнализация поставляется с выключенным битом 2, т.е. с нормальной чувствительностью. После установки сигнализации на некоторые автомобили может наблюдаться излишняя чувствительность вибродатчика. При включении бита 2 светодиодная индикация сохраняется, но датчик удара становится менее чувствительным.
Биты, функционирующие в режиме интеллектуальной охраны (3,5,6,7):
3-й бит - сигнализация перестает реагировать по входу предупредительного датчика после 5-го срабатывания.
5-й бит - при постановке на охрану сигнализация включает режим охраны с пониженной чувствительностью вибродатчика, при появлении тревоги от предупредительного датчика сигнализация дает только световой сигнал тревоги, одновременно включая режим охраны с нормальной чувствительностью вибродатчика на время 80с.
Примечание: не допускается одновременное включение 3-го и 5-го битов.
6-й бит -запрет световых сигналов тревоги от предупредительного датчика.
7-й бит - после 5-го срабатывания сигнализация переходит в режим охраны с пониженной чувствительностью.
ВНИМАНИЕ!: при переходе в режим охраны с пониженной чувствительностью сигнализация уменьшает чувствительность вибродатчика на три деления, отключая его в том случае если исходный уровень был равен или меньше 3. Таким образом для полноценной реализации режима интеллектуальной охраны не следует делать уровень чувствительности меньше 4.
Регистр 2:
1-й бит - после включения этого бита интеллектуальный режим будет включаться командой 1 ( @ ).
3-й бит - после включения этого бита пассивная постановка на охрану не будет сопровождаться запиранием дверей.
5-й бит - при включении зажигания замки дверей запираются, при выключении - отпираются.
6-й бит - при программировании этого бита меняется назначение команд 1 и 2 - беззвучная постановка/снятие с охраны происходит по команде 1 ( @ ), обычная постановка/снятие происходит по команде 2 ( o @).
Регистры 3 и 4 - программируются различные режимы работы выходов канал 1 и канал 2 сигнализации:
Отверните винт на задней стенке брелка. Аккуратно снимите верхнюю крышку, не повредив светодиод. Убедившись, что Вы не ошиблись в полярности устанавливаемого элемента, поменяйте батарейку. Поставьте крышку на место, заверните винт, но не слишком сильно, чтобы не сломать корпус брелка.
Не трогайте радиодетали брелка! Это может привести к его расстройке.
Если Вы потеряли не последний брелок от сигнализации, то воспользовавшись программированием Вы сможете легко ввести коды новых брелков и стереть код потерянного брелка. Если Вы потеряли единственный брелок, то снять автомобиль с охраны и ввести новые брелки невозможно. В этом случае необходимо обращаться в сервисный центр, где Вам постараются оказать необходимую помощь в зависимости от конкретной ситуации.
| -плюсовой выход на сирену | 1,5 А, |
| -плюсовой выход питания предупредительного датчика, не более | 100 мА, |
| -релейный плюсовой раздвоенный выход на оба борта поворотных огней | 2x4 А, |
| -релейный выход на блокировку двигателя (нормально замкнутая и нормально разомкнутая цепь) | 6 А |
| -релейные плюсовые выходы на дверные активаторы | 16А, |
| -входы от пятипроводных дверных активаторов, | |
| -управляемый минусом вход от дверных контактов, совмещенный с выходом салонного света, не более | 1.0А, |
| -первый дополнительный канал управления (замкнутая на массу или разомкнутая цепь), не более | 300мА, |
| -второй дополнительный канал управления (замкнутая на массу или разомкнутая цепь), не более | 300мА, |
| -управляемый минусом вход от контактных датчиков (капот, багажник), | |
| -управляемый перепадом плюс-минус вход от предупредительных электронных датчиков, | |
| -управляемый плюсом вход от замка зажигания, | |
| -двухцветный светодиодный индикатор. |
| Радиус действия брелка | 15-50 м |
| Код радиоуправления | динамический с индивидуальным законом изменения |
| Напряжение питания | 10...14.5 В |
| Тип резервного источника питания | 6LR61 ALKALINE |
| Ток потребления, не более | 30 мА |
| Питание брелка | элемент А23 |
| Срок службы элемента питания брелка, не менее | 1 год, типовое 1,5 года |
| Температурный диапазон | |
| основного блока | -30...+50 C |
| брелка | +1... +40 С |
|
Вход в 1-ый режим программирования по команде 11 ( . - - @) при включенном зажигании | ||||||||
|
Переключение регистров (от первого до четвертого) командой 1 ( @) | ||||||||
|
Переключение параметров командой 2 ( . @) |
||||||||
|
красный светодиод |
зеленый светодиод |
(параметр программирования) | ||||||
|
1-ый регистр -1 вспышка |
1 вспышка |
ввод ключей командой 12 (- . . @) | ||||||
|
2-ой регистр -2 вспышки |
1 вспышка |
пассивная и рассеянность выключены | ||||||
|
2 вспышки |
рассеянность включена |
|||||||
|
3 вспышки |
пассивная включена |
|||||||
|
4 вспышки |
рассеянность и пассивная включены | |||||||
|
3-ий регистр -3 вспышки |
1 вспышка |
интеллектуальная охрана выключена | ||||||
|
2 вспышки |
интеллектуальная охрана включена | |||||||
|
3 вспышки |
не используется |
|||||||
|
4 вспышки |
не используется |
|||||||
|
Примечание: не допускается включение битов 3 и 4 |
||||||||
|
4-ый регистр -4 вспышки |
1 вспышка |
экономичный режим индикации как в MS-300 | ||||||
|
2 вспышки |
красно-зеленое перемигивание | |||||||
|
3 вспышки |
красный непрерывный |
|||||||
|
4 вспышки |
красный мигающий (меандр) | |||||||
|
Выход из режима программирования по команде 8 ( . . . @) |
||||||||
|
или автоматический через 60 сек, если не введена никакая команда с брелка | ||||||||
|
регистр |
бит |
параметр программирования |
состояние бита | ||||||
|
0 (откл.) |
1 (вкл.) | ||||||||
|
1 |
1 |
время импульса открывания/закрывания дверных замков |
0,8сек |
3 сек | |||||
|
Р |
2 |
общее понижение чувствительности вибродатчика |
нет |
есть | |||||
|
Е |
3 |
отключение входа предупредительного датчика после 5 срабатывания |
нет |
есть | |||||
|
Г |
4 |
- |
- | ||||||
|
И |
5 |
запрет звука от входа предупр. датчика и повышение чувств. вибродатчика |
нет |
есть | |||||
|
С |
6 |
запрет световой индикации от входа предупредительного датчика |
нет |
есть | |||||
|
Т |
7 |
понижение чувствительности вибродатчика после 5-го срабатывания |
нет |
есть | |||||
|
Р |
8 |
тип режима блокировки |
вариант 1 |
вариант 2 | |||||
|
примечание:биты 3,5,6,7 эффективны только в режиме интеллектуальной охраны | |||||||||
|
НЕ ДОПУСКАЕТСЯ ОДНОВРЕМЕННОЕ ВКЛЮЧЕНИЕ 3 И 5 БИТОВ | |||||||||
|
2 |
1 |
интеллектуальный режим включается командой |
3 (- @) |
1 (@) | |||||
|
Р |
2 |
звуковой сигнал при пассивной постановке |
есть |
нет | |||||
|
Е |
3 |
закрывание дверей при пассивной постановке |
есть |
нет | |||||
|
Г |
4 |
звуковой сигнал при защите от рассеянности |
есть |
нет | |||||
|
И |
5 |
управление дверными замками ключом зажигания |
нет |
есть | |||||
|
С |
6 |
бесшумная постановка в охрану по команде |
2 (.@) |
1 (@) | |||||
|
Т |
7 |
- |
- |
- | |||||
|
Р |
8 |
- |
- |
- | |||||
|
3 |
1 |
импульс на выходе 1 канала при постановке на охрану |
нет |
есть | |||||
|
Р |
2 |
импульс на выходе 1 канала при снятии с охраны |
нет |
есть | |||||
|
Е |
3 |
импульс на выходе 1 канала по команде 6 (- .@) |
нет |
есть | |||||
|
Г |
4 |
- |
- | ||||||
|
И |
5 |
||||||||
|
С |
6 |
подача потенциала на выход 1 канала по команде 4 (прогрев двигателя) до снятия с охраны |
нет |
есть | |||||
|
Т |
7 |
- |
- |
- | |||||
|
Р |
8 |
- |
- |
- | |||||
|
4 |
1 |
импульс на выходе 2 канала при постановке на охрану |
нет |
есть | |||||
|
Р |
2 |
импульс на выходе 2 канала при снятии с охраны |
нет |
есть | |||||
|
Е |
3 |
импульс на выходе 2 канала по команде 6 (- .@) |
нет |
есть | |||||
|
Г |
4 |
- |
- | ||||||
|
И |
5 |
подача потенциала на выход 2 канала при срабатывании контактных датчиков |
нет |
есть | |||||
|
С |
6 |
подача потенциала на выход 2 канала по команде 6 до отпускания кнопки@ |
нет |
есть | |||||
|
Т |
7 |
- |
- |
- | |||||
|
Р |
8 |
- |
- |
- | |||||
|
Программирование бит согласно таблице осуществляется следующим образом: | |||||||||
|
Для входа в программирование подайте команду 13(- . - @) при включенном зажигании | |||||||||
|
Команда 1 (@) переключает регистры по кольцу от первого до четвертого | |||||||||
|
Команда 2 ( .@) переключает номера бит в выбранном регистре |
|||||||||
|
Команда 6 (- . @) сбрасывает бит в 0 |
|||||||||
|
Команда 7(- - @) устанавливает бит в 1 |
|||||||||
|
Светодиодная индикация следующая: |
|||||||||
|
Красный длинный(от 1 до 4) - номер регистра |
|||||||||
|
Зеленый короткий(от 1 до 8)-номер бита в рег. |
|||||||||
|
После паузы- зеленый короткий-бит =0 |
|||||||||
|
зеленый длинный -бит=1 |
|||||||||
|
Выход из режима программирования по команде 8 ( . . . @ ) |
|||||||||
