Представляет собой миниатюрный радио передатчик, питающийся от 12 вольтовой батарейки (тип 23 А), которой хватает примерно на 1 год эксплуатации. На брелоке расположены три кнопки управления и индикаторный светодиод. При нажатии на любую из кнопок передатчик формирует и передает специальную кодированную команду, которая меняется по определенному закону при каждом новом нажатии на кнопки, реализуя таким образом алгоритм антиграббера.
Очередность нажатия кнопок:
| -1 | -2 | -3 |
Если одним цветом - одновременно.
| Функция | Кнопка 1 | Кнопка 2 | Кнопка 3 | Примечание |
|---|---|---|---|---|
| Постановка на охрану | o | |||
| Постановка с отключенными датчиками | o | o | ||
| Тихая охрана | o | o | ||
| Запирание дверей | o | Зажигание ВКЛ. | ||
| Тихая постановка на охрану | o | o | ||
| Тихая постановка на охрану с отключенными датчиками | o | o | o | |
| Снятие с охраны | o | |||
| Отпирание дверей | o | Зажигание ВКЛ. | ||
| Тихое снятие с охраны | o | o | ||
| Паника | o 3 сек. | Зажигание ВЫКЛ. | ||
| Поиск | o 3 сек. | Режим охраны или VALET | ||
| VALET-режим | o 3 сек. | o 3 сек. | Зажигание ВКЛ. | |
| Дополнительный канал 1 | o 3 сек. | o 3 сек. | ||
| Дополнительный канал 2 | o 3 сек. | o 3 сек. |
| Охрана включена | медленно мигает |
| Охрана отключена | не горит |
| Тревога | быстро мигает |
| Valet-режим | горит постоянно |
В случае если брелок сигнализации отсутствует или неисправен, в системе предусмотрен следующий аварийный режим отключения охраны: открыть дверь автомобиля ключом, в течение 7 секунд 3 раза включить зажигание и оставить его во включенном положении. Светодиод системы издаст серию быстрых вспышек, затем начнет загораться с частотой примерно 1 раз в секунду. Отсчитав число медленных вспышек, равное установленному значению РIN-кода, выключить зажигание. Сигнализация снимется с охраны.
Чтобы поставить сигнализацию на охрану надо нажать кнопку 1 брелока, при этом сирена подаст один звуковой сигнал, фонари мигнут один раз. Светодиод системы начнет медленно мигать, дверные замки закроются, (если подключены).
В режиме охраны сигнализация контролирует состояние всех подключенных концевых выключателей, контрольного входа зажигания, а так же, если установлены, двух 2-зоновых датчиков, таких как датчик удара, датчик объема, датчик наклона и др.. Кроме того, в режиме охраны блокируется запуск двигателя. Если нарушается какая-либо из зон охраны, включается 30 или 60 секундный (выбирается программированием) режим тревоги.
Чтобы снять сигнализацию с охраны надо нажать кнопку 2 брелока, сирена подаст 2 звуковых сигнала, и дважды мигнут сигнальные фонари. Светодиод погаснет, дверные замки откроются.
Если при выключенном зажигании нажать и удерживать в течение 3 сек. кнопку 1 включится сирена и сигнальные фонари. Повторное нажатие на кнопку 1 отключает режим.
Для постановки или снятия сигнализации с охраны без подтверждающих звуковых сигналов необходимо нажать кнопку 3 непосредственно перед нажатием кнопки 1 или 2 соответственно. Выполнение команд в этом случае будет подтверждаться только световыми сигналами, однако сохраняются звуковые сигналы оповещения о неисправности какой-либо из зон охраны.
Если при постановке на охрану требуется отключить салонные датчики, надо нажать кнопку 2 сразу (не позднее чем через 3 сек.) после нажатия кнопки 1
Уникальная система кодирования на базе технологии KeeLoq. Функция антисканирования.
При отключении и последующей подаче внешнего питания сигнализация переходит в режим тревоги, если перед этим она находилась в режиме тревоги или охраны. Прерывание и восстановление питания при отключенной охране не вызывает срабатывания сигнализации, чтобы не создавать трудностей, например, при ремонте.
Если питание было отключено, когда сигнализация находилась в режиме Valet, то последующая его подача, возвращает сигнализацию в это же состояние. Подача питания после отключения его в режиме "Паника" переводит сигнализацию в состояние, предшествовавшее этому режиму.
Во избежание оставления ключей внутри запертого автомобиля, при восстановлении питания от автомобильного аккумулятора не происходит изменения состояния дверных замков.
Если в течение 30 сек. после снятия с охраны не открывалась ни одна из дверей, капот или багажник, а также не включалось зажигание, система автоматически возвращается в тот режим охраны, который предшествовал снятию.
Если сигнализация находится в режиме тревоги, то первое нажатие на кнопку только отключает этот режим (в случае, если причина тревоги устранена). Если причина, вызвавшая тревогу, сохраняется, для ее отключения требуется двойное нажатие на кнопку. Для полного отключения охраны требуется еще раз нажать на кнопку.
Функция может быть включена или выключена программированием.
Если функция включена, то после выключения зажигания, открывания и закрывания двери индикаторные фонари мигнут два раза, а светодиод начнет быстро мигать. Если в течение 30 секунд после этого все двери, а также капот и багажник останутся закрытыми, сигнализация встанет на охрану (замки дверей, при этом, могут быть заперты или остаться открытыми в зависимости от выбранного программного переключателя).
Если возникла необходимость поставить автомобиль на охрану при заведенном двигателе (например, при прогреве) надо перед нажатием кнопки 1 нажать кнопку 3 брелока, тогда активизируется режим охраны с отключенными датчиками, а так же не будет включена блокировка двигателя. Для отключения охраны необходимо нажать ту же комбинацию кнопок. Кроме того, если охрана не была отключена в течение 10 минут, нарушалась какая-либо из зон охраны или зажигание было выключено, автоматически включается блокировка двигателя и режим полной охраны, но без запирания дверей.
При срабатывании сигнализации, находящейся в режиме тихой охраны, индикация тревоги производится только индикаторными фонарями и по каналу пейджера, сирена не включается. Для активизации режима необходимо при постановке на охрану нажать кнопку 3 сразу после нажатия кнопки 1.
Режим будет работать только, если в шаге 1-1 "Установочного программирования" выбрано значение переключателя - ПЕЙДЖЕР.
Программно может быть выбрано одно из двух значений канала ПЕЙДЖЕР или КЛАКСОН в соответствии с подключенным оборудованием.
Через 10 сек. после включения зажигания автоматически запираются электрические замки дверей, при выключении зажигания замки немедленно отпираются. Если в течение этих 10 сек. какая-либо из дверей окажется открытой, то автоматического запирания не произойдет во избежание запирания ключей внутри автомобиля. Функция может быть программно отключена.
При включенном зажигании замки дверей автомобиля могут быть в любой момент заперты или открыты нажатием на брелоке кнопок 1 или 2 соответственно.
Если в период охраны какой-либо из контролируемых латуков вызывает режим тревоги 8 раз, он отключается до конца цикла охраны. Все остальные контролируемые зоны и блокировки остаются включенными. Если же неисправность возникла уже при постанову на охрану, вместо одиночного следуют три звуковых и световых сигнала.
Если в период охраны включался режим тревоги, то при снятии с охраны система выдает четыре звуковых и световых сигнала вместо двух и с помощью определенных серий вспышек светодиода сообщает о причине вызвавшей тревогу:
| Количество вспышек в серии | Вид датчика |
|---|---|
| 2 | Салонный датчик |
| 3 | Концевик двери "-" или "+" |
| 4 | Программируемый "-" вход |
| 5 | Зажигание |
Индикация продолжается до момента включения зажигания или до новой постановки на охрану.
После нажатия на кнопку 2 на брелоке, отключающем режим охраны, сигнализация выдает первый импульс на открывание двери водителя. Повторным нажатием этой кнопки после снятие системы с охраны открываются замки остальных дверей. Функция включается программированием.
Если в период, когда автомобиль стоит на охране или находится в Valet-режиме на 3 сек. нажать кнопку 3, сирена издаст один звуковой сигнал и фонари мигнут шесть раз, обозначив место автомобиля на стоянке.
Дополнительный канал N1: открывание багажника или свободный импульс (выбирается программированием при установке). Для активизации канала одновременно на 3 сек. нажать кнопки 2 и 3.
Дополнительный канал N2: управление дистанционным запуском двигателя (если установлен специальный блок автостартера) или выход для организации НО блокировки двигателя (выбирается программированием при установке). Для активизации канала одновременно на 3 сек. нажать кнопки 1 и 3.
Если в течение 5 сек. после открывания двери или багажника нажать кнопку 1 сигнализация, как обычно при постановке на охрану, подаст однократный звуковой и световой сигнал, однако охрана и запирание дверей будут включены только после закрывания открытой двери или багажника. Оповещение о не закрытых дверях при постановке на охрану в этом режиме отсутствует. Функция может быть программно отключена.
Если автомобиль имеет функцию задержки салонного света, и программно включен режим учета задержки, концевики дверей будут взяты под охрану только после того как погаснет свет в салоне. Оповещение о не закрытых дверях при постановке на охрану в этом режиме отсутствует. Режим включается программированием.
Для включения режима необходимо при отключенной охране и включенном зажигании на 3 сек. нажать одновременно кнопки 1 и 2 брелока, трижды мигнут сигнальные фонари, светодиод системы загорится в постоянном режиме. В Valet-режиме сохраняется возможность дистанционного управления центральным замком и дополнительными каналами. Повторное нажатие кнопок 1 и 2 при включенном зажигании возвращает систему в режим нормальной эксплуатации, о чем она сообщает тремя звуковыми сигналами. В случае поломки или утери брелока для отключения Valet-режима необходимо воспользоваться PIN-КОДОМ.
| № переключателя | Функция переключателя | Заводская установка | Светодиод горит | Светодиод не горит |
|---|---|---|---|---|
| 1-1 | Автопостановка на охрану | выкл. | ВКЛ. | ВЫКЛ. |
| 1-2 | Автопостановка с запиранием дверей | выкл. | ВКЛ. | ВЫКЛ. |
| 1-3 | Запирание дверей при перепостановке на охрану | вкл. | ВКЛ. | ВЫКЛ. |
| 1-4 | Запирание дверей при включении зажигания. | вкл. | ВКЛ. | ВЫКЛ. |
| 1-5 | Звуковые сигналы подтверждения выполнения команд | вкл. | ВКЛ. | ВЫКЛ. |
| 1-6 | Длительность тревоги | 30 сек | 30 сек | 60 сек |
| 2-3 | Режим отложенной охраны | ВЫКЛ. | ВКЛ. | ВЫКЛ. |
| 3-1 | Изменение PIN-кода (1-9). Для входа в режим нажать кнопку 3. Повторное нажатие кнопки 3 фиксирует значение кода. Светодиод показывает текущее значение PIN-кода | 1 | Кнопка 1 увеличение значения кода | Кнопка 2 уменьшение значения кода |
| 3-2 | Стирание кодов всех брелков, кроме используемого. | - | Нажать кнопку З | |
| 3-3 | Возврат к заводским установкам. | - | Нажать кнопку З | |
| 4-6 | Переход к установочному программированию | - | Нажать кнопку З | |
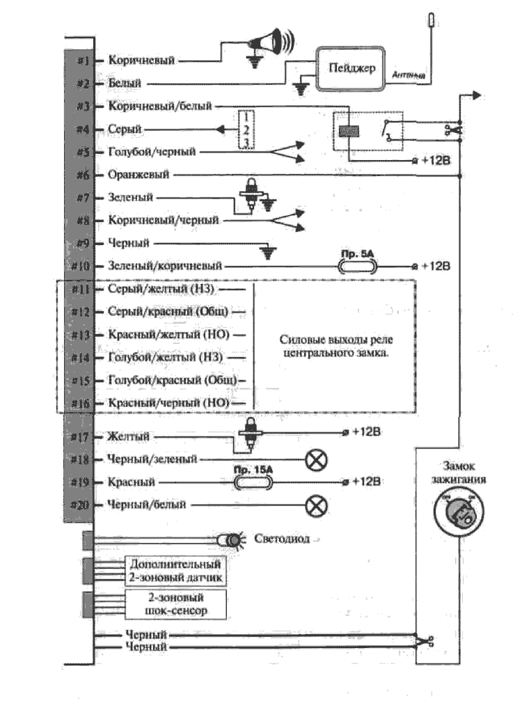
Перед началом установки отсоедините "-" клемму аккумулятора автомобиля.
| № | Назначение провода | Цвет провода | Примечание | |
|---|---|---|---|---|
| 1 | Выход на сирену | Коричневый | "+" | |
| 2 | Выход на пейджер/клаксон | Белый | "+" | |
| 3 | Выход блокировки | Коричневый/белый | "-" 300 мА для НЗ внешнего реле. | |
| 4 | Программируемый вход "-" | Серый | Один из 3-х режимов. | |
| 5 | Программируемый выход 1 | Голубой/черный | Один из 2-х режимов. | |
| 6 | Зажигание | Оранжевый | ||
| 7 | Концевик двери "-" | Зеленый | ||
| 8 | Программируемый выход 2 | Коричневый/черный | Один из 2-х режимов. | |
| 9 | Корпус | Черный | ||
| 10 | Питание блока | Зеленый/коричневый | +12В, Пр.5А | |
| 11 | Запирание | НЗ | Серый/желтый | Внутреннее реле |
| 12 | Общ | Серый/красный | ||
| 13 | НО | Красный/желтый | ||
| 14 | Отпирание | НЗ | Голубой/желтый | Внутреннее реле |
| 15 | Общ | Голубой/красный | ||
| 16 | НО | Красный/черный | ||
| 17 | Концевик двери "+" | Желтый | ||
| 18 | Выход на фонари 1 | Черный/зеленый | Внутреннее реле | |
| 19 | Питание фонарей | Красный | Пр. 15А | |
| 20 | Выход на фонари 2 | Черный/белый | Внутреннее реле | |
| Вход светодиода | 2-контактный разъем | |||
| 2 входа для 2- зоновых датчиков | 2 х 4-контактных разъема | |||
| Силовой выход блокировки (2 проводи) | Черные | Внутреннее реле | ||
Для входа в режим программирования брелоков, для изменения функций системы или аварийного (при неисправности брелоков) отключения сигнализации требуется знать код аварийного отключения (PIN-КОД) хранящийся в памяти системы. Во время изготовления сигнализации в нее записывается самый простой PIN-КОД = 1. Если пользователь хочет усложнить доступ к управлению системой, повысить ее секретность, он л может внести в память системы свой собственный персональный PIN-КОД взамен заводского. Более того, PIN-КОД можно менять в любое время и любое количество раз.
Персональный код состоит из 1 цифры (от 1 до 9). Для записи нового персонального PIN-кода надо войти в режим программирования (а это не возможно без знания старого PIN-кода).
В случае ввода неправильного кода, ввод запрещается на 2 минуты (двойные вспышки светодиода).
Режим будет работать только, если в шаге 1-1 "Установочного программирования" выбрано значение переключателя - ПЕЙДЖЕР.
Программно может быть выбрано одно из двух значений канала ПЕЙДЖЕР или КЛАКСОН в соответствии с подключенным оборудованием. В случае выбора режима ПЕЙДЖЕР на выходе будет появляться постоянный "+" сигнал при включении тревоги, если программно выбран режим КЛАКСОН, то при включении тревоги на выходе появится прерывистый сигнал для питания реле штатного клаксона.
Функция включается программированием. Сигнализации не имеет специальных проводов для реализации данной функции, но может, путем программирования быть адаптирована к соответствующей штатной системе автомобиля.
Для активизации канала одновременно на 3 сек. нажать кнопки 2 и 3.
Режим работы канала выбирается программированием при установке. Для активизации канала одновременно на 3 сек. нажать кнопки 1 и 3.
Вход в режим "Установочное программирование" см. в таблице "Пользовательское программирование" раздел "Служебные режимы".
| №№ | Функция переключателя | Заводская установка | Светодиод горит | Светодиод не горит |
|---|---|---|---|---|
| 1-1 | Клаксон/пейджер. | Пейджер | Клаксон | Пейджер |
| 1-2 | Время импульса центрального замка. | 0,6 сек. | 0,6 сек. | 4 сек. |
| 1-6 | Двушаговое отпирание. | выкл. | ВКЛ. | ВЫКЛ. |
| 2-2 | Учет задержки салонного света. | выкл. | ВКЛ. | ВЫКЛ. |
| 2-3 | Программируемый вход "-"*. | 1 | Изменение номера режима 1=>2=>3=>1 | |
| 2-5 | Программируемый дополнительный канал N 1. | Открывание багажника | Открывание багажника | Свободный импульс |
| 2-6 | Программируемый дополнительный канал N2. | Дистанционный запуск | Дистанционный запуск | NO блокировка |
* Программируемый вход может работать в следующих режимах:

При настройке шок-сенсора и, если есть, дополнительного датчика выведите регуляторы чувствительности на минимум. Настраивайте датчик по очереди, понемногу увеличивая чувствительность и оказывая на автомобиль воздействие- MONGOOSE постукивание по корпусу ладонью для шок-сенсора и движение рукой в салоне через приоткрытое окно для ультрасоника и микроволнового датчика. Избыточная чувствительность может привести к большому числу ложных срабатываний.