| Напряжение питания | +10-15В |
| Потребляемый ток: | |
| "включено" | 11 мА |
| "выключено" | 9мА |
| Диапазон рабочих температур | -30+80С |
| Мощность сирены | 122дБ |
| Длительность цикла тревоги | 25 сек. |
| Питание брелоков | литиевые батареи |
| Число комбинаций кодов | 72х1015 |
| Размеры | 110х80х80 мм |
| Вес | 670 гр |
| Ток через контакты реле | |
| Блокировка двигателя 1 | 10А |
| Блокировка двигателя 2 | 10А |
| Мигающие фонари | 5А + 5А |
| Центральный замок | 10А |
| Напряжение питания | + 10- 15В |
| Потребляемый ток: | |
| "включено" | 10 мА |
| "выключено" | 1 мА |
| Диапазон рабочих температур | -30+80 С |
| Размеры | 74 х 36 х 12 мм |
| Вес | 16 гр |
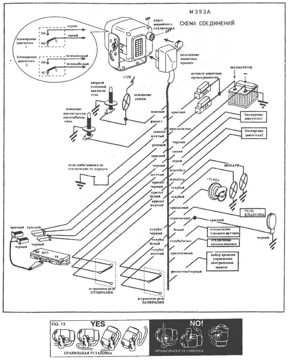
! Все присоединения следует делать при отсоединенной аккумуляторной батарее и в положении "OFF" ключа аварийного отключения.
Если на автомобиль, не оборудованный штатным центральным замком, устанавливаются электрические актуаторы, следует использовать схему №1 при 2 сек времени управления. При этом на бело\голубом при запирании.
Для подключения к штатному центральному замку используйте схемы 10-12. При этом для пневматических актуаторов и для автомобилей оборудованных системой "комфорт" следует устанавливать время управления 6 сек. \ 25 сек.
ЗАМЕЧАНИЕ 1. Датчик потребления тока не может заменить перефирийную защиту (концевики), т.к., например, при неисправности внутрисалонной лампы не будет срабатывать при открывании дверей.
ЗАМЕЧАНИЕ 2. Для правильной работы токового датчика не следует брать питание для системы прямо с аккумуляторной батареи. Красный провод надо подключить где-то после блока предохранителей. При постановке на охрану первые 4 вспышки фонарей не будут вызывать срабатывания датчика тока.
"Панику" можно включить при любом состоянии сигнализации, а включив нельзя выключить при помощи брелока. По окончании "Паники" двери заперты, сигнализация стоит на охране. ! При включенном зажигании режим "Паника" включить невозможно.
! Все то же относится к любому датчику, подключенному к желтому проводу сигнализации, имеющему положительный сигнал срабатывания (например, M16).
При включенной автопостановке после выключения зажигания и закрывания всех открытых двери фонари вспыхнут 2 раза, сирена издаст 2 бипа. немедленно включится блокировка двигателя. Светодиод 25 сек. будет мигать иначе, чем при постановке на охрану с брелока.
Для отключения сигнализации, когда ещё не закончился предварительный 25 сек. период, нужно дважды с промежутком в 4 сек. нажать кнопку брелока. Если же период первоначальной задержки уже закончился, достаточно как обычно, однократно нажать кнопку брелока.
! При автопостановке никакие функции, кроме блокировки двигателя, не задействуются.
Если сигнализация срабатывала по нескольким причинам, то светодиод будет указывать их по очереди через 6 сек.
Первые 25 сек. - начальная задержка, при которой с\д мигает в инверсном режиме.

