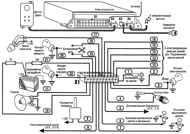
Антенна приемника сигналов брелока представляет собой отрезок провода длиной около 1 м, выходящий из блока управления. Расправьте антенну на полную длину и проложите в удобном месте.
Установите индикатор системы на приборной панели в месте, обеспечивающем необходимый обзор.
Установите кнопку VALET на приборной панели в месте, обеспечивающем удобство пользования.
Установку датчика удара произведите согласно инструкции по установке на это устройство.
Произведите подключение блока управления в соответствии со схемой (предварительно вынув предохранители из держателей). Номер провода в жгуте совпадает с номером контакта разъема X1.
Запрещается производить блокировку зажигания, разрывая цепь между катушкой зажигания и прерывателем, по причине высокого уровня коммутационных помех в этой цепи.
Клеммы "земляных" проводов установите под ближайший заводской болт автомобиля. Длина "земляного" провода должна быть минимальна. Заделку клемм "земляных" проводов выполните с помощью специального инструмента методом обжима.

Система RF-310 позволяет управлять дверными замками различных типов и с разной длительностью управляющего сигнала. Ниже приведена схема выходных цепей управления дверными замками.

Микроволновой двухуровневый датчик подключается к разъему Х4 блока управления. Функциональное назначение контактов разъема Х4 блока управления (нумерация слева направо):
1 - питание датчика +12 В;
2 - общий О В (корпус);
3 - сигнальный вход тревожного уровня;
4 - сигнальный вход предупредительного
уровня.
Сигнальные входы рассчитаны на активный низкий уровень (например, открытый коллектор n-p-n).
Выход дополнительной блокировки активен (замкнут на 0В), когда система разрешает работу двигателя.
Если Вы используете этот выход для управления реле блокировки, питание реле необходимо осуществлять от цепей, на которых появляется и присутствует напряжение +12 В при включении зажигания.

Программируемый канал может использоваться для управления различными устройствами.
Выбор варианта использования программируемого канала определяется наличием на автомобиле соответствующего оборудования.
Для отпирания замка багажника подключите выход системы к устройству управления замком.
При необходимости используйте дополнительное реле.
Для управления электроприводами стеклоподъемников подключите выход системы к модулю управления стеклоподъемниками.
Аналогично осуществляется управление электроприводом люка.
При поставке система запрограммирована следующим образом.
Первый уровень: сирена при постановке/снятии включена.
Второй уровень: сирена при тревоге/предупреждении включена.
Третий уровень: автоматическое запирание и отпирание замков дверей выключено.
Четвёртый уровень: автопостановка на охрану после случайного снятия включена.
Пятый уровень: длительность импульса управления замком 0,8 с.
Шестой уровень: режим снятия с охраны без брелока выключен.
Седьмой уровень: записаны коды двух брелоков, входящих в комплект.
Восьмой уровень: контроль радиоканала выключен.
Девятый уровень: задержка на контроль датчиков удара и объема отключена.
Десятый уровень: программируемый канал запускается по команде брелока (кнопка 2 вне охраны), длительность действия 1 с.
Одиннадцатый уровень: задержка на контроль датчиков дверей отключена.
Двенадцатый уровень: длительность сигнала тревоги 15 с.
В цепи питания выходов управления указателями поворота и сиреной установлен плавкий предохранитель на ток 10 А. Если суммарное потребление по этой цепи превышает 8 А, необходимо использовать дополнительное реле для снижения токовой нагрузки на выходы системы.
| Функциональное назначение | Провод | Выход/нагрузка |
|---|---|---|
| Включение указателей поворота | 20, 22 | +12 В / 2 х 5 А |
| Включение сирены | 11 | +12В / 5 А |
| Включение пейджера | 9 | Откр. колл. / 2 А |
| Программируемый канал | 8 | Откр. колл. / 0,5 А |
| Блокировка | 18, 19 | "Сухие" контакты реле / 9 А |
| Дополнительная блокировка | 5 | Откр. колл. / 2 А |
| Управление замками дверей | 2, 12, 14, 13, 15, 16 | "Сухие" контакты реле / 10 А |
