Both Red arid Yellow LEDs are utilized to assist in adjusting the sensitivity of the Glass Break Detector. Before securing the alarm brain, rotate the sensitivity control clockwise to maximum with a flat blade screwdriver while me key is turned to ACC ON position and the alarm is disarmed. Then close all windows. Rap a window once with the degree of pressure you want for the alarm to trigger with a metal object such as a teaspoon. The Red and Yellow LED will come ON. Then lightly tap the window with a force for which you do not want the alarm to trigger. The Red and Yellow LEDs should not come ON. If they do, the sensitivity is too high and must be decreased Repeat the process as outlined until the Red and Yellow LEDs light up when the window is rapped and stay OFF when lightly tapped. Finally check all windows for consistency of the sensitivity.
When installing in a large vehicle, van, or RV, rather than increasing the sensitivity to cover the additional area (a Use alarm may result), it may be necessary to use an additional remote microphone (SECO-LARM Model No. SS-051RMP). If a second remote microphone is added, a "Y" connector will be required. "Y" connectors can be purchased at most electronic stores.
The Glass Break Detector has SECO-LARM's Patented Pre-trigger 'Chirp' Warning feature that is tied into the Yellow Turbulence LED. When this yellow LED flashes on, it causes the siren to "Chirp". When setting sensitivity, this is an indicator that the ambient environmental noise is high, and may cause a false alarm. This allows the installer to instantly adjust the sensitivity. Once the alarm is armed, the "Chirp" serves as a warning to would-be thieves who are tampering with the car. The "Chirp" tells would-be thieves that this vehicle is protected with an Enforcer.
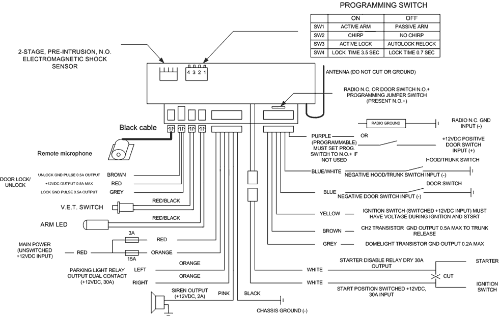
The alarm brain/receiver of the Enforcer is very sophisticated. For maximum reliability and range, please note:
NOTE 1: RF RANGE. Actual range depends on environmental conditions. Intervening walls and cars, or other RF activity, may temporarily decrease range. The most common cause of poor range is a weak transmitter battery.
NOTE 2: RF INTERFERENCE. In areas of strong RF activity, such as near airports or a military base, you may experience difficulties with arming or disarming. In this case, tape the black antenna wire to the car's metal body, or roll or fold the antenna wire so that its length is shorter. Do not cut the antenna. Note that this may reduce range.
NOTE 3: HARMONIC INTERFERENCE. Sirens or RF devices may interfere with arming or disarming. Face the siren away from the brain/receiver. Keep as much space as possible between RF devices, the siren, and the alarm.
NOTE 4: EASY TESTING WITH RED ARMING LED. The alarm arming LED lights up when it receives a signal, for easy testing of the receiver and transmitter.
With this option, you can arm/disarm 2 car using the same remote transmitter. Button one controls the 1st car and button two controls the 2nd car.
Each alarm is factory preset with a different transmission code number; receding îf the 2nd alarm is required.

Quiet Mode allows using the transmitter to temporarily arm or disarm the alarm without chirps. By pressing Button II and then, within 10 seconds, pressing button I, the alarm will either arm or disarm without chirping for that one time only. When you arrive home at night and want to arm your alarm without disturbing your neighbor, Quiet Mode lets you arm your car without the awakening siren chirps.

POWER: 12 Volt Negative Ground.
EXIT DELAY: 15 seconds for passive arm, none for active arm.
ENTRY DELAY: None.
ALARM DURATION: Four 30-second cycles.
TRIGGERING INPUTS: 7 separate inputs
RF emergency/panic
Ignition sensing
N. O. negative for door
N. O. negative for hood and trunk
N. Î negative for motion/shock sensors
N. C. negative for radio protection or N.O. positive for door
N. O. negative for pre-intrusion alert
ALARM OUTPUTS:
Siren/pager: +12VDC, 2A output
Flashing lights: 30A, dual contact relay output
Arming LED: +5V, 0.1 À, Î/Ñ transistor positive output
2nd channel output: 0.5A, Î/Ñ transistor ground output
Starter disable output: 30A, dry relay output
Door lock/unlock control: 0.5A, Î/Ñ transistor ground output
Domelight output: 0.2A, Î/Ñ transistor ground output
Arming Indicator:
1 "chirp" and 1 "flash"
Disarming Indicator:
2 "chirps" and 2 "flashes"
2 "chirps" and 7 "flashes" if the alarm has been triggered
TRANSMITTER/RECEIVER:
Modulation: AM
Antenna impedance: 50 ohm
RF carrier frequency:
315MHz (for Enforcer 300N)
433.92MHz (for Enforcer 300N-4)
Digital coding: Over 68 billion possible codes
Power source (transmitter): One 12VDC battery (model no. SK-915BA)
Power source (receiver): +12VDC
IMPORTANT: DISCONNECT FUSE FROM ALARM'S RED WIRE BEFORE BEGINNING THE INSTALLATION. IF THE VEHICLE IS EQUIPPED WITH ANTI-THEFT RADIO OR AIR BAG SYSTEM, DO NOT DISCONNECT ITS BATTERY.

Connect to constant (unswitched) source of +12VDC via the included 3-Amp fuse. Connect directly to battery (+) terminal or to constant +12VDC fuse.
IMPORTANT: DO NOT CONNECT THE RED WIRE UNTIL ALL OTHER CONNECTIONS ARE MADE! FOR QUIET POWER-UP, TURN THE IGNITION TO ON FIRST BEFORE CONNECTING THIS WIRE.
For cars with one main parking lights circuit, connect one or both orange wire(s) to a wire which has +12VDC when the parking lights are turned on, but not +12VDC when the parking lights are off. This may be a wire coming from the car's light switch or a wire under the hood going to the parking lights. If the car has separate Left and Right parking lights circuits, connect both orange wires respectively to the left and right circuits. (Most European cars have separate left and right light circuits.)
NOTE: For safety, do not connect the orange wire to flash the car's headlights. The current required to turn on the headlights may cause a fire should a connection ever become loose. This warning applies to any brand of alarm in any case, even if an optional heavy duty relay is used.
Mount siren under the hood as close to the grill as possible. Do not touch hot areas of the engine. Mount pointing down so it does not collect water, and facing away from the alarm, to prevent interference with the transmitter.
Choose ç gocd chassis ground location. This is the most important point ot ç successful installation. If the ground is not connected properly, the siren will continuously emit a low siren sound whenever the alarm is armed. Scrape paint from the metal surface, and use a grounding lug and star washer for best results.
The alarm module has a built-in N.C. starter disable relay for easy installation.
WARNING: DO NOT CONNECT TO AN IGNITION KILL. ONLY CONNECTTO A STARTER DISABLE. AN IGNITION KILL MAY VOID THE VEHICLE'S FACTORY WARRANTY, DAMAGE THE ALARM, AND/OR CAUSE A SERIOUS AUTOMOBILE ACCIDENT.
The power door lock interface outputs may connect to a car which has existing power door lock switching relays. The transistor ground output is high enough to energize most switching relays. When disarmed, UNLOCKS the doors with a 0.7 second ground output. When armed, LOCKS the doors with a 0.7 second ground output. DO NOT CONNECT THESE POWER DOOR LOCK WIRES DIRECTLY TO THE DOOR LOCK ACTUATORS, AS THIS WILL DEFINITELY BURN OUT THE ALARM SYSTEM.
Installation will vary from car to car, depending on the car's power door lock wiring. In most cases, a separate door lock relay module (SECO-LARM model no. SR-5201-RMB) is required. Mercedes and Audi owners will need to set the lock time to 3.5 seconds (Sw4 should be on). For most cars, the lock time should be set to 0.7 second. Please refer to the module's manual for more information.
IMPORTANT: Do not mount near source of strong magnetic fields. Allow space for further adjustments. Secure tightly to hard surfaces to achieve best sensitivity possible. Cable-tieing the sensor very tightly onto the steering column is recommended.
Setting the pre-trigger (pre-alert) stage - Turn the red pot (secondary adjuster for trigger output) to min. before adjusting the black pot. Now, lightly tap vehicle. If the pre-aiert output is set correctly, the yellow LED flashes on (the siren chirps), but the red LED should not. If the red LED comes on (alarm goes off) with too light a tap, turn the black pot counter-clockwise to reduce its sensitivity. If the yellow LED does not come on, turn it clockwise. Note: Adjusting the black pot (primary adjuster) will either increase or decrease the sensitivities of both pre-trigger and trigger outputs simultaneously.
Setting the trigger (2nd) stage - Hit the vehicle hard enough to trigger the alarm. At correct sensitivity, both yellow and red LEDs should come on. If not, adjust the red pot to either increase or decrease sensitivity. If adjusting the red pot does not seem to reach the desired sensitivity of the 2nd stage trigger, then readjust the black pot before readjusting the red pot again.
WARNING: Setting the sensitivity too high may cause unnecessary chirps and/or a false alarm.
OPTIONAL SENSORS: N.O. negative-triggering motion, and microwave sensors can be connected directly to the shock detector's blue wire. If the sensor has pre-intrusion output, such output can be connected to the yeliow/green wire. The black wire which supplies 150 mA ground output when armed can be used to operate optional accessory. SECO-LARM's SS-057 motion sensor, and,Space Enforcer SS-05S, SLI 259 and SLI 359 patented, 2-stage, pre-intrusion, microwave sensor are recommended.
The glass break sensor comes with a remote microphone for detecting the sound of breaking glass. Please see "ADJUSTMENTS FOR GLASS BREAK DETECTOR"
Mount the switch where it cannot be easily detected. This switch contains useful functions, and must be. included with each and every vehicle alarm installation in the event the transmitter is lost, stolen, or malfunctioning.
The LED flashes when the Enforcer is armed or in the valet mode and can be used to test your transmitter and the function of RF reception, great for installers & users. It should be easily visible from any direction.
The PURPLE wire can connected to a car's radio chassis. Once the radio is removed from the car, this input wire will trigger the alarm and the siren will go off. IF THIS WIRE IS NOT USED, THE PROGRAMMING JUMPER SWITCH MUST BE SET TO NO+ POSITION.
Note 1: If the car's door switch wire switches to +12VDC when a door is opened (This is the case with American-made Fords and some imports), the PURPLE wire must be used instead of the BLUE wire.
The programming jumper must be in the NO+ position.
Note 2: When this PURPLE wire is connected to the door switches, the BLUE WIRE should not be connected to the same switches.
Drill a 9/32" hole for each switch in the hood and trunk. Mount the switches to the car's metal chassis. The pin switches must open at least 1/4" when the hood or trunk is closed. IMPROPER INSTALLATION MAY RESULT IN FALSE ALARMS. Do not mount where exposed to dust or moisture.
If the vehicle has existing car door switches. Locate a car door switch wire which changes polarity when any door is opened. Connect the switch wire to the alarm's BLUE wire if this wire switches to ground when a door is opened.
If the vehicle is not equipped with car door switches. Install pin switches (model SS-061LSN) in each of the doors. Connect each of these switches to the alarm's BLUE wire.
Connect to fuse or wire which outputs +12VDC when the ignition key is in the ON and START position, but not the ACC position. Must be connected at all times in order to arm and disarm properly.

This wire supplies a 500mA momentary ground output while the #2 button of the transmitter is pressed for 3 seconds. This output can be used to operate accessories such as automatic trunk release, etc. This output is operable when the ignition is off. This prevents accidental trunk release.
Once the alarm has been disarmed, the Grey wire will send out a 200mA ground output for 16 seconds. If it is connected via an external relay to the domelights or strobe lights, the lights will light up for 16 seconds.
