ÍÀÇÀÄ

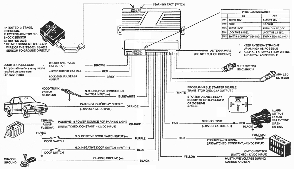
ENFORCER

100A8

ÑÕÅÌÀ ÏÎÄÊËÞ×ÅÍÈß

ENFORCER 100A8 - ñõåìà ïîäêëþ÷åíèÿ
15.01.2000