Система BLACK BUG ВТ 52 состоит из блока управления, приемопередающей антенны и транспондеров. Транспондер представляет собой пластиковую карточку или электронную метку, выполненную в виде брелока.
В системе могут быть использованы два различных типа антенны рамочная антенна, устанавливаемая, как правило, в кресло водителя и ферритовая антенна, располагаемая в салоне автомобиля. При этом с рамочной антенной допускается применение транспондеров любого типа. С ферритовой антенной необходимо использовать метку.
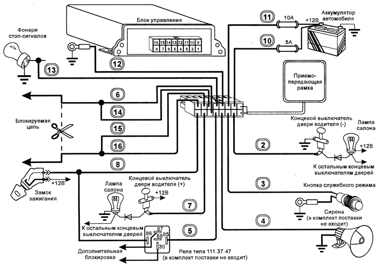
Произведите подключение блока управления в соответствии со схемой подключения (кроме антенны и предохранителей), строго соблюдая порядок подсоединения выводов жгута.
Запрещается производить блокировку системы зажигания, разрывая цепь катушка зажигания прерыватель, в связи с повышением уровня коммутационных помех в этой цепи.
Заделку клемм земляных проводов выполнить с помощью специального инструмента методом обжима после прокладки всех проводов и определения их окончательной длины. Подсоединение провода кнопки служебного режима можно выполнить любым способом, обеспечивающим хороший электрический контакт, механическую прочность и надежную изоляцию.
Перед установкой приемопередающей рамки в кресло, особенно на автомобилях импортного производства, проверьте достаточность радиуса действия системы наложением и плотным прижатием рамки к спинке кресла. В исключительных случаях возможно уменьшение зоны распознавания, обусловленное наличием непосредственно под обшивкой кресла большого количества металлических конструкции (сеток, реек, моторов и т д.) В этом случае можно попытаться установить рамку в другом месте, например, в дверь водителя. Не разбирая дверь, приложите рамку к обшивке двери и проверьте дальность распознавания.
Помните, кнопка служебного режима VALET функционирует только при наличии транспондера владельца и не может изменить алгоритм работы системы при его отсутствии или наличии чужого транспондера. Поэтому кнопку VALET системы лучше установить там, где ею удобно пользоваться.
Имейте в виду полупроводниковый диод, установленный между концевым выключателем двери водителя и лампой салона, необходим для того, чтобы система переходила в режим опознавания транспондера только после открывания двери водителя. В противном случае опознавание будет происходить при открывании любой двери, а в некоторых случаях и при открывании капота или багажника.
Провода 6, 14 и 15, 16 являются выходами контактов встроенного реле. В режиме блокировки внутреннее реле в течение 15 с периодически размыкает и замыкает блокируемую цепь, а затем размыкает ее окончательно. Такой режим позволяет перед окончательной блокировкой двигателя снизить скорость движущегося автомобиля до безопасного значения.
Выход дополнительной блокировки (провод 5, открытый коллектор) может использоваться для управления внешним реле. В режиме блокировки дополни тельное реле сразу разрывает блокируемую цепь.
На автомобилях оборудованных системой ABS, вывод 13 жгута необходимо подключить непосредственно к штатному проводу автомобиля, идущему к лампам стоп сигналов.
Вариант проверки правильности подключения через предохранитель 5А подать + 12 В на этот провод и убедиться, что стоп сигналы светятся при включенном и выключенном зажигании.
На автомобилях, оборудованных системой диагностики приборов освещения и сигнализации (БМВ 5…7 серий, Додж, Крайслер и др.), необходимо убедиться в том, что работают оба стоп - сигнала.
Если цепи управления стоп сигналами разделены, необходимо применить диодную развязку:

Для правильной работы системы необходимо, чтобы при нажатии на педаль тормоза стоп сигналы автомобиля светились как при включенном, так и при выключенном зажигании.
Если Ваши специалисты впервые устанавливают систему Black Bug ВТ 52 на автомобиль определенной модели, необходимо определить места расположения блока управления и антенны, а также места прокладки проводов. Расположение элементов системы должно обеспечивать максимальную дальность опознавания транспондера на автомобиле с работающим двигателем.
Для проверки дальности опознавания заведите двигатель, откроите дверь водителя, нажмите и удерживайте педаль тормоза. Система будет непрерывно опрашивать транспондер и при каждом опознавании подавать трехкратный звуковой сигнал.
При выборе места расположения элементов системы необходимо учитывать, что дальность опознавания снижают следующие факторы:
* На автомобилях выпуска 1998 года и позднее источником помех может быть мультиплексированная шина передачи информации от органов управления расположенных на рулевом колесе.
Для снижения влияния импульсных помех на блок управления иногда достаточно повернуть его на 90 градусов или сместить на несколько сантиметров.
Рекомендуется размещать антенну так, чтобы ее диаграмма направленности не была ориентирована на источник помех.
В случае присутствия мешающих излучении рекомендуется использовать транспондер в виде "метки", а в некоторых случаях заменить рамочную антенну на ферритовую.
Установка приемопередающей рамки в кресло водителя

Наибольшая дальность опознавания обеспечивается при параллельном размещении плоскости карточки или при перпендикулярном расположении плоскости метки относительно плоскости приемопередающей рамкию
Дальность опознавания карточки должна быть не менее 40 см. При необходимости измените положение рамки на кресле.
Выберите место установки антенны. Антенна должна быть расположена на неметаллическом основании в любом подходящем месте автомобиля, по возможности ближе к креслу водителя.
Перед тем как закрепить антенну убедитесь, что система опознает метку в требуемой зоне. В случае необходимости измените ориентацию или место расположения антенны, поворачивая ее на небольшой угол.
При поставке системы режим автоиммобилайзера включен.
