НАЗАД

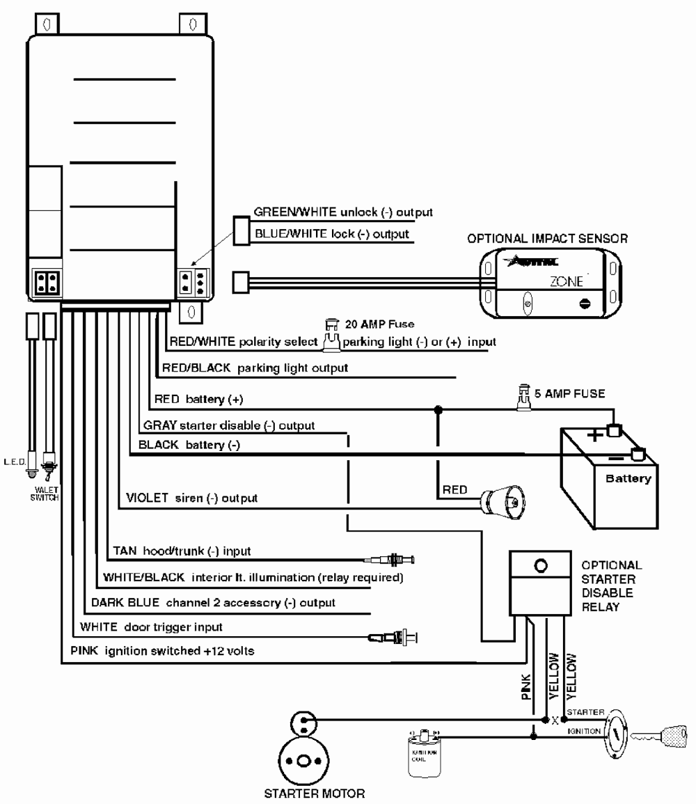
AVITAL

TORNADO 2

Схема подключения

Схема подключения
8.12.2001