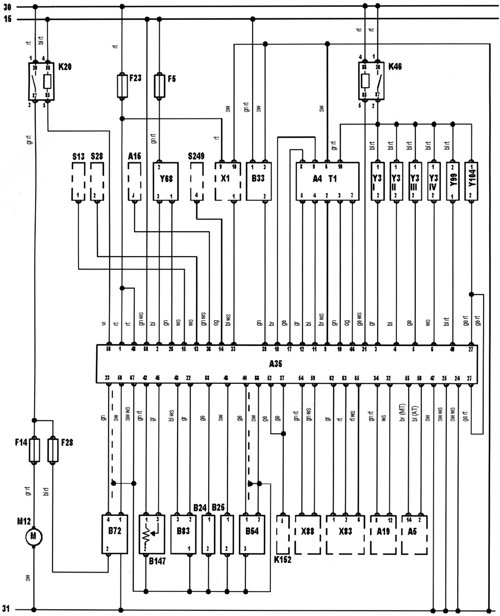
Manufacturer: Saab
Model: 9000 2,0L
ECU: Saab Trionic
Engine code: B204l


| Õ88 | AC connector |
| 30 | Battery + |
| 31 | Battery - |
| Â54 | Crankshaft position (CKP) sensor |
| A15 | Cruise control module |
| Õ1 | Data link connector (DLC) |
| À35 | Engine control module (ECM) |
| Ê46 | Engine control relay |
| B24 | Engine coolant temperature (ÅÑÒ) sensor |
| Y104 | Evaporative emission (EVAP) canister purge valve |
| M12 | Fuel pump |
| K20 | Fuel pump relay |
| F | Fuse |
| B72 | Heated oxygen sensor (HO2S) |
| Y99 | Idle air control (IAC) valve |
| T1 | Ignition coil |
| A4 | Ignition control module (ICM) |
| 15 | Ignition switch - ignition ON |
| Y3 | Injector |
| A5 | Instrument panel |
| Â25 | Intake air temperature (IAT) sensor |
| B83 | Manifold absolute pressure (MAP) sensor |
| X83 | Module coding plug |
| S28 | Reverse lamp switch |
| K152 | Secondary air injection (AIR) pump relay |
| S13 | Stop lamp switch |
| B147 | Throttle position (TP) sensor |
| S249 | Transmission shift position switch |
| A19 | Trip computer |
| Y68 | Turbocharger wastegate regulating valve |
| ÂÇÇ | Vehicle speed sensor (VSS) |
bl = blue
br = brown
el = cream
ge = yellow
gn = green
gr=grey
nf = neutral
og = orange
rs = pink
rt = red
sw = black
vi = violet
ws = white
hbl = light blue
hgn = light green
rbr = maroon