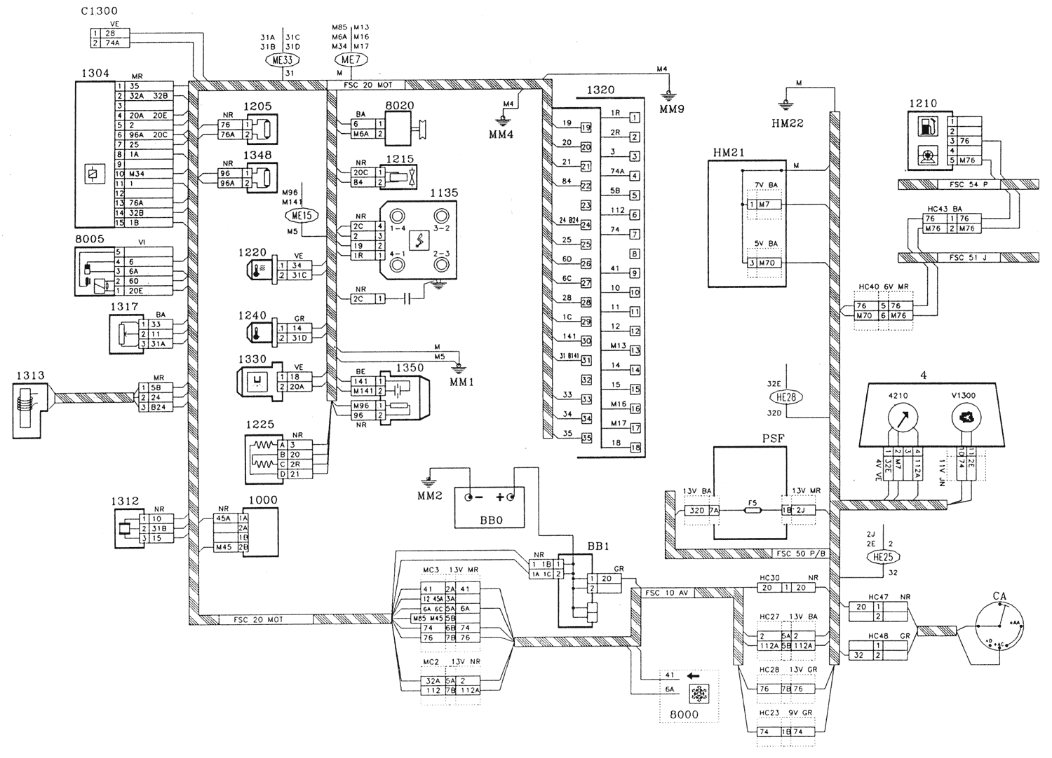
BB0 Battery
BB1 Battery plus unit
CA Ignition switch
PSF Connection board - Fuse box
C1300 Injection ignition test connector
V1300 Injection ignition test warning lamp
1000 Starter inhibitor switch (automatic transmission)*
1135 Ignition coil
1205 Fuel pump fuse
1210 Fuel pump
1215 Canister purge solenoid valve*
1220 Coolant thermistor
1225 Idle regulation stepper motor
1240 Inlet air thermistor
1302 Injector supply relay
1304 Double relay
1312 Inlet manifold pressure sensor
1313 Engine speed sensor
1317 Throttle potentiometer
1320 Injection-ignition control unit
1330 Injector
1348 Oxygen sensor heater fuse
1350 Oxygen sensor
4 Instrument panel
8000 Air conditioning control switch*
8005 Compressor supply relay*
8020 Compressor*
* According to equipment
FSC 10 AV : Front harness
FSC 20 MOT : Engine harness
FSC 50 P/B : Fascia harness
FSC 51 J : Fuel gauge harness
FSC 54 P : Fuel pump harness
MC2 13V NR Black 13 way connector
MC3 13V MR Brown 13 way connector
HC23 9V GR Grey 9 way connector
HC27 13V BA White 13 way connector
HC28 13V GR Grey 13 way connector
HC40 6V MR Brown 6 way connector
HC43 2V BA White 2 way connector
HC48 2V GR Grey 2 way connector
HC3B BV MR Brown 13 way connector
13V BA: White 13 way connector
13V MR: Brown 13 way connector
MM1: Engine earth on gearbox
MM2: Body earth on battery tray bracket
MM4: Body earth on wiper motor
MM9: Body earth on wiper motor
HM21: Body earth on RH door pillar
BA White
BE Blue
GR Grey
JN Yellow
MR Brown
NR Black
VE Green

