Free Japan Cars Factory Service Manuals
[ICO]NameSize
[PARENTDIR]Parent Directory -
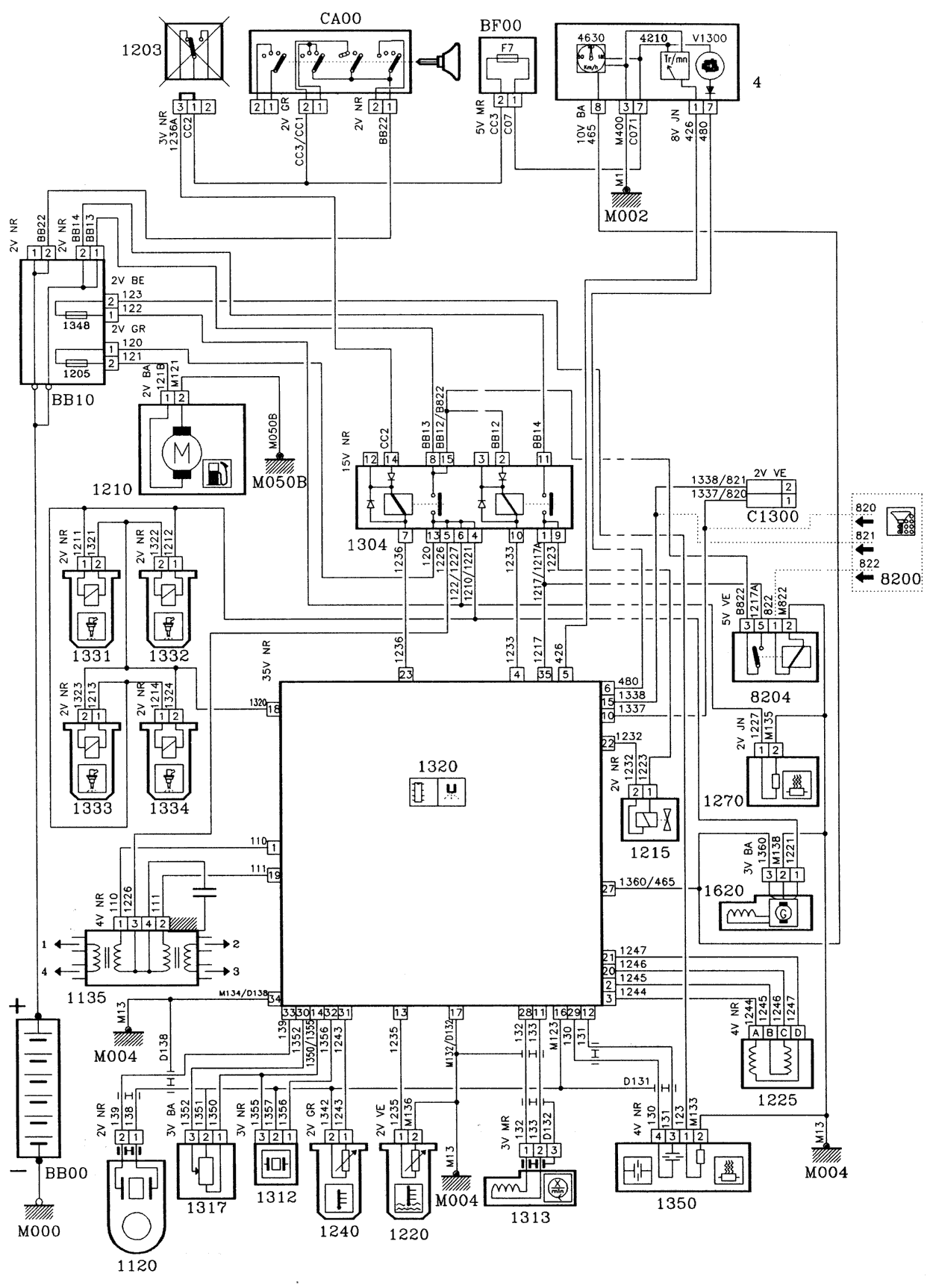
[IMG]tu2j2z-1.gif119K
[IMG]tu2j2z-2.gif 91K
[IMG]tu2j2z-3.gif 94K
[TXT]tu2j2z.htm855
Thanks to donations there are no ads! All manuals are available on downloadable archives HERE. You will get the pass with 5 EUR donation. If you have new service manuals, send them my way to be shared with the fellow owners!   
Contact